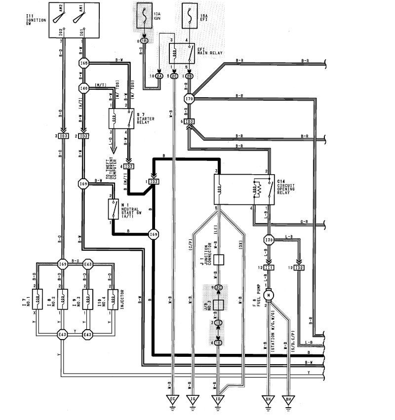
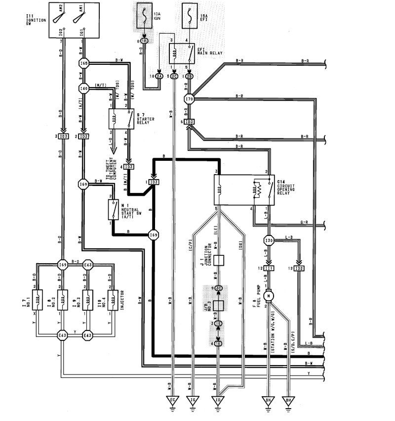
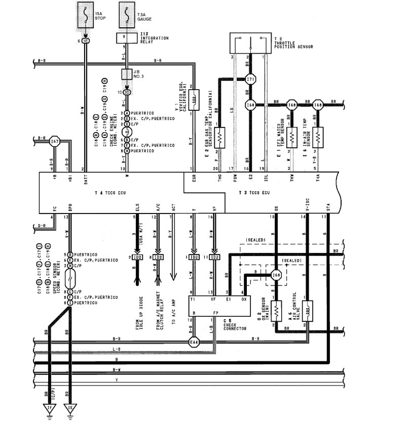
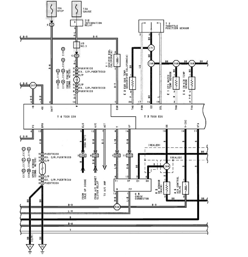
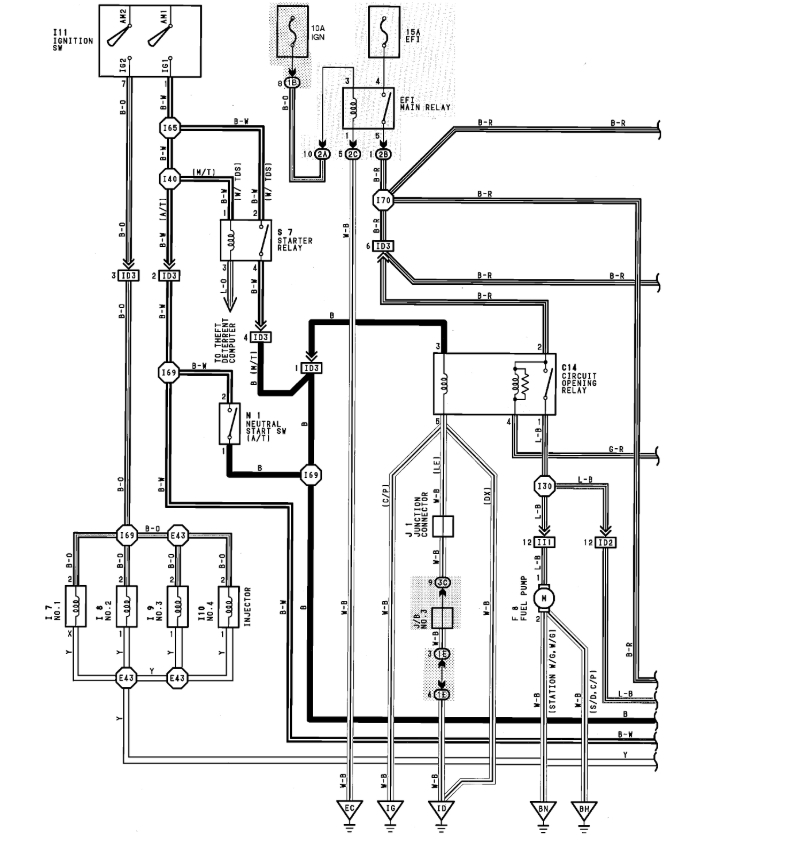
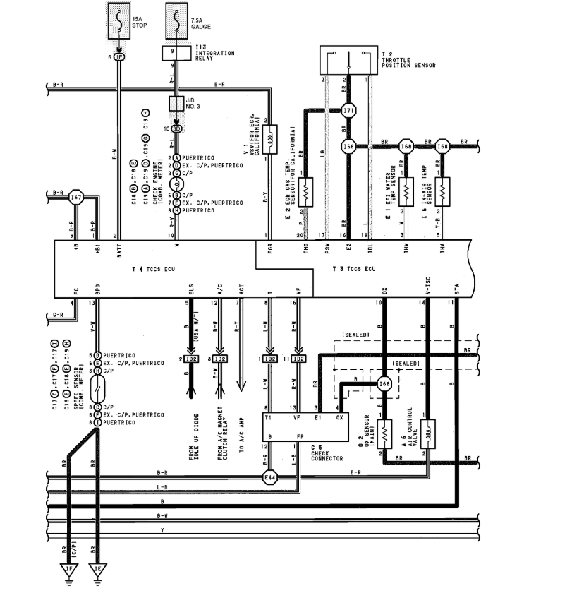
I buy my second hand TOYOTA COROLLA AEMNS-90 16VALVE 5A-FE, arround 3 years, i found many faulty while i driving directions with got many problems, but i lucky coz I'm also mechanic, i found my cable harness many spoils with many shorts circuit system...i want do repairing by my own making new wiring all cables harness...can u help me code colour wiring name, connector point, pin code for ECU diagram with all fuse box junction with relay location images..i need help... Thanks for any Ur help... [email protected]
Nov 4, 2019 at 9:56 AM


