Low beams not working, but high beams do

2005 KIA SPECTRA
200,000 MILES • 2.0L • 4 CYL • 2WD • AUTOMATIC
Avatar
CASEYNTY13
  • MEMBER
  • 8 POSTS
My headlights were working just fine, then i turned off the car and turned it back on and the low beams no longer work. The high beams and all other lights work just fine. I checked the bulbs, relay, fuse, checked for power at the sockets for the bulbs with no power anywhere. no power at the fuse and no power at the relay. I replaced the switch with no change. when I turn the lights on for the parking lights, i hear a click at the relay. I also hear a click at the relay on the high beams too. The low and high beams are on different fuses and relays. I swapped out the relays with no change at all. I get power at the switch too. I've check the grounds and they are all tight and not corroded. I have no idea where else to look.
Jun 7, 2020 at 2:58 PM
Advertisement
Avatar
JACOBANDNICKOLAS
  • CERTIFIED EXPERT
  • 110,175 POSTS
Hi,

First, I attached a pic below showing there are separate fuses for high and low beam as well as separate relays. I'm not sure if you were aware if that. Next, I would be happy to go through schematics, but I really need to know if the vehicle has DRL (daytime running lights) or not. That makes a difference.

Let me know.
Joe
Jun 7, 2020 at 7:48 PM
Avatar
CASEYNTY13
  • MEMBER
  • 8 POSTS
I always leave the headlight switch on and the headlights turn on when I start the car and turn off when I turn the car off. So, yes I believe it has the DRL.
Jun 8, 2020 at 1:22 AM
Advertisement
Avatar
JACOBANDNICKOLAS
  • CERTIFIED EXPERT
  • 110,175 POSTS
Hi,

That sounds like an automatic feature. If you turn the lights off, do the headlamps only stay on?
Jun 8, 2020 at 7:32 AM
Avatar
CASEYNTY13
  • MEMBER
  • 8 POSTS
No they turn off.
Jun 8, 2020 at 10:39 AM
Avatar
JACOBANDNICKOLAS
  • CERTIFIED EXPERT
  • 110,175 POSTS
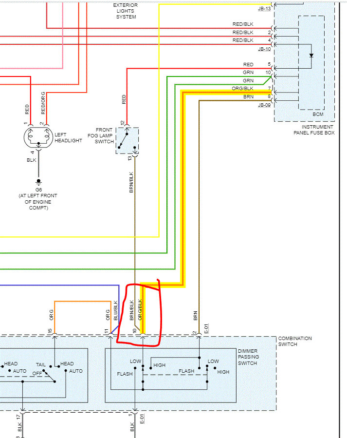
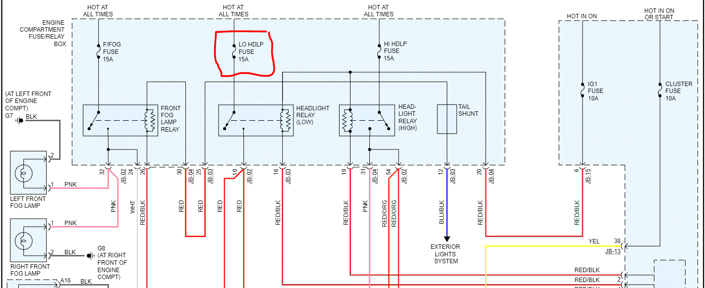
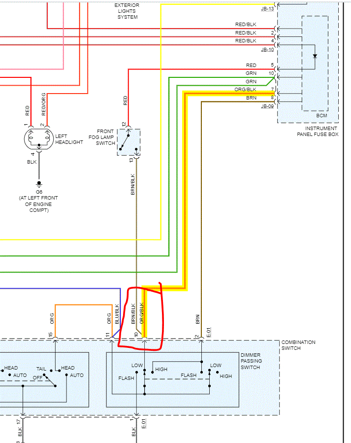
Okay, we need to work backwards. Take a look at the pic I attached. It shows power to the relays coming from the ignition 1 fuse in the vehicle instrument cluster fuse box. It seems in the schematic that both relays get power from the same source. The high beam works, so something must not be making connection to the low beam relay. Take a look at the schematic and see if you can check the red wire with a black tracer for damage.

If you look at pic 2, it shows power from the ignition 2 fuse in the under hood fuse box (pink wire) is what supplies power to the ignition 1 fuse in the vehicle. See if you can trace back to see where power is lost.

Let me know.
Joe
Jun 8, 2020 at 8:01 PM
Avatar
CASEYNTY13
  • MEMBER
  • 8 POSTS
So I rechecked all of the power and used a better grounding location to check. I am getting power at the low beam fuse under the dash, and at the pink wire at the switch, and at the ign1 fuse under the dash, the left two prongs on the low beam relay are getting power but not anywhere else. There is no power at the headlight plugs at all for the low beams.
Jun 8, 2020 at 8:55 PM
Avatar
CASEYNTY13
  • MEMBER
  • 8 POSTS
Also, when I was checking the voltage I was getting around 13.3-13.6 volts. which I think is too high.
Jun 8, 2020 at 9:11 PM
Avatar
JACOBANDNICKOLAS
  • CERTIFIED EXPERT
  • 110,175 POSTS
Hi,

Was the engine running when you checked voltage? If not, I would expect it to be around 12v.

Also, did you check for power out from the switch? You indicated there is power to the switch. Check the orange wire with a black tracer for power out to the BCM.

See pic 1.

Joe
Jun 9, 2020 at 8:44 PM
Avatar
CASEYNTY13
  • MEMBER
  • 8 POSTS
I will check those. I tried to bypass the relay by running a jumper wire between 87 and 30 on the relay posts as well but that didn’t work either. I have tried switch out the switch from one I found at a wrecking yard as well and that didn’t change anything.
Jun 9, 2020 at 9:45 PM
Avatar
JACOBANDNICKOLAS
  • CERTIFIED EXPERT
  • 110,175 POSTS
Let me know. There could be an issue with the body control module. Don't laugh, but you are sure the bulbs are good, correct?

Joe
Jun 10, 2020 at 8:22 AM
Avatar
CASEYNTY13
  • MEMBER
  • 8 POSTS
Yes, I’m sure they aren’t blown because I inspected them for broken filaments. And there is no power getting to the bulb plugs. Only on high beams they get power.
Jun 10, 2020 at 10:22 AM
Avatar
JACOBANDNICKOLAS
  • CERTIFIED EXPERT
  • 110,175 POSTS
I hate asking that question simply because it sounds condescending. But honestly, I don't mean it that way. LOL You would be surprised how many times people run with one light burned out not knowing. Then, the second one burns out and they question the circuit.

Let me know if you find power from the switch.

Joe
Jun 10, 2020 at 8:49 PM
Avatar
CASEYNTY13
  • MEMBER
  • 8 POSTS
Okay, here is the update: I get no power at the orange wire with black tracer. That location also has a brown wire with a black tracer. I re-jumped the relay at 87 and 30 pin and it got power to the bulb plugs. Whatever happened blew both bulbs and is only allowing power if being jumped. I’ve tried multiple relays and that doesn’t cure it. So I am leaning toward the BCM because I know it controls when the relays open and close.
Jun 11, 2020 at 4:27 PM
Avatar
JACOBANDNICKOLAS
  • CERTIFIED EXPERT
  • 110,175 POSTS
Hi.

The brown with a black tracer is for the fog lights. I hate to say it, but I suspect you may be right. Just make sure there is no power loss due to a short between the BCM and relay. You may want to check it for continuity.

Let me know what you find.

Joe
Jun 11, 2020 at 9:13 PM