Driver's side low beam headlight does not turn on

2006 CHRYSLER PACIFICA
133,594 MILES
Avatar
  • MEMBER
  • 2 POSTS
Low beam headlight will not come on driver side. Changed bulb still no low beam.
Sep 9, 2018 at 11:47 AM
Advertisement
Avatar
ASEMASTER6371
  • CERTIFIED EXPERT
  • 52,796 POSTS
Good afternoon.

Do you have a test light or voltmeter to do some checks?

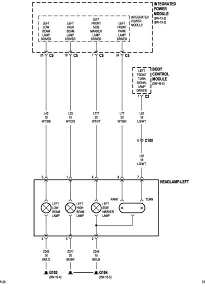
I attached a wire diagram for you to view.

Roy
Sep 9, 2018 at 11:52 AM
Avatar
  • MEMBER
  • 2 POSTS
Where is this model located?
Sep 9, 2018 at 11:59 AM
Advertisement
Avatar
ASEMASTER6371
  • CERTIFIED EXPERT
  • 52,796 POSTS
The TIPM is the fuse box. It is an actual module that controls many functions.

Check for power to the wire that feeds the headlight. If there is no power, you need to check it at the TIPM. If there is power then it could be the ground or a bad new bulb.

Roy
Sep 9, 2018 at 12:02 PM