Loud air noise, reduced power

1998 FORD RANGER
150,000 MILES • 3.0L • V6 • 4WD • MANUAL
Avatar
GABY09M
  • MEMBER
  • 1 POST
My truck has a loud air noise every time i press the gas. The noise would only be there when i would drive the truck first thing in the morning, but the noise would go away a within two blocks of driving. But now the noise doesn’t go away and the power of my truck has reduced.
Apr 23, 2019 at 5:50 PM
Advertisement
Avatar
STEVE W.
  • CERTIFIED EXPERT
  • 15,113 POSTS
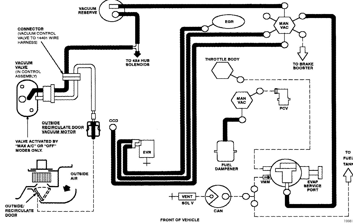
Hello and welcome to CarPros. Your description sounds like a vacuum leak. A large one will sound like an air leak. There are a lot of hoses and gaskets than can cause them. The first step would be a visual inspection of all of the hoses for a leak. A common one missed it the air intake hose, those can crack and leak when you step on the gas. Next would be to check the intake manifold itself as the gaskets can fail and as the engine warms up it will seal up. To check for this get a can of starting fluid or carburetor cleaner. With a cold engine start it, now spray down next to the manifold and around it. Listen for the engine to rev up. That will tell you where to look. Another method uses a simple piece of hose or tubing. Put one end up tight to your ear and use the other end to go around the hoses and intake. You will hear the noise get louder as you get closer to the leak. If you find that touching the hoses causes them to crumble or you get a lot of black on your fingers if you touch them, I would buy a few feet of each size and replace them all, one at a time to avoid mistaken connections.
For the intake there are two parts. The upper and lower sections. The uppers are a fairly common leak but the lower gaskets do fail as well. The upper gasket isn't all that hard. The usual issue is getting the EGR bolts apart as they will almost weld themselves to the manifold. Once that is apart the rest is just disconnecting the throttle cable and cruise if it has it. Remove the bolts in the ignition coil and set it aside. Then remove the bolts that go through the intake and lift it up enough to get to the gasket and remove it. Then clean both areas and install the new gasket. Reverse the process to put it back together.

Doing the lower gasket is more difficult as you need to fully remove the upper intake then drain the cooling system. Next remove the rocker covers and all of the wiring and parts on top of the engine. Remove the fuel injectors with the fuel rail. Then you need to remove the rocker arms and push rods. Write down or make a place that you can place them as sets as they come off, they need to go back in the same spots they came from. With those out of the way you can remove the lower intake. Then clean the surfaces and reverse the process to put it back together. If you need to remove the intakes I would suggest getting a subscription to either Alldata DIY or the Mitchell one DIY as they show all of the steps along with the other parts that you need to deal with to do the job. The price is around twenty dollars for a full year access for one vehicle and it can be very worth that.

Apr 23, 2019 at 6:35 PM
Avatar
BMDOUBLE
  • CERTIFIED EXPERT
  • 1,139 POSTS
Clogged catalytic converter can give you similar symptoms. Try to loosen the exhaust and drive it to see if there is a difference in the way it runs. If you have a backpressure gauge it should have no more than 1 psi at 3000 rpms, but on the ones that have had clogged cats the gauge would peg out instantly when I revved the engine.
Apr 24, 2019 at 6:06 PM
Advertisement