Looking for description of each wire located in the headlight wire harness

2011 CHEVROLET SUBURBAN
125,000 MILES • 5.3L • V8 • 2WD • AUTOMATIC
Avatar
PKITCHEN
  • MEMBER
  • 2 POSTS
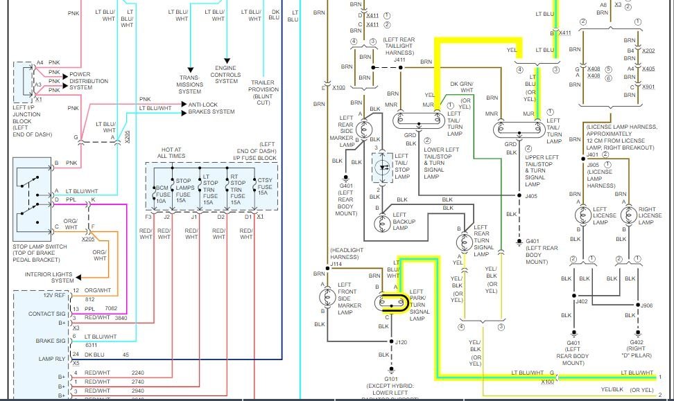
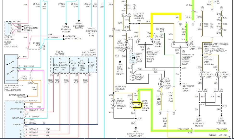
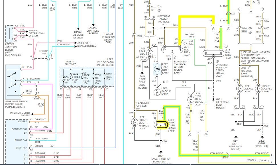
What color are the turn signal wires? I have to add a load resistor after replacing the standard turn signal bulbs with LED units to fix the "fast flashing" issue. I need to know which wire is the one for the left hand and right hand turn signals as the other half of the light is for parking lights.

Thanks!
Feb 25, 2020 at 2:41 PM
Advertisement
Avatar
ASEMASTER6371
  • CERTIFIED EXPERT
  • 52,796 POSTS
Good afternoon,

I attached the wiring diagram for the lights. I highlighted the wires for the turn signals for the front and back.

Roy
Feb 25, 2020 at 3:49 PM
Avatar
PKITCHEN
  • MEMBER
  • 2 POSTS
Thank you! I appreciate the fast response as well.
Feb 25, 2020 at 6:06 PM
Advertisement
Avatar
ASEMASTER6371
  • CERTIFIED EXPERT
  • 52,796 POSTS
You are welcome.

Always glad to help.

Roy
Feb 25, 2020 at 8:28 PM