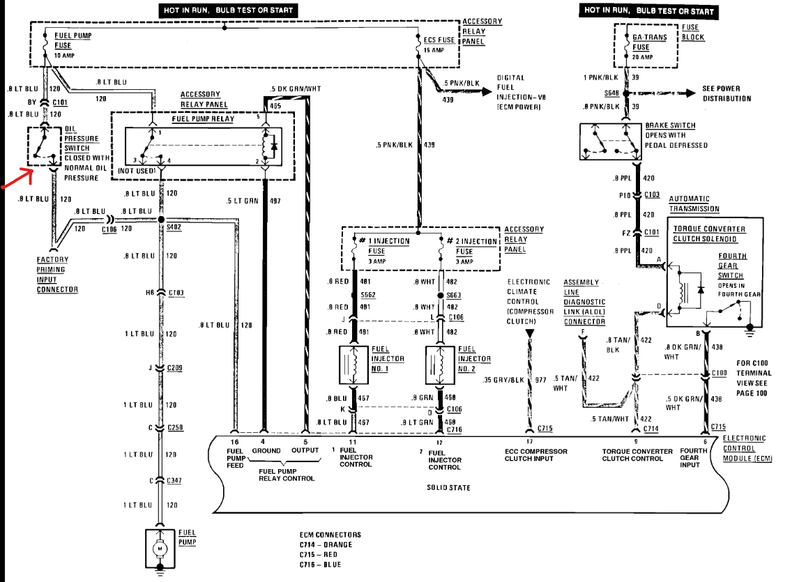
Hi, my car listed above used to start but have some electric issues, now all the electric and mechanical problems have been solved but the ECM seems to be locked and won’t give orders to the injectors to deliver fuel to the engine.
The engine starts if I pour fuel directly to the TBI.
Any way to make sure it’s the ECM, also is there any way to unlock the ECM?
Thanks
The engine starts if I pour fuel directly to the TBI.
Any way to make sure it’s the ECM, also is there any way to unlock the ECM?
Thanks
Apr 13, 2025 at 7:29 AM
