Where is the ambient air sensor located?

1992 MERCURY GRAND MARQUIS
137,650 MILES • 4.6L • V8 • 2WD • AUTOMATIC
Avatar
LOW89MERC
  • MEMBER
  • 1 POST
Having trouble finding the ambient air sensor. The sensor that reads outside temperature and displays it on my dashboard.
Sep 18, 2024 at 10:22 AM
Advertisement
Avatar
AL514
  • CERTIFIED EXPERT
  • 5,465 POSTS
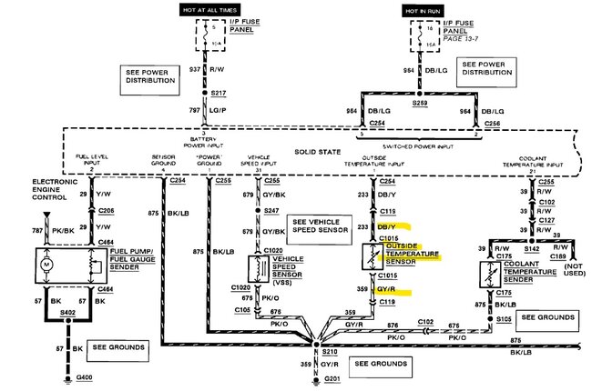
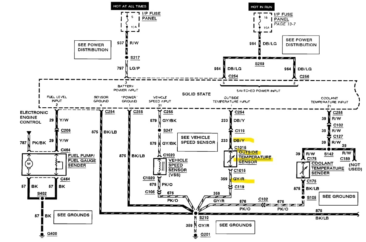
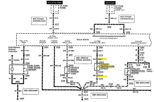
Hello, the outside temperature sensor is located in the center front of the vehicle, on the front of the upper radiator support. It's a 2-wire sensor, which has one wire that is DB/Y (dark blue with a yellow stripe) and the other wire is GY/R (grey with a red stripe). Being that it is a temperature sensor, unplugged it should most likely have 5-volts on the dark blue/yellow wire, and the other wire goes to Ground. It's a thermistor, so you won't read the 5volts unless it's unplugged. Or the sensor is an open circuit inside, which you should be able to read a certain resistance to it, if it is an open circuit inside the meter will read OL. (out of limits)
I have a wiring diagram of it I will post for you.
Sep 18, 2024 at 5:48 PM
Avatar
AL514
  • CERTIFIED EXPERT
  • 5,465 POSTS
Here is the wiring diagram for it, along with a location and operations.

https://www.2carpros.com/articles/how-to-use-a-voltmeter
Sep 18, 2024 at 5:56 PM
Advertisement