Where is the defrost actuator located?

1997 FORD EXPLORER
300,000 MILES • 5.0L • V8 • AUTOMATIC
Avatar
FIX A MEA
  • MEMBER
  • 1 POST
A/C and heat only blows out of the defrost vent. I need to know where this actuator is located and how to replace it.
May 7, 2023 at 9:10 AM
Advertisement
Avatar
STEVE W.
  • CERTIFIED EXPERT
  • 15,113 POSTS
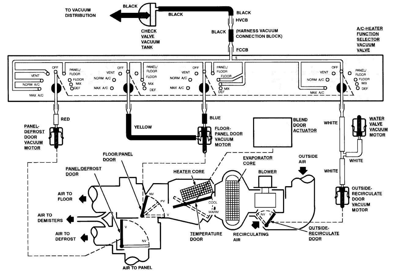
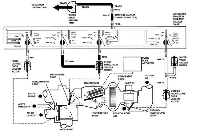
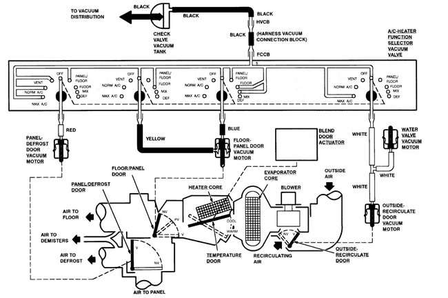
That would be a vacuum actuator that is located inside the HVAC plenum. To get to it you need to remove the dash and the HVAC case to gain access. However, before you do that I would suggest that you use a handheld vacuum pump to test the actuator itself first. To do that you need to remove the heater control head from the dash. For that you remove the trim around the center stack, be sure to remove the 2 screws. Then remove the trim. Now remove the 4 screws and pull the control head out. Next disconnect the vacuum line connections. The black line is vacuum from the engine. It should have vacuum while the engine is running. Locate the red vacuum tube and start the truck and turn the blower on, now connect the black vacuum line to the red line, does the actuator move and transfer the airflow? If yes, then you have the more common issue of the vacuum seals in the control head leaking. There are replacement seal kits out there. If the actuator doesn't move, then follow the red line to the actuator. One part of the service info says it's inside the plenum, another says it's outside the case, but they don't show it very well. A leak in the system will default to defrost.
May 7, 2023 at 7:36 PM