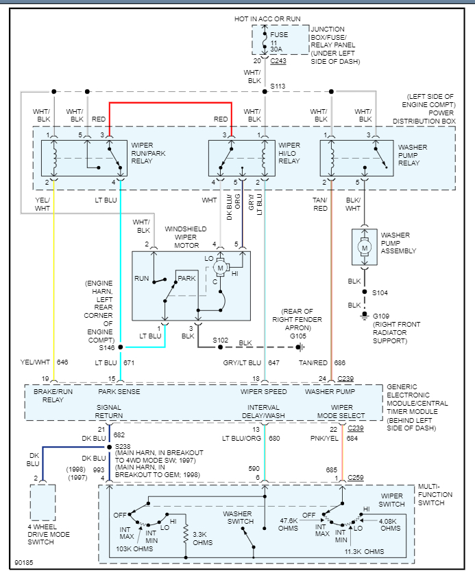
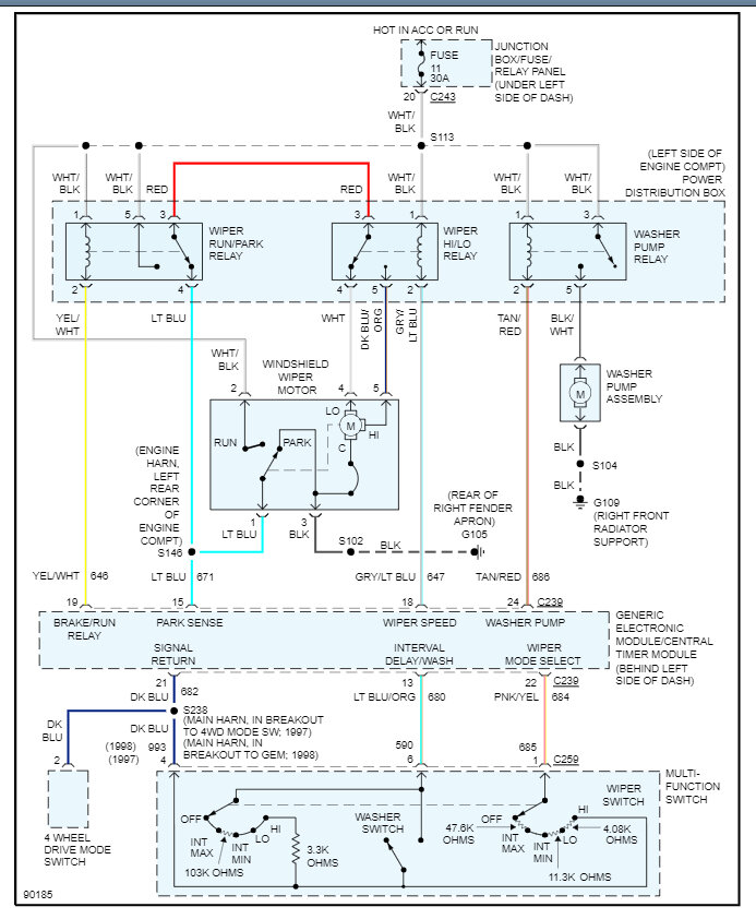
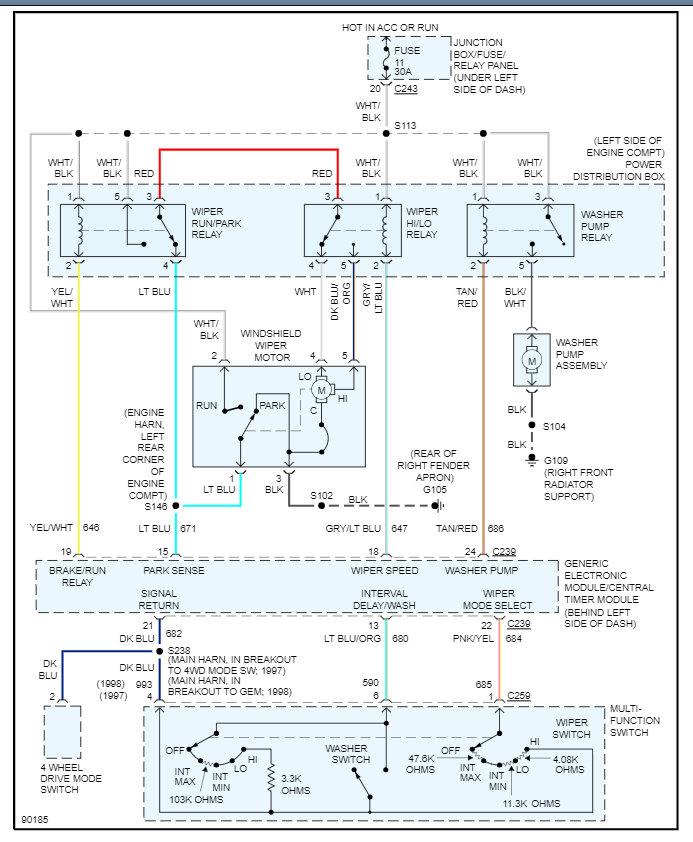
I bought a new relay for the motor hoping to fix the problem, but I have no clue as to its location, and I have no schematics with any references to troubleshoot this antique. where as my girlfriend purchased it when we had broken up, LOL, again! She spent every penny she had to buy this truck and all of its problems. I am not new to mechanics I worked as a top rated mechanic at S.A.R.T.A In Canton, Ohio, for twenty years, until 1998, when I was under a forty ton Gillig bus that lost enough air pressure to allow the leveling valves to release the air pressure to release their air crushing me under it. Lost a kneecap, but I lived by thanks to the Lord, and retired at age forty. Now at my lonely old age of fifty seven I do need your assistance to help me fix my girls truck. Thank you in advance. Ken Maurer
Apr 3, 2021 at 7:02 PM
(Merged)