Limp mode and codes p2119, p2101and p0638

2003 SATURN L300
136,000 MILES • 3.0L • V6 • 2WD • AUTOMATIC
Avatar
ERIC CHURCH
  • MEMBER
  • 1 POST
I have change my Throttle body but car still will not rev pass 2,000 RPM's. scanner say gas pedal position sensor and Throttle body actuator motor out of performance range. it’s in limp mode codes p2119 p2101p0638.
Nov 12, 2020 at 7:17 AM
Advertisement
Avatar
KASEKENNY
  • CERTIFIED EXPERT
  • 18,907 POSTS
P0638 - Throttle control actuator performance
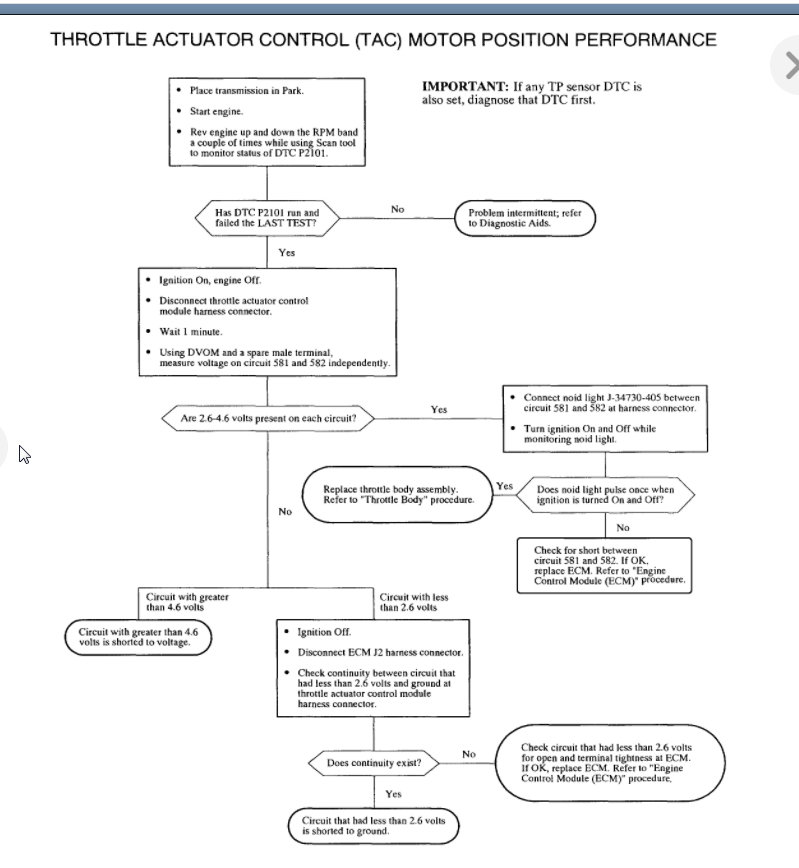
P2101 - TAC motor position performance
P2119 - TAC closed position performance

I suspect you have a wiring issue but we need to run through these tests to find out what the issue is. I would select one of the first two testing procedures and see what it turns up.

Let me know what questions you have and we can go from there. Thanks
Nov 12, 2020 at 8:36 AM
Avatar
ASEMASTER6371
  • CERTIFIED EXPERT
  • 52,796 POSTS
Good afternoon,

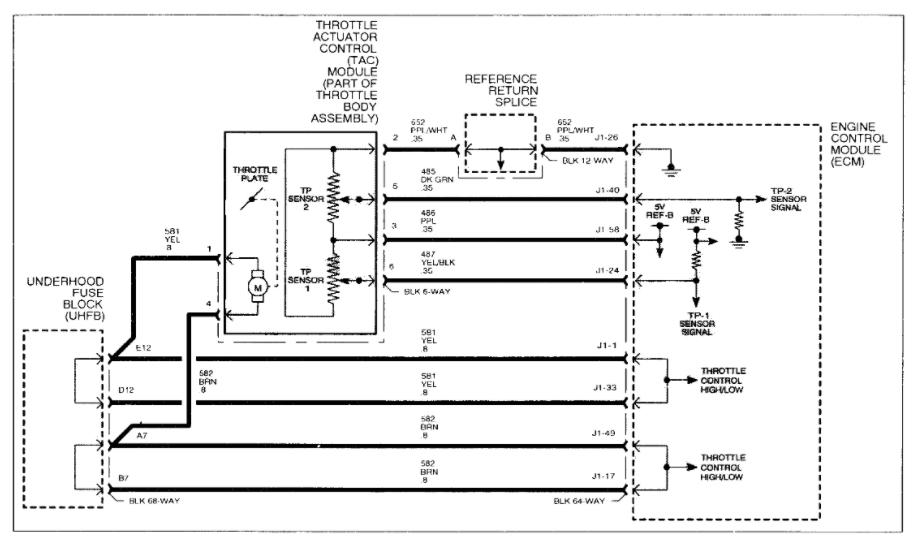
All the codes point directly at the throttle body itself. Did you use a new throttle body or used? You will need to check the wiring to the throttle body itself. I attached a wiring diagram for you of the system.

https://www.2carpros.com/articles/how-to-check-wiring

https://www.2carpros.com/articles/throttle-actuator-service

I attached some guides for you for limp mode below. I would suggest checking the catalytic converter for being clogged. That will restrict engine RPM's.

https://www.2carpros.com/articles/bad-catalytic-converter-symptoms

https://www.2carpros.com/articles/engine-has-low-power-output

https://www.2carpros.com/articles/engine-has-low-power-output

P0638- THROTTLE ACTUATOR CONTROL COMMAND PERFORMANCE
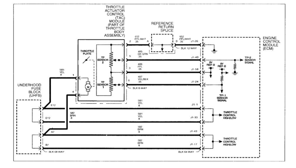
The throttle actuator control (TAC) module contains a direct current actuator motor controlled by the ECM used to move the throttle plate (in either direction) and two throttle position sensors to determine throttle plate position. The throttle plate is held at a 7% rest position to a mechanical stop by a constant force return spring. This spring will hold the throttle plate to the stop when there is no current flowing to the actuator motor. There is another return spring, which creates constant force on the throttle plate only when the throttle plate is moved towards the full closed position. The ECM will monitor both the actuator motor and TP sensors for circuit faults as well as check to make sure both springs can return the throttle to the 7% position no matter where the throttle plate remains. DTC P0638 will set if the duty cycle of the throttle actuator motor needs to be commanded greater than a calibrated amount for a certain length of time in order to achieve the desired throttle plate position (in either direction).

DTC PARAMETERS
DTC P0638 will set if the ECM needs to command an 80% or greater duty cycle to the throttle actuator motor in order to achieve a certain throttle position when:
Condition exists for longer than 0.6 seconds
The 80% or greater duty cycle needed could be to open or close the throttle plate
Battery voltage is greater than 7.0 volts

DTC P0638 diagnostic runs continuously once the above conditions have been met.

P0638 is a type A DTC

NOTE: The MIL will only illuminate if the fault is present for longer than 5 seconds.

DIAGNOSTIC AIDS

IMPORTANT: If any TP sensor 1 or 2 DTC is set. diagnose that DTC first. Then if DTC P2101 is also set, diagnose that DTC next.

A short to ground or voltage on circuit 581 or 582 will set P0638 and P2101. An open in either. will set P2101.

If DTC P0638 is set, the ECM will default to one of the two limp home modes (random injector disable with engine speed limited to 1800 rpm). The REDUCED POWER telltale will be illuminated and the ECM will remain in this condition for the entire ignition cycle even if the fault [5 corrected.

If no TP sensor 1, TP sensor 2 or P2101 DTC is set with P0638; the only possible cause for P0638 is weakened return springs or a binding throttle plate. Replace throttle body assembly. Make sure the throttle body is re]earned by performing the "Throttle Body Relearn Procedure" under DTC P2176.

P2119- THROTTLE CLOSED POSITION PERFORMANCE
The throttle actuator control (TAC) module contains a direct current actuator motor controlled by the ECM used to move the throttle plate (in either direction) and two throttle position sensors to determine throttle plate position. The throttle plate is held at a 7% rest position to a mechanical stop by a constant force return spring. This spring will hold the throttle plate to the stop when there is no current flowing to the actuator motor. There is another return spring, which creates constant force on the throttle plate only when the throttle plate is moved towards the full closed position. The ECM will monitor both the actuator motor and TP sensors for circuit faults, as well as check to make sure both springs can return the throttle to the 7% position no matter where the throttle plate remains.

The ECM will go through a throttle relearn procedure 29 seconds after the ignition is turned On with the engine Off as long as certain conditions have been met. During this learn procedure, the ECM will move the throttle from the rest to full closed position, then to around 14%. During this period, the TP sensors lower limits, rest position of the TP sensors, the actuator motor force to overcome both spring pressures as well as the return rates of both springs are learned. If any of these parameters are out of range, a DTC will be set DTC P2119 will set if the throttle plate does not return within a certain amount of time to the 7% idle air position during a throttle relearn procedure or during the keyup closed throttle test indicating the throttle plate is sticking or the throttle plate return springs have weakened.

DTC PARAMETERS
DTC P2119 will set if the throttle plate is 3% above the throttle rest position for longer than 0.56 seconds when:
Throttle plate rest position has been commanded
Currently in throttle learn mode OR during a once per key~up closed throttle test
Engine speed is less than 250 rpm
Vehicle speed = 0 mph
ECT is between 5° and 100°C (41°and212°F)
IAT is greater than 5°C (41°F)
Accelerator pedal angle is less than 15%
Battery voltage is greater than 10 volts

DTC P2119 diagnostic runs during a throttle relearn procedure or key up closed throttle test when the above conditions have been met.

P2119 is a type A DTC

NOTE: The MIL will illuminate after 5 seconds.

DIAGNOSTIC AIDS

IMPORTANT: If a TP sensor 1 or 2 DTC is set, diagnose that DTC first.

If DTC P2119 is set, the ECM will default to one of the two limp home modes (random injector disable with engine speed limited to 1800 rpm). The REDUCED POWER telltale will be illuminated and the ECM will remain in this condition for the entire ignition cycle even if the fault is corrected.

Possible causes of DTC P2119:
Weak throttle body return springs
Throttle plate sticking due to carbon build-up
Nov 12, 2020 at 8:38 AM
Advertisement