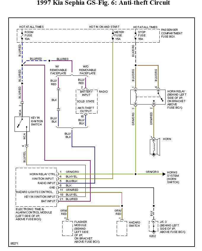
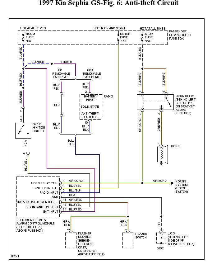
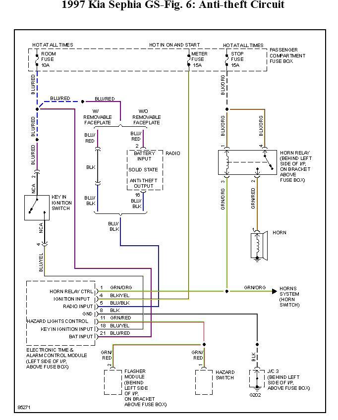
It used to be when starting in cold weather, now it is happening most of the time. when I turn the key to start the headlights flash and the horn blows in short quick bursts. It usually stops right away, except in cold weather. Then I must play with the key, or remove it. Also I jumped started the car, and now I dont have a radio. am fm only cheap stock radio The fuse is good. Both problems did not happen at the same time. Thank you for your help.
islandbob4039
islandbob4039
Aug 5, 2013 at 9:39 AM
