lights

1996 CHEVROLET CAVALIER
208,000 MILES • 2.2L • 4 CYL • 2WD • AUTOMATIC
Avatar
WADEG1000
  • MEMBER
  • 2 POSTS
I payed 1000$ for a 1996 cavalier
my brake lights work when I push the brakes but when the headlights are on they only work whenipush the pedal?
Feb 4, 2016 at 6:38 PM
Advertisement
Avatar
WADEG1000
  • MEMBER
  • 2 POSTS
my brake lights?
the lights work when I press the pedal but don't get brighter when i push it when the head lights?
Feb 4, 2016 at 7:00 PM
Avatar
HMAC300
  • CERTIFIED EXPERT
  • 48,601 POSTS
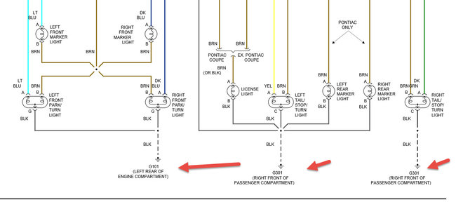
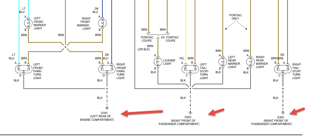
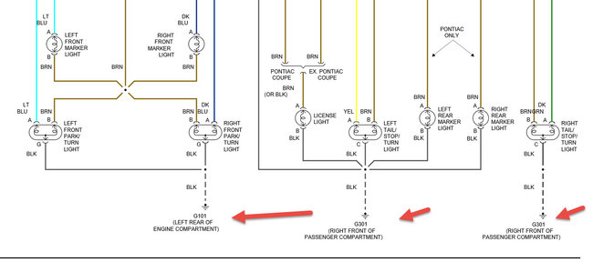
check grounds in pic then check headlight/hazard/turn signal switch as it's all one
Feb 5, 2016 at 7:15 AM
Advertisement