Left front turn signal does not work

2002 FORD EXPEDITION
270,000 MILES • 4.6L • V8 • 2WD • AUTOMATIC
Avatar
JOHNOAKES
  • MEMBER
  • 2 POSTS
All other signals work properly and the left socket and bulb work when swapped into the right socket. There are no fuses blown and the relay is working. The wiring has no breaks, frays, or visible problems. All attachments are secure. what have I missed?
Oct 29, 2020 at 9:37 AM
Advertisement
Avatar
JACOBANDNICKOLAS
  • CERTIFIED EXPERT
  • 110,175 POSTS
Hi,

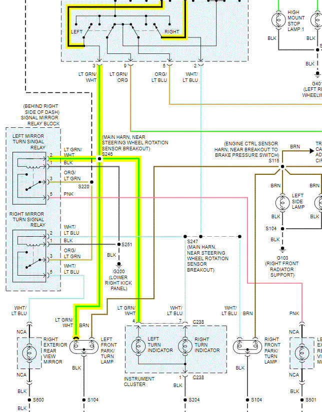
Is the signal on the left exterior mirror working? I attached a pic from the schematic below and it shows that the power first goes to the mirror.

Let me know.

Joe
Oct 29, 2020 at 1:40 PM
Avatar
JOHNOAKES
  • MEMBER
  • 2 POSTS
this model doesn't have a side mirror signal light.
Oct 30, 2020 at 7:56 AM
Advertisement
Avatar
JACOBANDNICKOLAS
  • CERTIFIED EXPERT
  • 110,175 POSTS
Hi,

Have you checked to see if there is power the light green wire with the white tracer? Also, in the socket, check to see if there is continuity to ground.

When you turn the left signal on, does it flash really fast?

Let me know.
Joe
Oct 30, 2020 at 4:45 PM
Avatar
JOHNOAKES
  • MEMBER
  • 2 POSTS
This 2002 Expedition has no side mirror signal light. Does it still run through a common relay?
Oct 31, 2020 at 10:48 AM
Avatar
JACOBANDNICKOLAS
  • CERTIFIED EXPERT
  • 110,175 POSTS
Hi,

Yes, it is under the dash. See the attached pic.

Joe
Oct 31, 2020 at 8:44 PM