Key stuck is stuck in the ignition

2008 KIA SEDONA
198,880 MILES • V6 • AUTOMATIC
Avatar
ANITAGRACE86
  • MEMBER
  • 1 POST
Only way to get out is disconnecting the battery.
May 2, 2020 at 7:24 PM
Advertisement
Avatar
KASEKENNY
  • CERTIFIED EXPERT
  • 18,907 POSTS
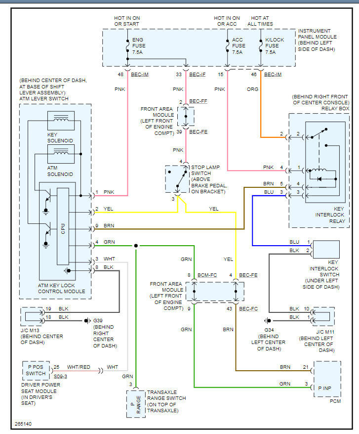
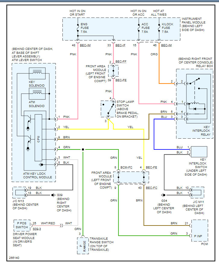
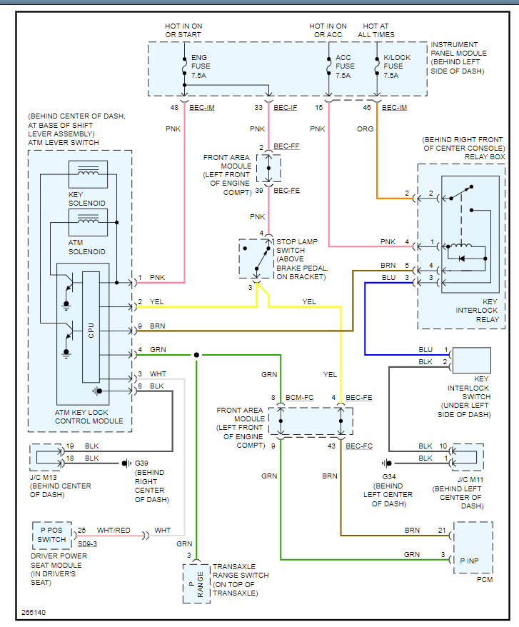
This issue is commonly the shift interlock solenoid has failed. Basically this works by recognizing or being told by the transmission range sensor that the vehicle is in park and it is okay to remove the key. The fact that the solenoid is not allowing the key to release means that the switch that is not telling it to release. When you remove power from it by unhooking the battery then it de-energizes and releases the key.

It appears the unit needs to be replaced because I am not finding individual parts for this assembly. Take a look at the info attached and let me know if you need more info or questions. Thanks
May 3, 2020 at 8:46 AM