Key fob - not working?

2004 JEEP GRAND CHEROKEE
145,000 MILES
Avatar
PAUL WATTS2
  • MEMBER
  • 1 POST
When we bought the car we were given one and only one. Now we have lost that one. Is there a way to start the car without the fob? We have both Main and Valet Keys.
Jun 4, 2018 at 6:47 PM
Advertisement
Avatar
STEVE W.
  • CERTIFIED EXPERT
  • 15,113 POSTS
Take the VIN number, title, registration and a couple forms of ID with you and visit a dealer, they can order and reprogram new fob's for it if it is a factory system. Or call an automotive locksmith, they can also program in fob's and may have them in stock for a better price than the dealer.

As for starting it without the fob. If you have a correctly programmed key it should start it just fine. Then take it to a locksmith and have them program in new fobs, and erase the old ones.
Jun 5, 2018 at 3:38 PM
Avatar
GOINGFISHING 1962
  • MEMBER
  • 1 POST
The key fob does not work. key fob is good, both are good. is there a fuse and relay to power the receiver and where is that located?
Sep 2, 2020 at 12:10 PM (Merged)
Advertisement
Avatar
SCGRANTURISMO
  • CERTIFIED EXPERT
  • 4,897 POSTS
Hello,

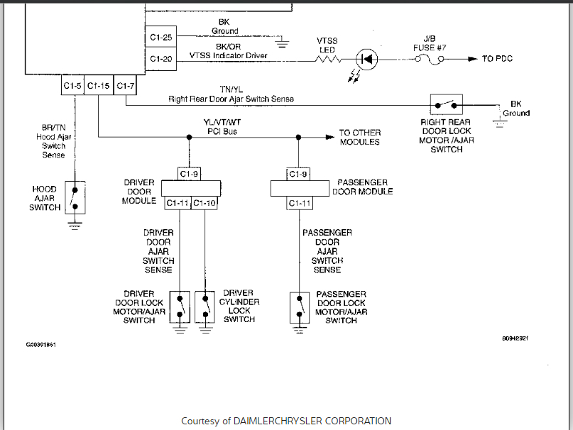
I have included all the information you will ever need on your vehicle's Remote Key-less Entry System (RKE) in the diagrams down below. Please, don't hesitate to ask should you have another question for us. That's what we are here for. Enjoy.

Thanks,
Alex
2CarPros
Sep 2, 2020 at 12:10 PM (Merged)
Avatar
CASTILLO3126
  • MEMBER
  • 1 POST
I replaced the factory stereo (rbp, infinity gold pkg) and now my doors won't lock/unlock remotely. Does the PSI bus wire need to be connected to something? Key fob worked before, not much range, but still functional. After I installed the aftermarket head unit (Kenwood KIV-700) I don't know where to connect the PSI bus wire that was plugged into the back of the OEM stereo.
Sep 2, 2020 at 12:10 PM (Merged)
Avatar
CARADIODOC
  • CERTIFIED EXPERT
  • 34,306 POSTS
You don't need that wire. It mainly changed the preset stations to "hers" or "his" depending on which key fob was used to unlock the doors.

If you removed a cassette / cd combo radio, those are built by Mitsubishi and are REAL high quality radios. They do develop a few minor problems, but once repaired, they're repaired for life.
Sep 2, 2020 at 12:10 PM (Merged)
Avatar
MIKE BURGE
  • MEMBER
  • 3 POSTS
how do u program key fobs
Sep 2, 2020 at 12:10 PM (Merged)
Avatar
KHLOW2008
  • CERTIFIED EXPERT
  • 41,814 POSTS

PROGRAMMING
TRANSMITTER PROGRAMMING
Up to 4 Transmitter Identification Codes (TIC's) can be programmed into receiver at any given time.

1. Open driver's door of vehicle. Leave it open through the programming procedure.

2. Move mechanical door lock lever to the LOCK position.

3. Insert ignition key and turn it to RUN position.

4. Turn ignition to RUN position. Within 20 seconds, aim a transmitter at receiver dome and press lock button for at least 5 seconds. Once receiver accepts programming code the driver's door will unlock.

5. Once first transmitter has been programmed, additional transmitters (up to 4) may be programmed into receiver. Within 20 seconds of the previous transmitter programming, move the mechanical door lock lever to LOCK position. Aim another transmitter at receiver dome and press LOCK button for at least 5 seconds. The door lock will cycle again.

6. To lock the programmed codes into the receiver, the ignition must be turned off and back on within 20 seconds after programming the last transmitter's code. At that time, all previous codes are erased from the module.

© 2008 Mitchell Repair Information Co., LLC.
Sep 2, 2020 at 12:10 PM (Merged)
Avatar
ROBERT HUBBARD
  • MEMBER
  • 1 POST
I bought the vehicle listed above (Limited) with no key. I thought bit would b a easy fix. However, I've had a heck of a time with it. I have gone as far as going to pick a part and bought every computer out of another Cherokee. Nothing has worked I have several tuners. Still nothing.. please somebody help me!
Sep 2, 2020 at 12:10 PM (Merged)
Avatar
STEVE W.
  • CERTIFIED EXPERT
  • 15,113 POSTS
Welcome to 2CarPros. Step one will be to put the system back to the original PCM and BCM. Then contact an automotive locksmith. What you need to do is have new keys made and then the keys registered in the system get erased and the smith will program in the new keys. This isn't a DIY thing as you need to know the security PIN for the security system to enable the keys to be programmed. You also cannot mix the parts in the system as each one is tied to the other. As far as using a tuner, it's a good way to damage the PCM and brick the entire vehicle so a dealer would need to work on it.
Sep 2, 2020 at 12:10 PM (Merged)
Avatar
INTOTHEOCEAN30
  • MEMBER
  • 2 POSTS
I have not had any problems out of my key or Jeep and then yesterday I went to put the key in and start it, and it will not start. The light on the dash with the key with a line through it is on. It is not trying to turn over or engage at all. However, my lights work inside and out as well as the alarm. Any ideas?
Sep 2, 2020 at 12:11 PM (Merged)
Avatar
STRAILER
  • CERTIFIED EXPERT
  • 53,854 POSTS
Yep, it sounds like the RF chip has gone bad in the key in which case I would use the spare or the system is out of sync and it just needs a hard reboot. Here is a guide that will help us get started:

https://www.2carpros.com/articles/how-to-reset-a-security-system

Please run down this guide and report back.

Cheers, Ken
Sep 2, 2020 at 12:11 PM (Merged)
Avatar
INTOTHEOCEAN30
  • MEMBER
  • 2 POSTS
I tried all of the possible fixes listed, including ones not applicable to my make, with no success. The fob works fine, sets the alarm, locks the doors. But still when I insert the key into the ignition I just get the no key light and it does not even attempt to turn over. I have all my dash lights, windows will roll up and down, I can use the overhead too. There is no clicking or anything like that just as an FYI. Any other suggestions?
Sep 2, 2020 at 12:11 PM (Merged)
Avatar
STRAILER
  • CERTIFIED EXPERT
  • 53,854 POSTS
Okay, the system is run by four fuses (22, 28, 7 and 18) if one goes out the system will not deactivate. Three fuses are in the interior fuse panel one is under the hood PDC. Here is a guide to help you test the fuse and the fuse locations with the security system wring diagrams so you can see how the system works:

https://www.2carpros.com/articles/how-to-check-a-car-fuse

Check out the diagrams (below). Please run this test and get back to us.
Sep 2, 2020 at 12:11 PM (Merged)