Key does not go back to run when put in start position after engine swap?

2008 FORD F-250
140,000 MILES • 6.4L • V8 • TURBO • 2WD • AUTOMATIC
Avatar
ZJGUARD
  • MEMBER
  • 8 POSTS
I pulled a blown motor out of this 2008 f250 power stroke and installed a used f350 6.4 power stroke. All was well until I went to start it. When I turn the key to start it stays in that position even when I let go. Just stays in the start position cranking the motor until i turn it back. I replaced the tumbler, ignition switch and starter relay.
Sep 24, 2023 at 5:58 PM
Advertisement
Avatar
AL514
  • CERTIFIED EXPERT
  • 5,465 POSTS
Hello, everything pretty much looks the same when it comes to wiring diagrams, even the Starter motor is the same part number for the F250 and F350 DSL. Although there are codes that can set in the Smart Junction Box for the Ignition switch, only 3 but one of them is Ignition Switch stuck in Start -B2A20 code, I'm not sure if you have a scan tool that can do a full system scan of the vehicle, but if you can you may find codes stored in other modules besides just the PCM/ECM.

Service info states the ignition switch is spring loaded and should come back on its own, but obviously there's more to it here, there is also a pinpoint testing flow chart if that code set. I would assume that it would set in this case. The Smart Junction Block " continuously monitors the ignition switch state". But to jump ahead a little bit here on the flow chart, go ahead and check the connectors on any fuse blocks that you may have had unplugged.

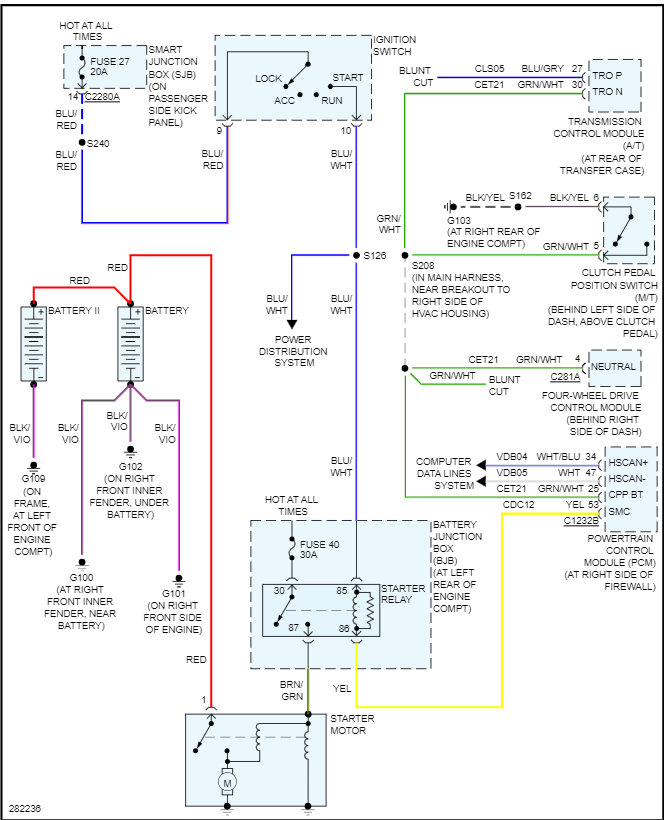
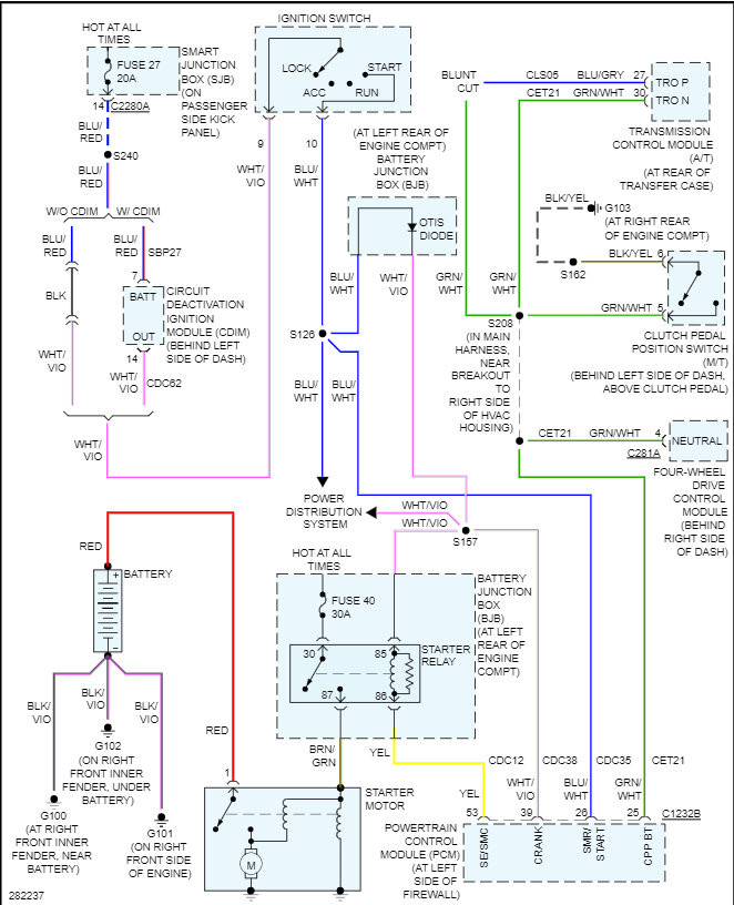
I don't completely see how electrically this would happen, but what if you pull the Starter relay out, does the Ignition switch still stick in the forward position then? I'll post this flow chart for you, but the Smart Junction Block (SJB) is behind the passenger side kick panel. The Battery Junction Block (BJB) is in the engine compartment and has the Starter relay in it. But the Starter relay is tied into both junction blocks according to the wiring diagrams.
It would be a first to see the voltage hold the ignition switch in the Start position, but almost anything is possible. We're seeing more and more modules controlling everything now. But I will post these flow charts but go over any connectors you had apart especially the BJBlock in the engine compartment.

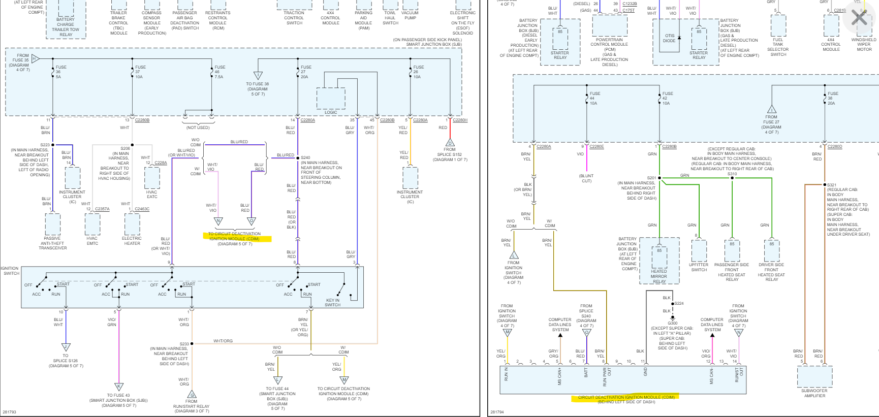
Diagrams 1 to 4 are the code B2A20 code for the Smart Junction Block,
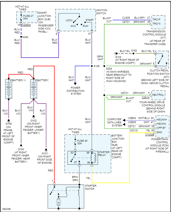
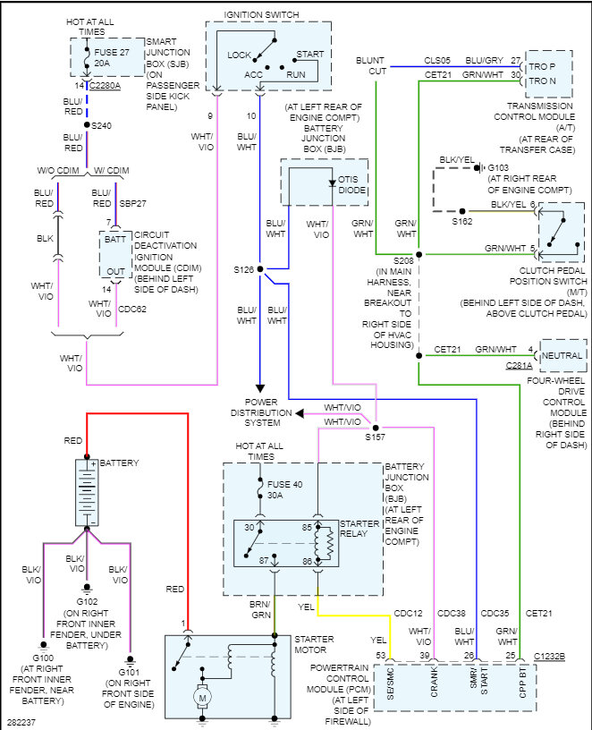
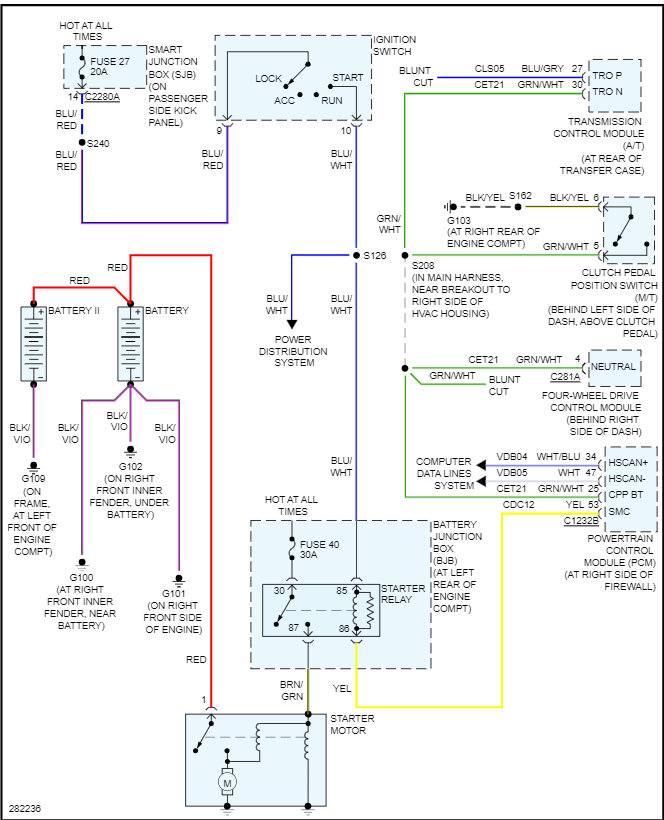
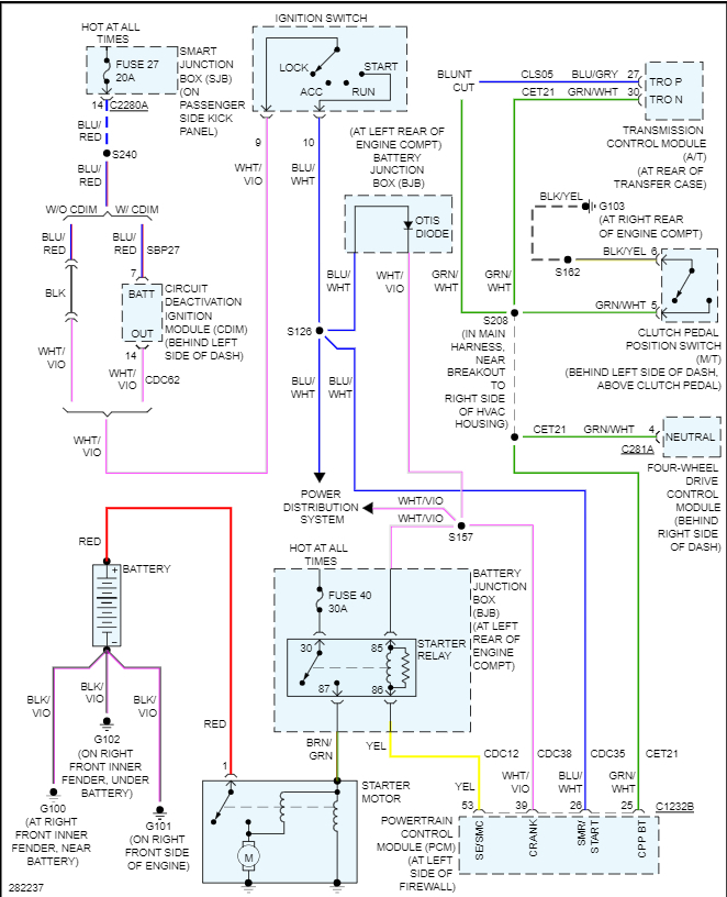
Diagrams 5 is the Early production Starter circuit and 6 is the Later production starter circuit.
Diagrams 7 and 8 show this "Circuit Deactivation Ignition Module" that is an option module that seems to be tied into the ignition switch circuits, I think that a capable scan tool would see this module on a full system scan. But you should definitely see if you can read any codes out of the Smart junction block. Diagram 9 shows the codes having to do with the SJB and the Ignition switch.
I don't see any technical bulletins on this issue, so see if pulling the starter relay affects anything and doing a code scan if possible. I'm really curious about what this issue might be. Also take a look at the steering column to see if the ignition switch has any type of push rod that might be binding up.
Sep 25, 2023 at 9:04 AM
Avatar
ZJGUARD
  • MEMBER
  • 8 POSTS
Thank you for the reply. I will let you know my findings ASAP.
Sep 25, 2023 at 11:08 AM
Advertisement
Avatar
AL514
  • CERTIFIED EXPERT
  • 5,465 POSTS
Okay, will be waiting to see what you find.
Sep 25, 2023 at 11:58 AM