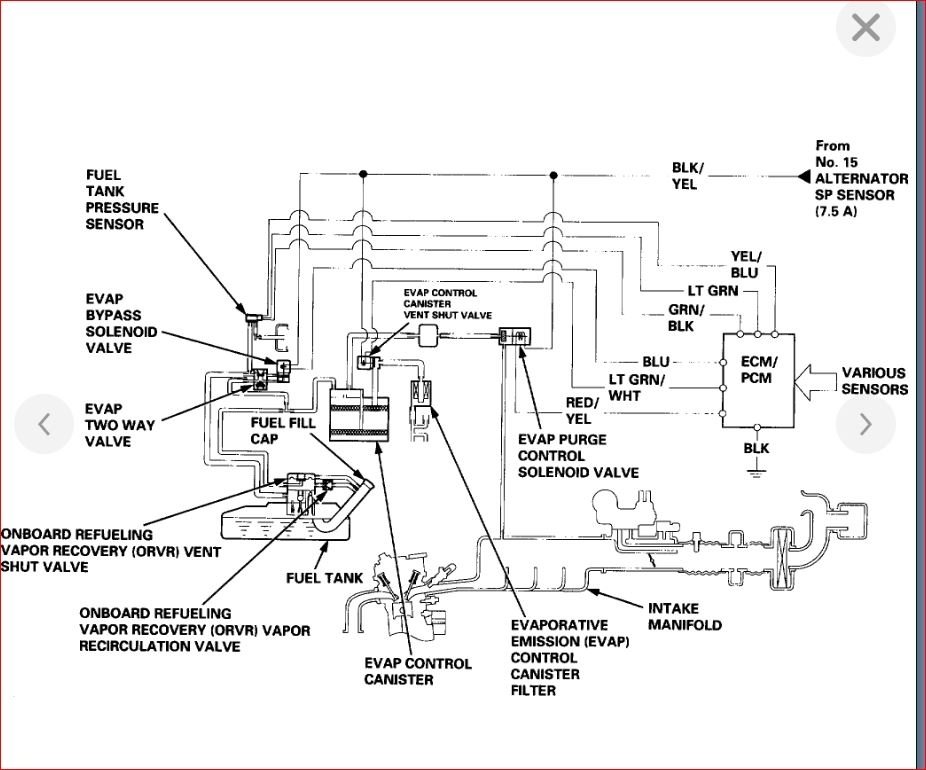
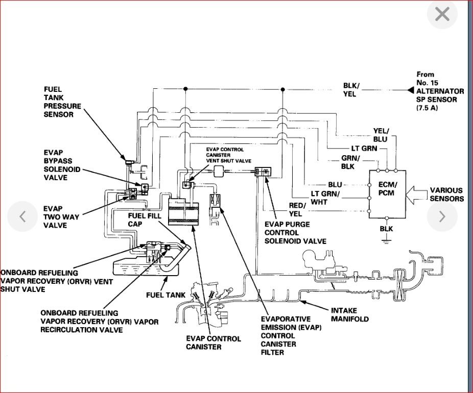
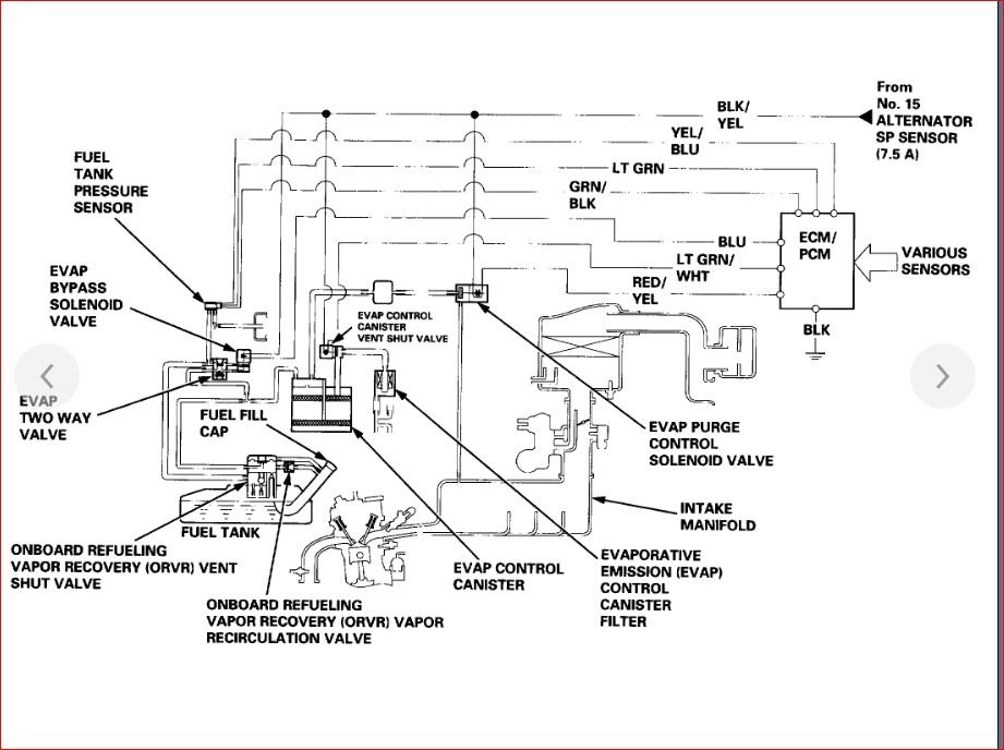
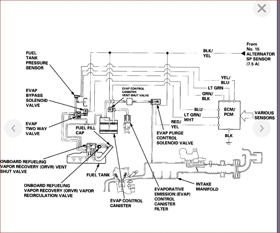
Is EVAP line below the car? What is length of EVAP line which is close to fuel lines? If EVAP line is changed then where will I get this EVAP line? What is the name of store?
Please reply soon and give the diagram of fuel lines and EVAP line for this car.
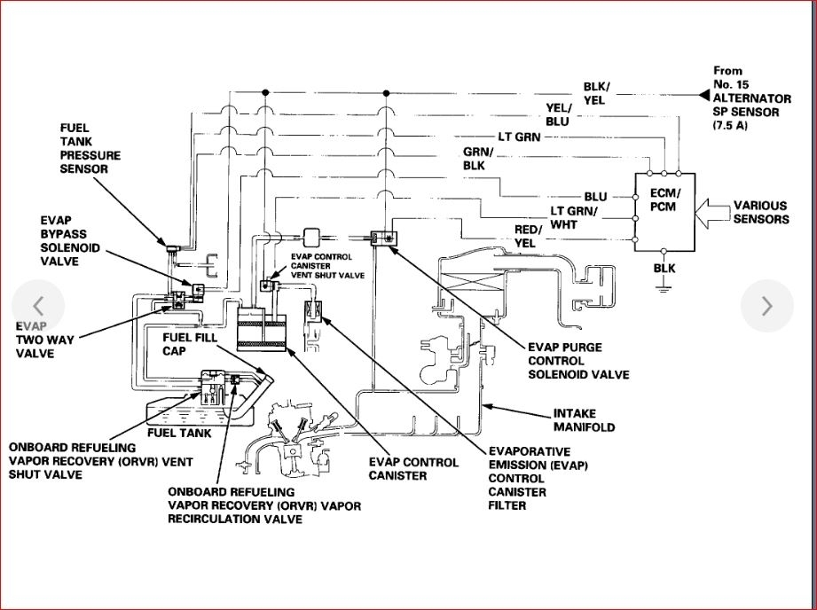
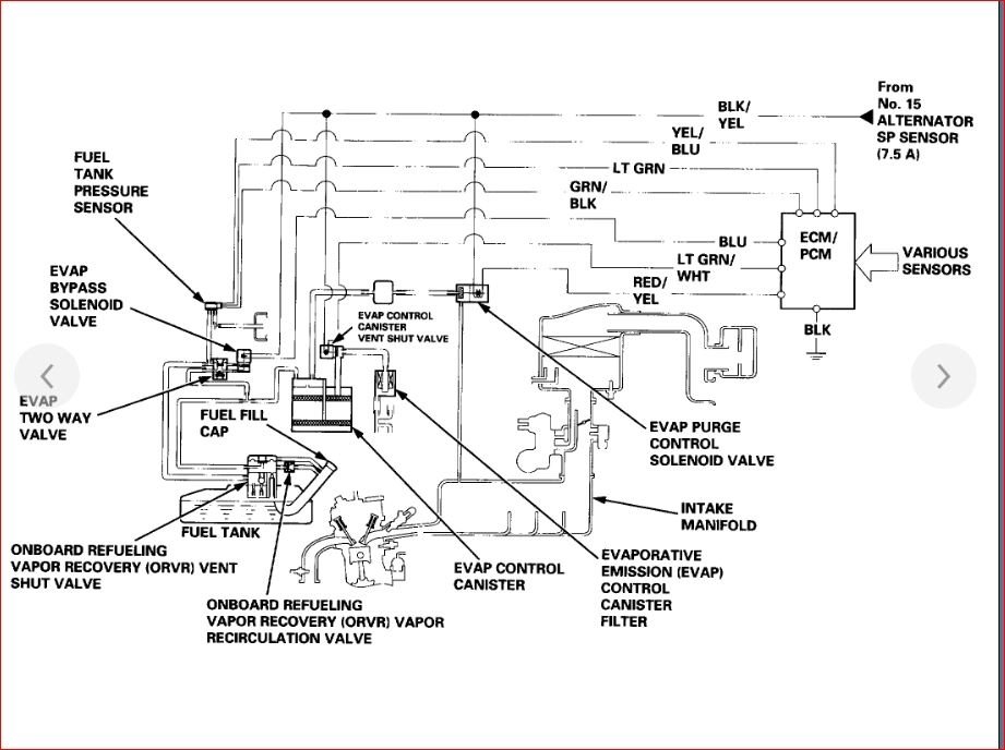
Please reply soon and give the diagram of fuel lines and EVAP line for this car.
Apr 26, 2019 at 1:38 PM

