Instrument cluster

1985 MERCEDES BENZ 380SL
95,000 MILES • 3.8L • V8 • 2WD • AUTOMATIC
Avatar
CHARLESTUCK
  • MEMBER
  • 61 POSTS
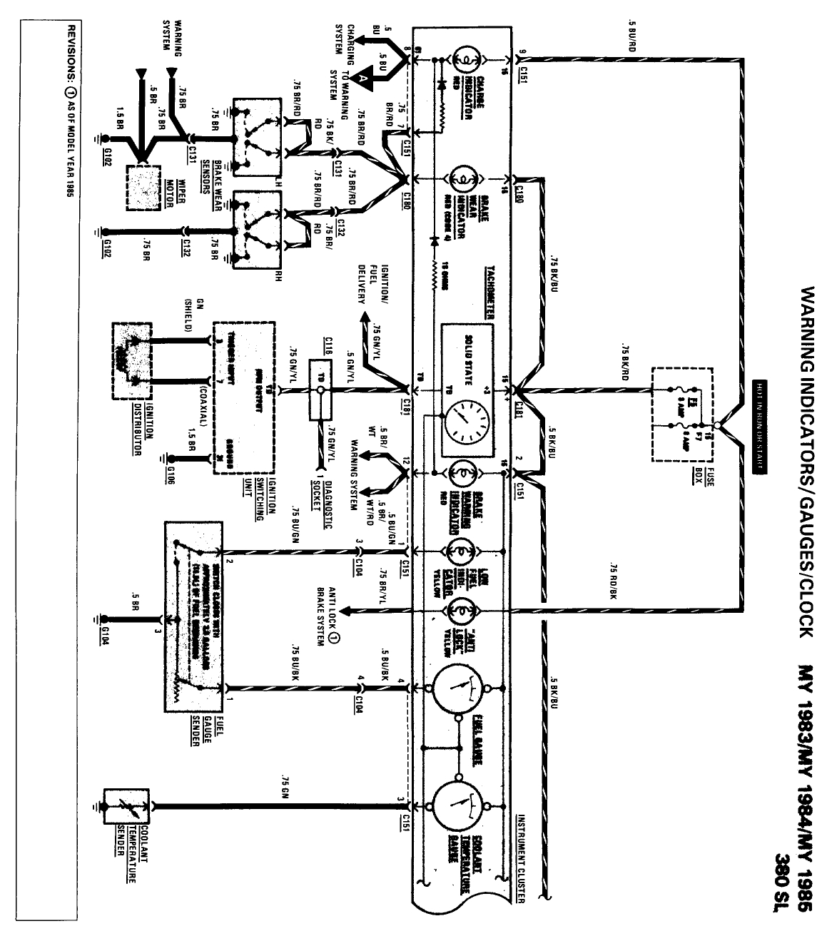
I need to know the correct pin assignment for for the round 15 pin plug/connector that connects to the rear of the instrument cluster. I need to know which wires connect to each port.
May 28, 2018 at 12:12 PM
Advertisement
Avatar
STEVE W.
  • CERTIFIED EXPERT
  • 15,113 POSTS
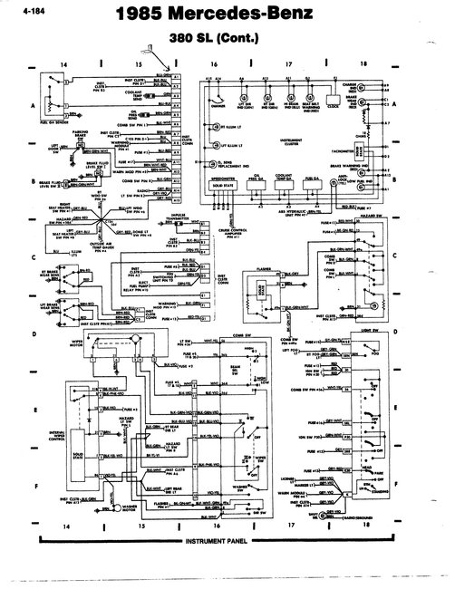
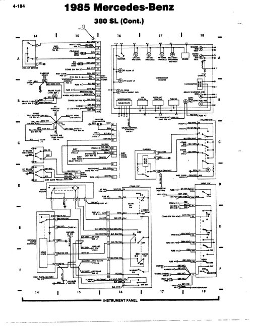
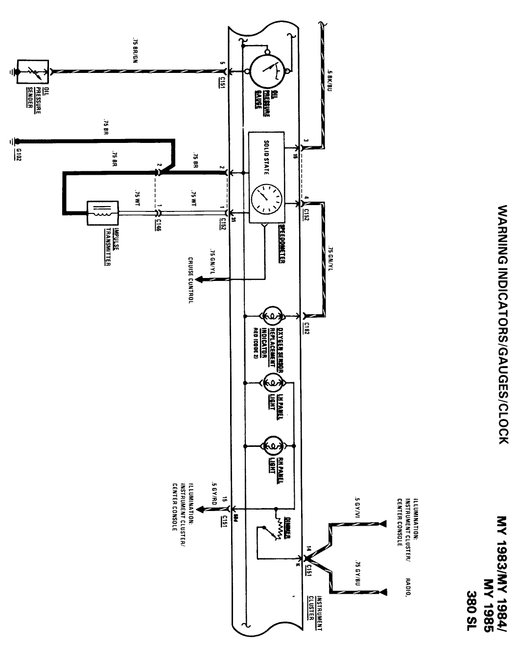
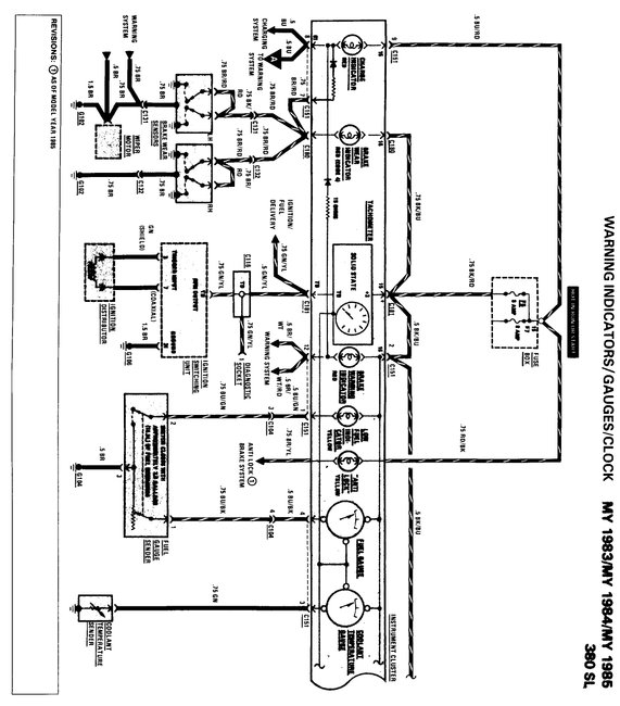
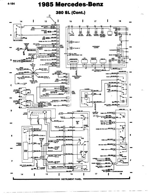
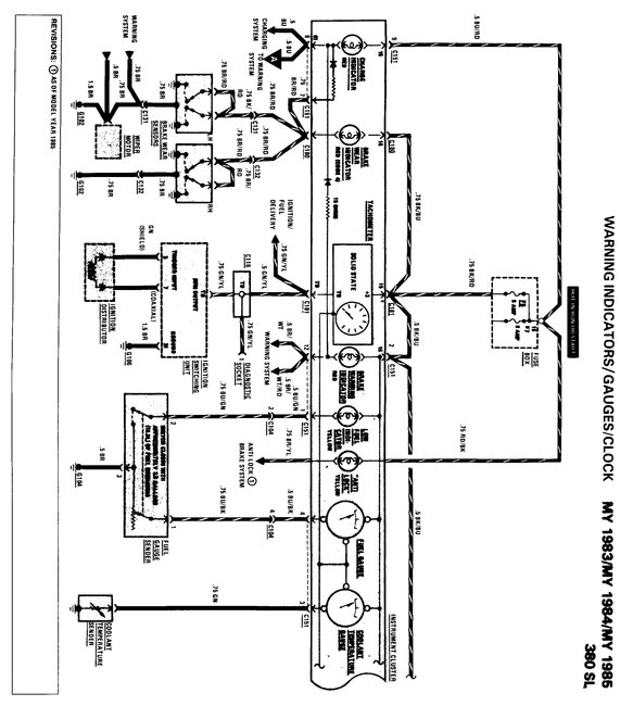
I have attached the wiring diagrams and the pin outs for both dash assemblies. Between them it should not be hard to determine which pin does what. Mercedes does not list a "pin one goes to the left turn indicator" style listing just the wiring and the colors.
Is there a particular system you are having an issue with in regards to the panel?

Vehicles with mechanical (cable driven) tachometer
1 blue/green
2 black/red
3 green
4 blue/black
5 brown
6 black/white
7 blue/red
8 blue
9 brown/green
10 white/blue
11 vacant
12 brown/red/white
13 black/green
14 grey/green/purple (or grey/purple)
15 grey/red

Vehicles with electronic tachometer
1 blue/green
2 black/blue
3 green
4 blue/black
5 brown/yellow
6 black/white
7 brown/red
8 blue
9 blue/red
10 brown/green
11 white/blue
12 brown/red/white
13 black/green
14 grey/purple
15 grey/red

Connector 2
1 brown
2 white
3 black/blue
4 green/yellow
May 29, 2018 at 1:34 PM
Avatar
CHARLESTUCK
  • MEMBER
  • 61 POSTS
The 15 pin connector broke (fell apart in my hands) and now I do not know how to put them back. I have purchased a new one and I am just trying to put them back. Thanks.
May 30, 2018 at 10:20 AM
Advertisement
Avatar
STEVE W.
  • CERTIFIED EXPERT
  • 15,113 POSTS
Things like that are always such fun. One of the issues when working on cars with old plastic. Makes you wonder just what a modern plastic-mobile will look like after being around for thirty years, and how many parts will still be available to repair them. Especially when some are failing in under ten years and they do not make replacement parts for those!

May 30, 2018 at 3:56 PM
Avatar
CHARLESTUCK
  • MEMBER
  • 61 POSTS
I agree. On the back of the board, which pin is pin #1? Thanks. Do you have any illustrations?
May 30, 2018 at 6:10 PM
Avatar
CHARLESTUCK
  • MEMBER
  • 61 POSTS
I figured out #1 location, but I do not have a brown/yellow wire.
May 30, 2018 at 6:26 PM
Avatar
CHARLESTUCK
  • MEMBER
  • 61 POSTS
I only have 14 wires. 1985 380SL.
May 30, 2018 at 6:27 PM
Avatar
STEVE W.
  • CERTIFIED EXPERT
  • 15,113 POSTS
There are two versions One for the mechanical tachometer has fourteen wires with pin 11 empty, the other is for electronic tachometers and uses fifteen wires. Brown and yellow are for the anti-lock brake option. If you do not have those you will not have that wire.
May 30, 2018 at 7:08 PM
Avatar
CHARLESTUCK
  • MEMBER
  • 61 POSTS
Got it, there are only 14 pins. #10 is blank. Thanks a lot.
May 30, 2018 at 7:52 PM
Avatar
CHARLESTUCK
  • MEMBER
  • 61 POSTS
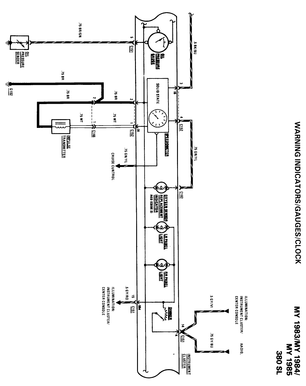
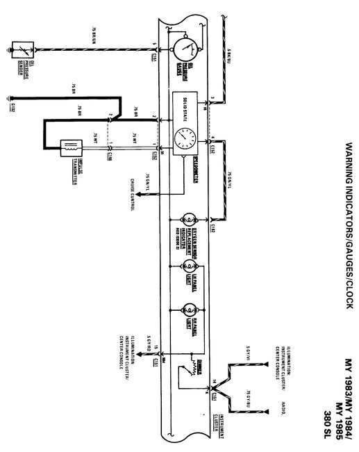
I am attaching a copy of the 1985 380sl instrument cluster wiring diagram.
May 30, 2018 at 8:27 PM
Avatar
STEVE W.
  • CERTIFIED EXPERT
  • 15,113 POSTS
I show pin 11 as empty on the diagram from the Mercedes information. With Mercedes things can be interesting depending on the exact build dates on the cars as they made running changes throughout the models and years. Sometimes those made it into the book, sometimes they did not.
May 31, 2018 at 3:05 PM
Avatar
CHARLESTUCK
  • MEMBER
  • 61 POSTS
Thanks.
May 31, 2018 at 3:51 PM
Avatar
STEVE W.
  • CERTIFIED EXPERT
  • 15,113 POSTS
Sorry I am not more helpful.
May 31, 2018 at 4:57 PM
Avatar
CHARLESTUCK
  • MEMBER
  • 61 POSTS
You were very helpful.
May 31, 2018 at 5:09 PM
Avatar
STEVE W.
  • CERTIFIED EXPERT
  • 15,113 POSTS
Just checking if you have been able to get it up and running?
Jun 12, 2018 at 5:59 PM
Avatar
CHARLESTUCK
  • MEMBER
  • 61 POSTS
I had to tap the clutch coil (lightly) with a hammer and a stick. I also applied a light spray of penetrating oil. Now it works freely.
Jun 14, 2018 at 3:15 PM