No power to anything after I installed battery backwards

2006 DODGE CARAVAN
124,000 MILES • 3.8L • V6 • 2WD • AUTOMATIC
Avatar
JIMMYAPPLESEED
  • MEMBER
  • 1 POST
When installing the battery, I decided to replace terminals and put them on the opposite cables. Installed battery backwards as a result. Lasted less than 2 seconds as I realized. Afterwards no power to anything, Thanks in advance for any help regarding this!
Apr 1, 2022 at 2:00 PM
Advertisement
Avatar
CARADIODOC
  • CERTIFIED EXPERT
  • 34,306 POSTS
Start by checking all the fuses. There's going to be many that are blown.

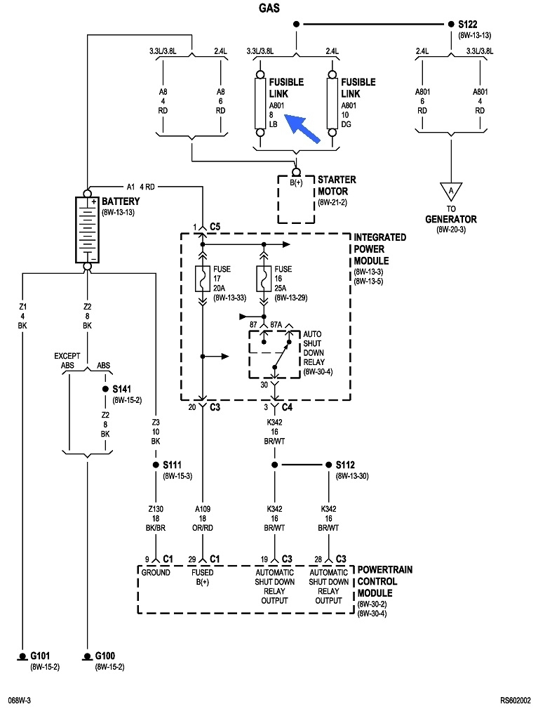
The first drawing shows the location of the Integrated Power Module, (under-hood fuse box). Use an inexpensive test light to start checking the smaller fuses. Each one will have two tiny test points on top. This article shows how to use a test light, if you need it:

https://www.2carpros.com/articles/how-to-use-a-test-light-circuit-tester

You can find these at Harbor Freight Tools, Walmart, or any hardware store or auto parts store for around $5.00.

https://www.2carpros.com/articles/how-to-check-a-car-fuse

Don't get excited if you have a charging problem once the engine is running. That would likely involve a fuse link wire, but those typically take more than two seconds to burn open. We'll address that later if it becomes necessary.

The smaller cartridge fuses can only be checked visually.

I don't see any reference to a fuse box inside the van, but you might want to check under the steering column area.
Apr 1, 2022 at 2:37 PM