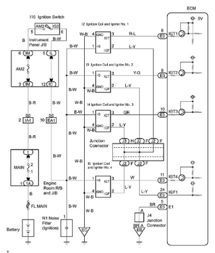
P0353 #3 coil misfire. Tried switching #1 and #3 coils . cleared codes, ran eng , code came back the same. Tried switching #3 and #4 spark plugs. Cleared codes, ran eng, ck eng light came on with same code. It would seem the coils and spark plugs are ok. Since the code is always po353 #3 coil. I'm thinking a sensor like cam or crank is sending a false signal to computor. Witch is telling #3 to misfire. I don`t know how to check these sensors. What is your feeling on what is wrong.
And please explain how to repair. Thank you
Dec 21, 2020 at 9:51 AM
(Merged)