Horn Relay

2003 INFINITI G35
90,689 MILES • 6 CYL • 2WD • AUTOMATIC
Avatar
KHALIL432
  • MEMBER
  • 1 POST
Im trying to replace the horn relay fuse, but I can not get the old one out. How do u remove the horn relay to replace it?
Mar 12, 2008 at 3:25 AM
Advertisement
Avatar
SSSSSS1
  • MEMBER
  • 1 POST
Is pull the thing out. it next to the battery, take the cover of that covers the battery and then take off the fuse box cover and pull out the horn relay. i believe its all the way on the left hand side of the fuse box.

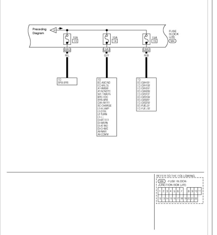
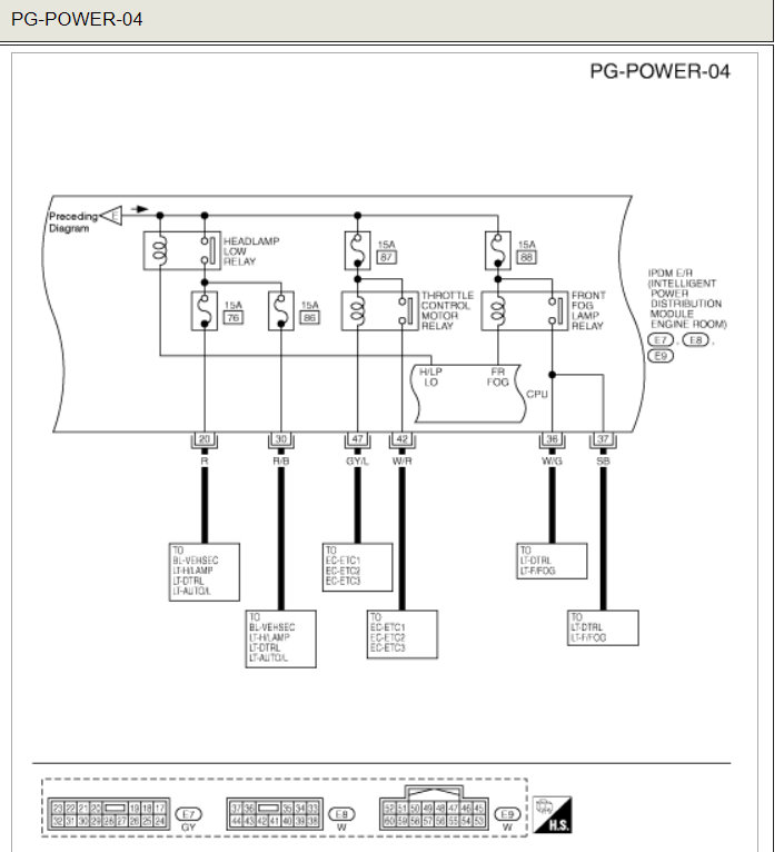
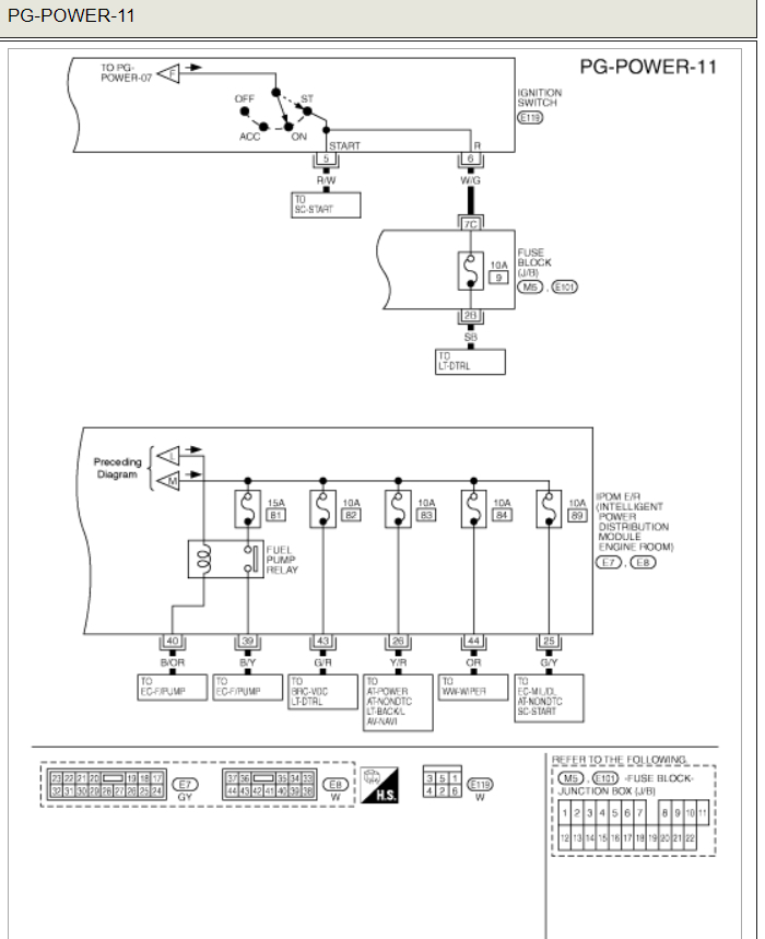
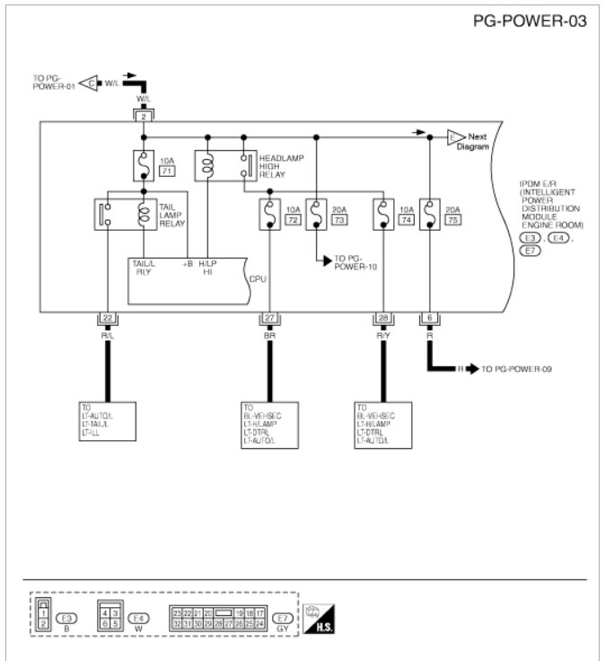
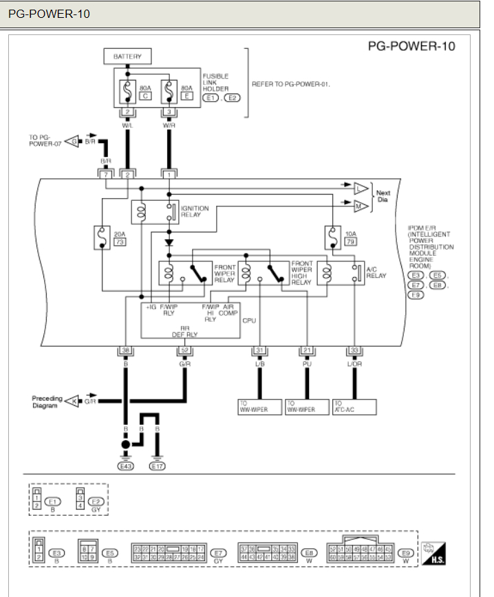
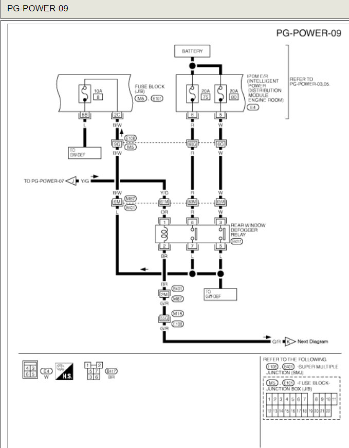
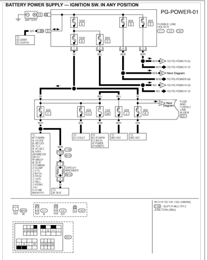
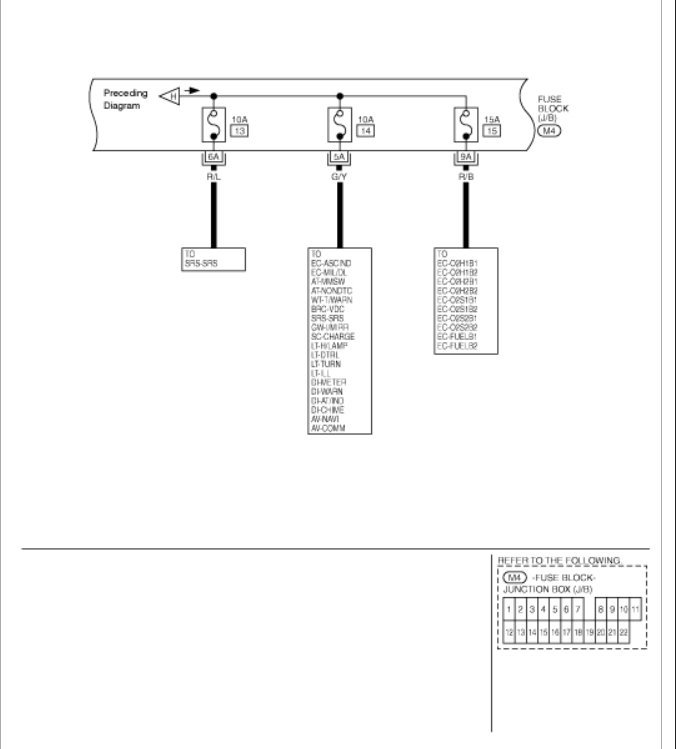
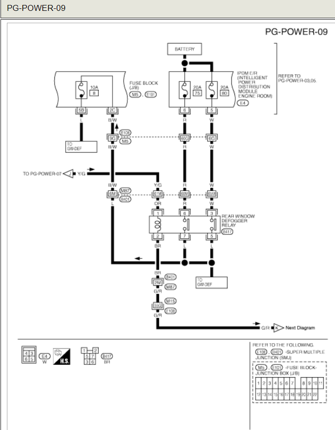
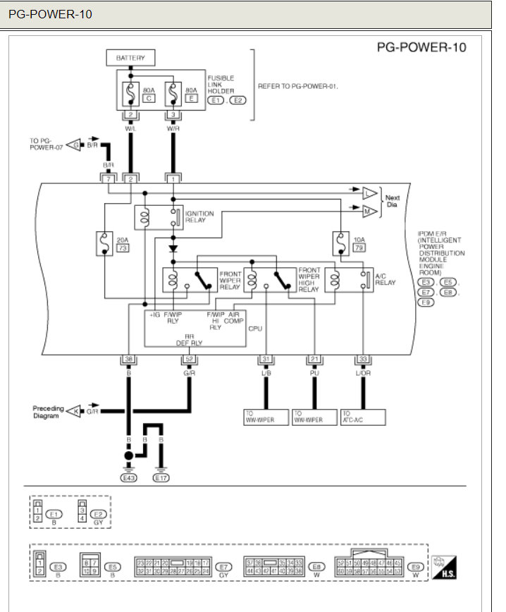
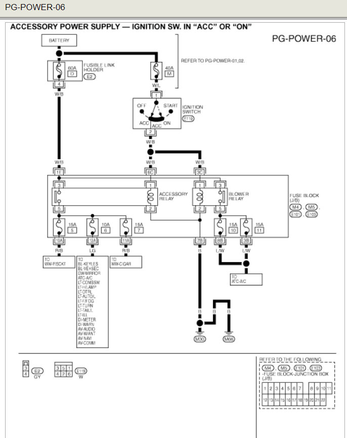
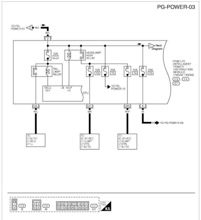
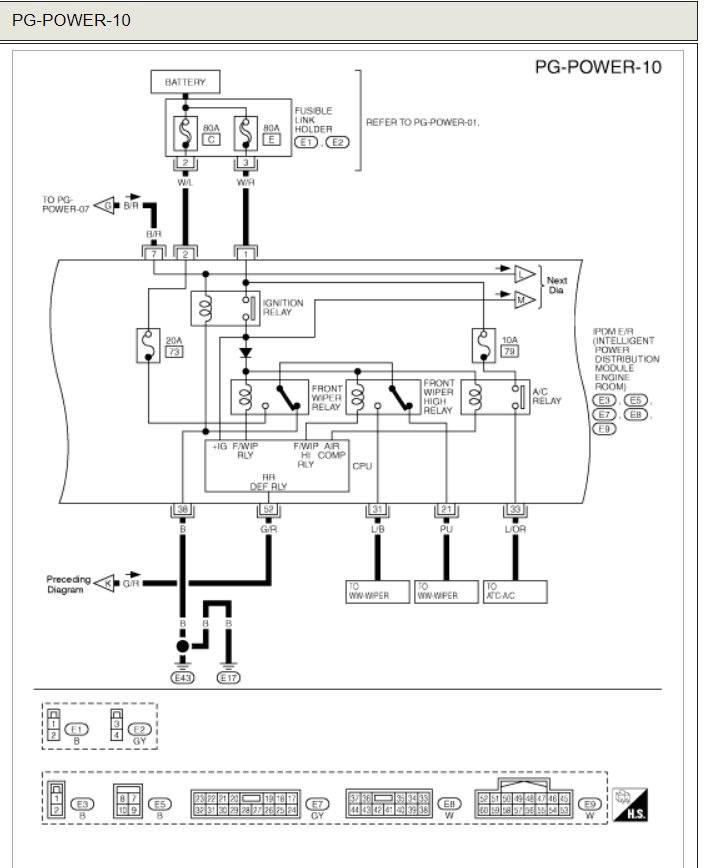
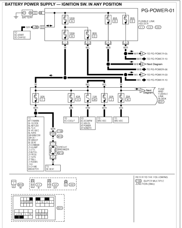
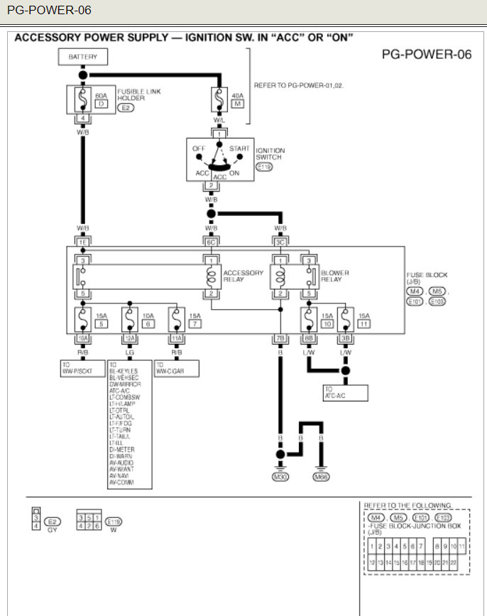
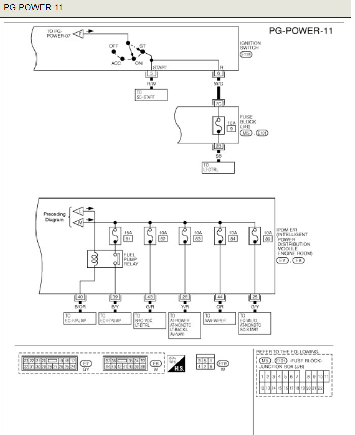
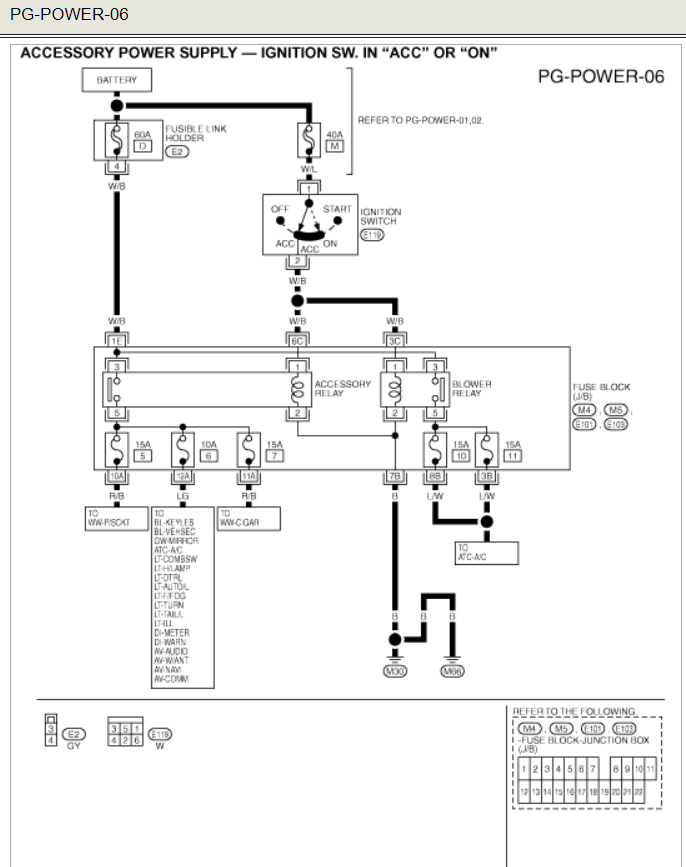
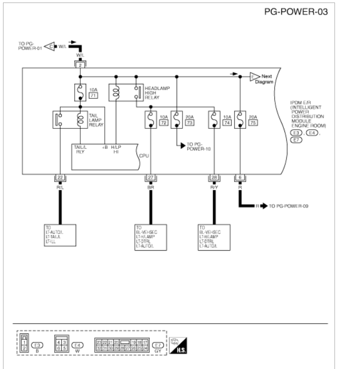
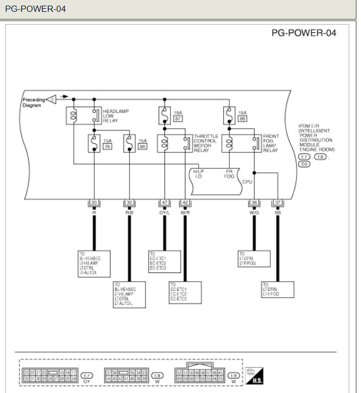
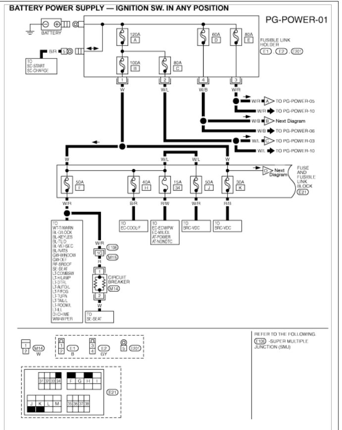
Here is a guide to help and the location in the fuse panel diagrams below.

https://www.2carpros.com/articles/how-to-check-an-electrical-relay-and-wiring-control-circuit


Check out the diagrams (Below). Please let us know if you need anything else to get the problem fixed.
Aug 29, 2008 at 7:52 AM