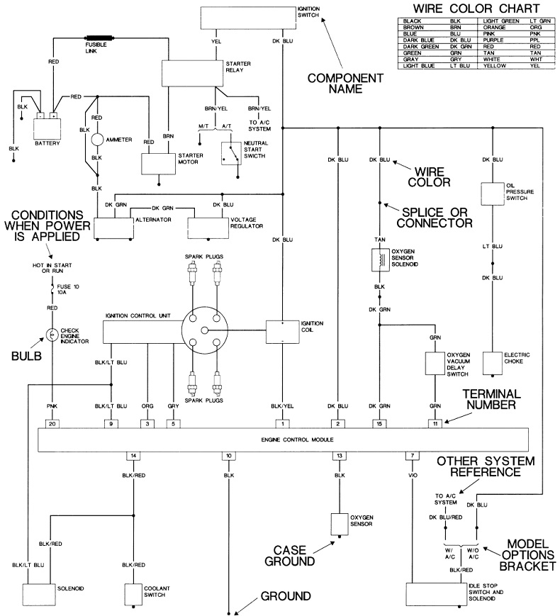
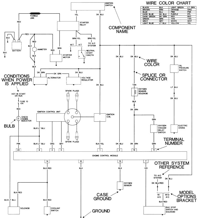
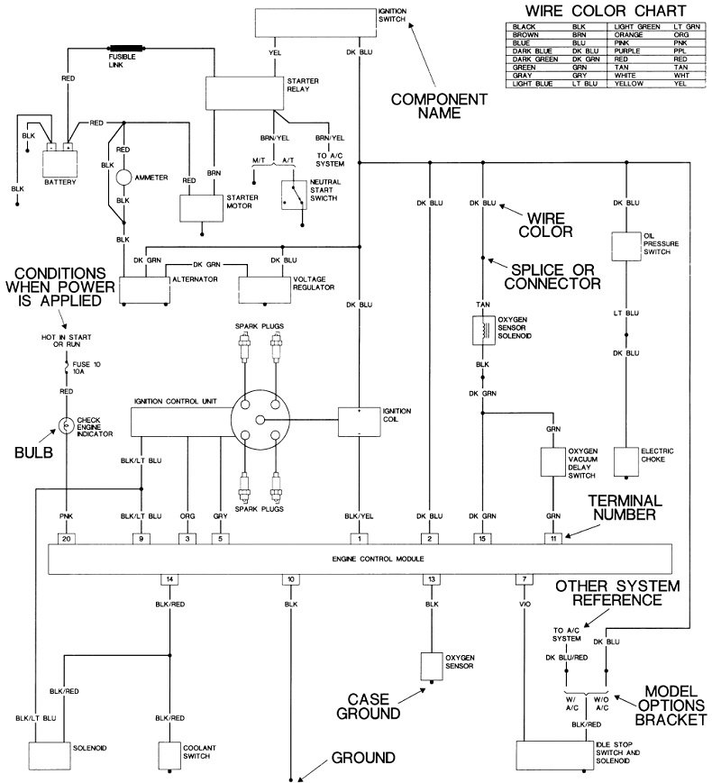
I don't see a black wire in this circuit. I've seen the diagram you're working from. At first, to me it looks like the starter solenoid is powered by the front running lights.
I'm working with someone with a '66 model right now, and I found what could be considered "better" diagrams. Your starter system can be broken down into four circuits, each with a test point at the starter relay. I expanded just that part in the second diagram. Please use a test light for these tests. For this type of problem, a voltmeter can give false readings, thereby confusing the issue. For the benefit of others who might be researching this topic, here's a link to an article on how to use a test light:
https://www.2carpros.com/articles/how-to-use-a-test-light-circuit-tester
Also check this video out:
https://youtu.be/Hlna_kUt7As
Unplug the starter relay, then we'll take readings on the four terminals. For now we don't even have to know their functions. Ground the test light's clip lead to the battery's negative post or to a paint-free point on the body, then gently probe the four terminals. You should find 12 volts on only one of them all the time. Now have a helper turn the ignition switch to the "crank" position, then check the three remaining terminals. You should find 12 volts on one of those now.
For these last two tests, move the test light's clip lead to the battery's positive post. We're going to be looking for good ground circuits. Disregard the two terminals where you found 12 volts in the last step, and probe the other two. The light should be bright on both of them.
One of those four terminals will not be working. Look on the other side of the plug to see the color of that wire, and tell me which function was missing, if you know it. That will tell us which part of the circuit to look at closer.
Images (Click to enlarge)
Mar 16, 2021 at 5:03 PM