Will not start after replacing the Ignition lock cylinder?

2005 FORD EXPEDITION
100,000 MILES • V8 • 4WD • AUTOMATIC
Avatar
NICOLE1264NICOLE
  • MEMBER
  • 3 POSTS
I changed out my ignition lock cylinder. But now my vehicle will not start at all. All the lights come on, but it doesn't even crank or act like it wants to start.
Dec 19, 2022 at 2:13 PM
Advertisement
Avatar
JACOBANDNICKOLAS
  • CERTIFIED EXPERT
  • 110,175 POSTS
Hi,

If you replaced the ignition lock cylinder, then you have a new key that isn't being recognized by PATS (passive anti-theft system).

You need a scan tool to perform the relearn. I attached the directions below for you. Let me know if you have the scan tool that is needed to perform this

Take care,

Joe

See pics below.
Dec 19, 2022 at 5:43 PM
Avatar
NICOLE1264NICOLE
  • MEMBER
  • 3 POSTS
I am actually still using my original key. I just did a recode on the new cylinder so I could keep my key and was trying to avoid having to deal with all the programming. What could be stopping it from starting? I also have a brand-new battery just put in.
Dec 21, 2022 at 1:08 PM
Advertisement
Avatar
JACOBANDNICKOLAS
  • CERTIFIED EXPERT
  • 110,175 POSTS
Hi,

Great job on avoiding the relearn.

First, see if placing the shifter in neutral makes a difference. If not, go to the next tests.

Okay, if the starter isn't doing anything, let's start from the beginning. Go to the central junction box behind the passenger kick panel. There are two fuses I need you to check, fuses 101 and 102. Check the fuses and also confirm there is power to and from them.

Here is a link to help:

https://www.2carpros.com/articles/how-to-check-a-car-fuse

If there is power, then I need you to go to the starter relay in the same location. Remove the relay first and switch it with a different relay having the same part number. If there isn't one, here is a link that explains how to test one. Note: In the link, it indicates which pins in the relay box should have power and when. Make sure to check for that also.

https://www.2carpros.com/articles/how-to-check-an-electrical-relay-and-wiring-control-circuit

Note: if you look at the relay, there will be 4 pins, and each is numbered. Pin 30 should have battery voltage at all times. Pin 86 will only have power with the key in the start position. Confirm those for me as well and let me know the results.

If pin 86 doesn't get power in the start position, go back to the ignition switch and locate the light green wire with a violet tracer first. That should also have power at the ignition switch at all times. If it does, turn the key to the start position and confirm power out from the switch via a red wire with a blue tracer.

There are a few other tests that will need to be done, but I don't want to overwhelm you and I need to know the results from these tests to determine what to check next.

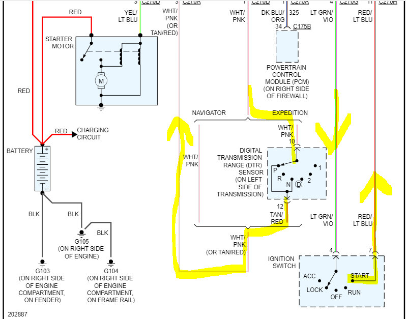
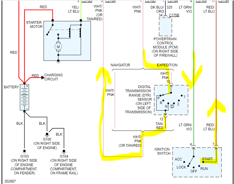
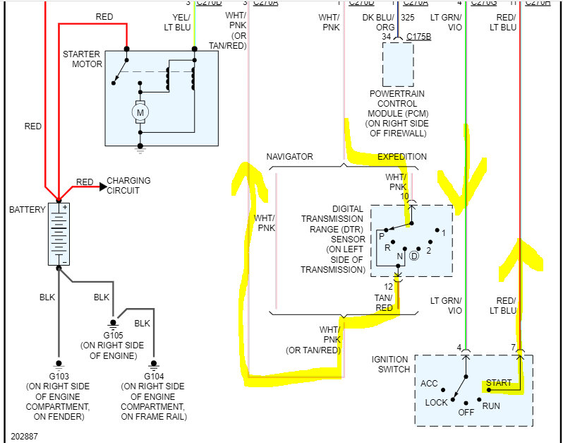
I attached the wiring schematic for the starter system circuit below, so you have a reference. Pic 3 shows the fuse locations we need to check and the starter relay location.

Let me know what you find.

Take care,

Joe

See pic below.
Dec 21, 2022 at 8:23 PM
Avatar
NICOLE1264NICOLE
  • MEMBER
  • 3 POSTS
Sorry it took so long to reply. I'm just busy with kids and Christmas. But thanks for helping.

Okay, so car in neutral- still no start.
Fuses 101 and 102 are good and power to and from both.
Switched starter relay with another relay- no start.
Checked pins 36- power at all times.
Pin 86 had power when turning key.

Thanks again. I appreciate how thorough your explanations are, very helpful.
Jan 2, 2023 at 12:15 AM
Avatar
JACOBANDNICKOLAS
  • CERTIFIED EXPERT
  • 110,175 POSTS
Hi,

Are you sure the PATS transceiver was reconnected after replacing the lock cylinder? See pic 1

Do me a favor. See if the starter engages if you jump pins 30 and 87 with a jumper wire where the relay is located, See pic 2

If the starter engages, then I need you to check pin 86 for a ground path when the key is in the start position.

Let me know what you find.

Take care,

joe

See pics below.
Jan 2, 2023 at 4:02 PM