Ignition fuse keeps blowing

2006 CHEVROLET SILVERADO
188,000 MILES • 4.3L • V6 • 2WD • AUTOMATIC
Avatar
JEREMIAHMESSENGER
  • MEMBER
  • 4 POSTS
Had a no start no crank, towed to shop and replaced the starter. I picked her up and once I got her home the same thing happened. Called the shop and told them that the ignition fuse keeps popping and they said the new starter should have fixed it but since it didn't, they would have to run a full electrical diagnostic. Sounds a little shady, so I replaced all the ignition fuses, starter relay, ignition relay, made sure the battery is tightly secured, checked the fuse box wiring and made sure the starter wiring was secure. Yet this continues. I have to replace one 10-amp fuse to start her now. Is there something I am overlooking?
Jun 24, 2022 at 10:40 AM
Advertisement
Avatar
CARADIODOC
  • CERTIFIED EXPERT
  • 34,306 POSTS
Yes. Unfortunately, throwing random parts at the problem is the least effective and most expensive way to solve this. A relay is just an electrically operated switch. While it is possible, it is extremely rare for one to short. Instead, they can switch a short onto a circuit that allows excessive current to flow and the fuse to blow. Replacing the relay doesn't solve the problem or make it go away.

The next concern is your comment about having to replace a ten-amp fuse to start the engine. That implies the engine does start and run at times, meaning the problem acts up intermittently. Those are the most frustrating problems for mechanics to find because very often we can't be sure we found the solution until you come back and tell us it's still acting up. I do have a trick that can help with this.

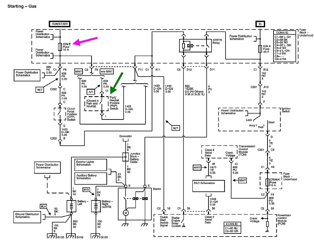
The first thing we need to do is identify exactly which fuse is blowing. See if you can identify the fuse from these drawings. The first five are for the under-hood fuse box. The last five are for the fuse box at the left end of the instrument panel.
Jun 24, 2022 at 7:24 PM
Avatar
JEREMIAHMESSENGER
  • MEMBER
  • 4 POSTS
It is the 10 amp ignition fuse right below the starter relay.
Jun 24, 2022 at 9:37 PM
Advertisement
Avatar
JEREMIAHMESSENGER
  • MEMBER
  • 4 POSTS
Ign E.
Jun 24, 2022 at 9:37 PM
Avatar
CARADIODOC
  • CERTIFIED EXPERT
  • 34,306 POSTS
How often does this fuse blow? Is there anything you can do to cause it to blow?

I found this diagram showing some of what this fuse feeds. The main thing is the neutral safety switch in the starter circuit. I also found a reference to it going to the instrument cluster, but I haven't found which circuit it feeds.

With such little to go on so far, the best place to start is by inspecting the wiring harness going down to the transmission. Look for the black wrap chewed away in one area, or the harness has been rubbing against something and worn through the insulation of some wires.

Next, check under the dash in the area the clutch pedal would be if you had a manual transmission. Very often just one wire harness is made for multiple applications, then unused items will either be left with an open connector or there can be a jumper connector installed. Look for a plug hanging down with a bare wire that is able to rub against something metal.

The next step is the trick I mentioned earlier. That is to replace the blown fuse with a light bulb. When the short occurs, the bulb will be full, normal brightness and hot, so be careful what it's laying against. It will also give a nice indication of current flow through that circuit, and it avoids wasting a lot of fuses. I drew up these drawings to explain the procedure. A common 3157 brake light bulb should work fine for this. It will allow a maximum of one amp of current to flow when the short is present. It is possible the circuit, or parts of it, will not function properly due to the bulb's resistance, but it will allow you to work in the area.

With the bulb in place, move or wiggle wire harnesses, turn on various switches, or do anything else that might make the short occur. When it does, the bulb will become bright. If you're lucky enough to get it to stay that way, very gently move things around until it dims. That will tell you you're in the area of the short. I've also found sheet metal screws run through wiring harnesses by banging on the body with a rubber hammer.

Let me know how you make out with this procedure.
Jun 25, 2022 at 6:21 PM
Avatar
JEREMIAHMESSENGER
  • MEMBER
  • 4 POSTS
I was able to isolate the area after removing the steering column and dash. Loose exposed and corroded wires that touch when I turn the steering wheel. Not sure what the previous owner did but I went ahead and ordered a new wiring harness and ignition switch. Going to pay an electrical shop to do the repairs as I don't have the time or want to risk messing anything up doing it myself. Thank you again for the help.
Jun 26, 2022 at 6:44 AM
Avatar
CARADIODOC
  • CERTIFIED EXPERT
  • 34,306 POSTS
Dandy. Very happy to hear you found it. Please post an update when this is repaired.
Jun 27, 2022 at 6:20 PM