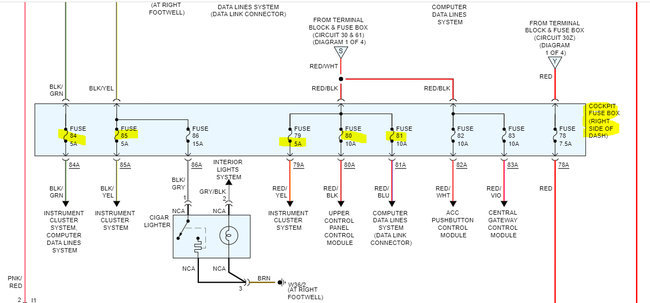
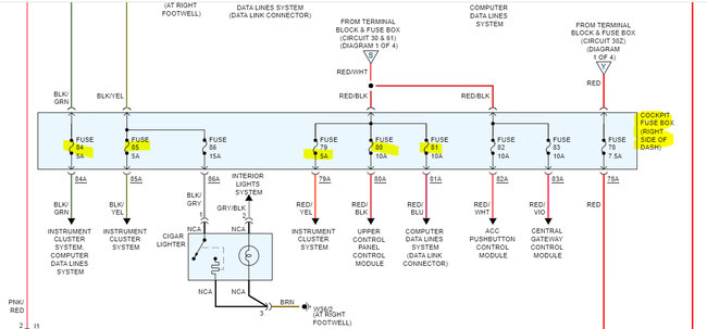
My key fob got wet, so i dried it out and when i put the fob in the ignition it won't turn. The last time this happened was because the heater fan fuse blew. I checked the fuses and found that none of them were blown but the fuses under the passenger seat got wet. Also, what can be the problem with the car, the key fob works? Also, i had to replace the gear shifter. Do you need to reprogram the key if you change the gear shifter?
Jul 31, 2022 at 9:27 PM


