Idle Speed Control signal issue?

1991 TOYOTA PREVIA
410,000 MILES • 2.4L • 4 CYL • 4WD • MANUAL
Avatar
NOBRUSH
  • MEMBER
  • 7 POSTS
My van idle drops, runs rough, and dies soon after startup unless I give it gas. I bypassed it for now by raising the idle speed.
I took off the Idle Speed Control, cleaned it, electrically tested it in both directions, and it worked.
I put it back in the van and when I put 12-volts to the center (Battery +) pin and grounded the RSO pin (pin that open the valve), it idles faster when cold like it should.
I tested the RSO pin on the connection coming from the computer and it only shows 9volts intermittently. I pulled the plug off the ECM, and it tested good for continuity.
I had an old ECM from my last Previa and swapped it in to retest the RSO voltage and got the same reading, which sounds like it should be in the 14 Volt range. I say this since the schematic states it should be in the 8–14-volt range, as well as the RSC (pin for closing the valve) showing 12 Volts, and it sounds like a duty cycle connection. To overcome the 12volts from the RSC to make sure it opens, I’m guessing it needs to be significantly more than 12volts.
Nov 7, 2022 at 7:53 PM
Advertisement
Avatar
STRAILER
  • CERTIFIED EXPERT
  • 53,855 POSTS
The system runs on 12 volts. So, if you are getting that it is working like it should, I would service the throttle body and IAC valve to make sure they are nice and clean also I would check the engine for vacuum leaks.

Here are two guides to help with the problem:

https://www.2carpros.com/articles/throttle-actuator-service

and test when the engine is cold.

https://www.2carpros.com/articles/how-to-use-an-engine-vacuum-gauge

Also, let's run the codes to see what comes up.

https://www.2carpros.com/articles/toyota-trouble-code-definitions-and-code-gathering-method-1990-1995

Please go over these guides and report back.
Nov 8, 2022 at 8:25 AM
Avatar
NOBRUSH
  • MEMBER
  • 7 POSTS
Sorry, maybe I didn’t explain correctly. The RSO pin that signals to open the ISC when it has the correct voltage, isn’t reading what it should. It only shows 9v for about 1 second and then disappears on the multimeter. It should show a solid reading above 12volts.

I’m thinking I need to go through all the sensors that send signals to the ISC and check and grounding issues.
Nov 9, 2022 at 8:23 PM
Advertisement
Avatar
STRAILER
  • CERTIFIED EXPERT
  • 53,855 POSTS
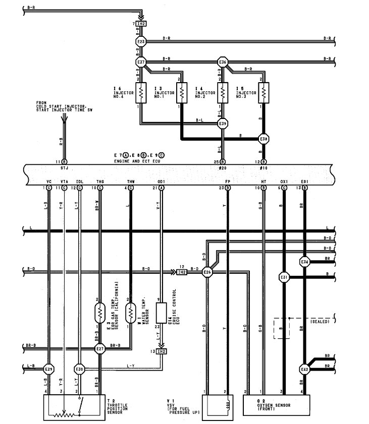
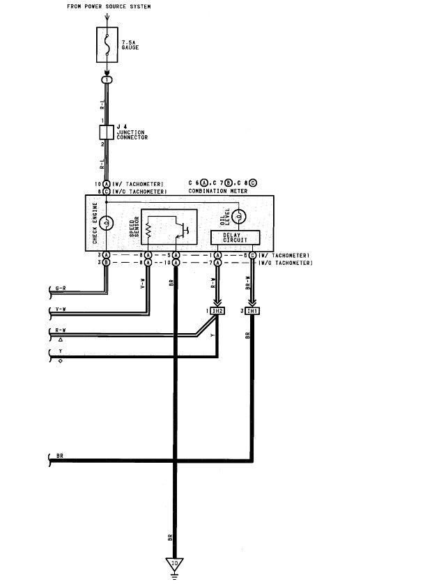
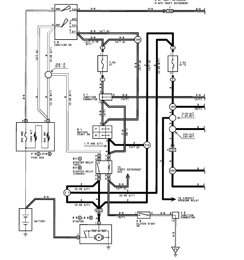
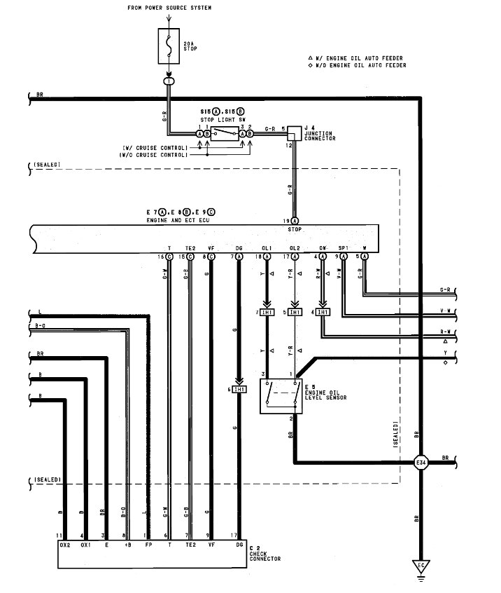
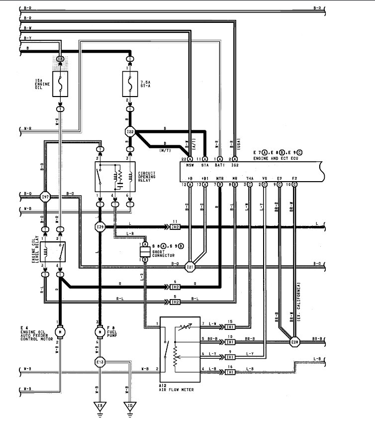
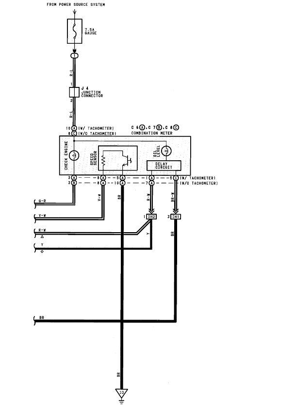
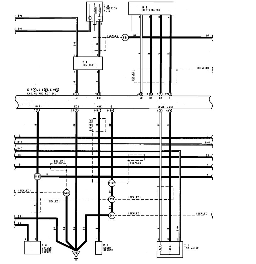
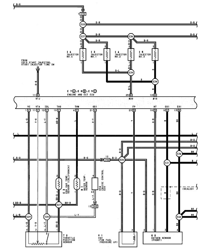
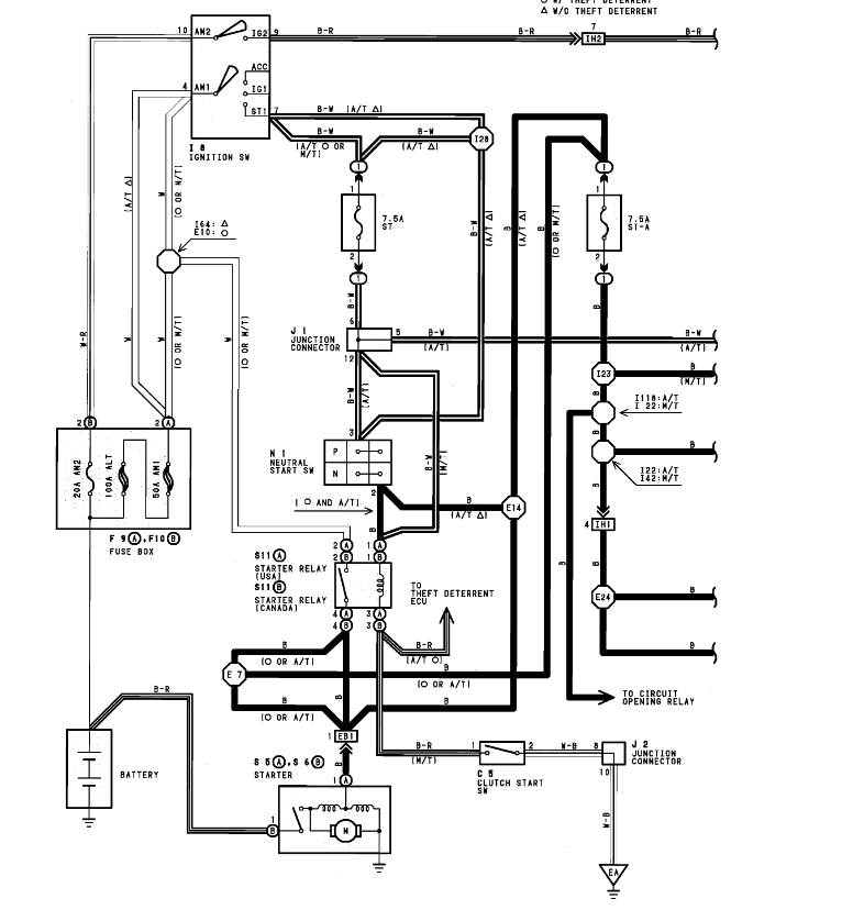
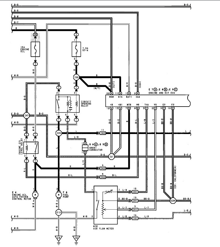
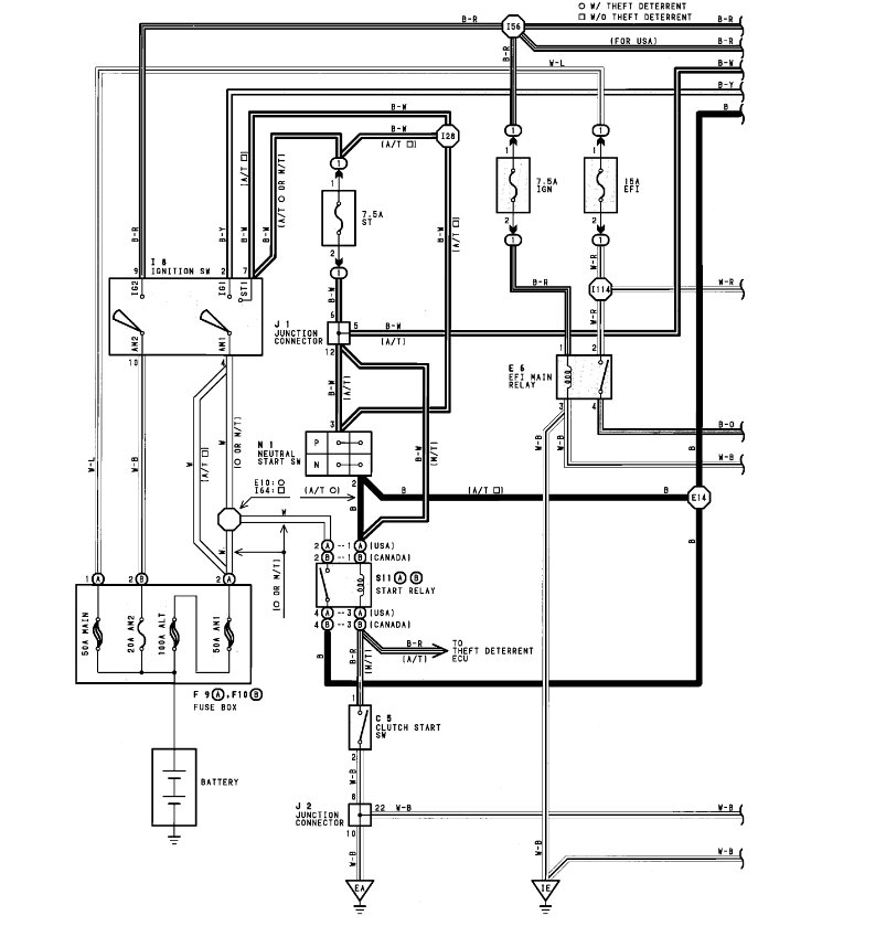
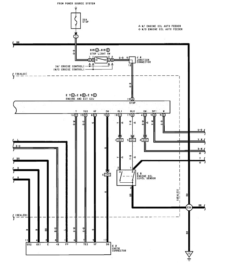
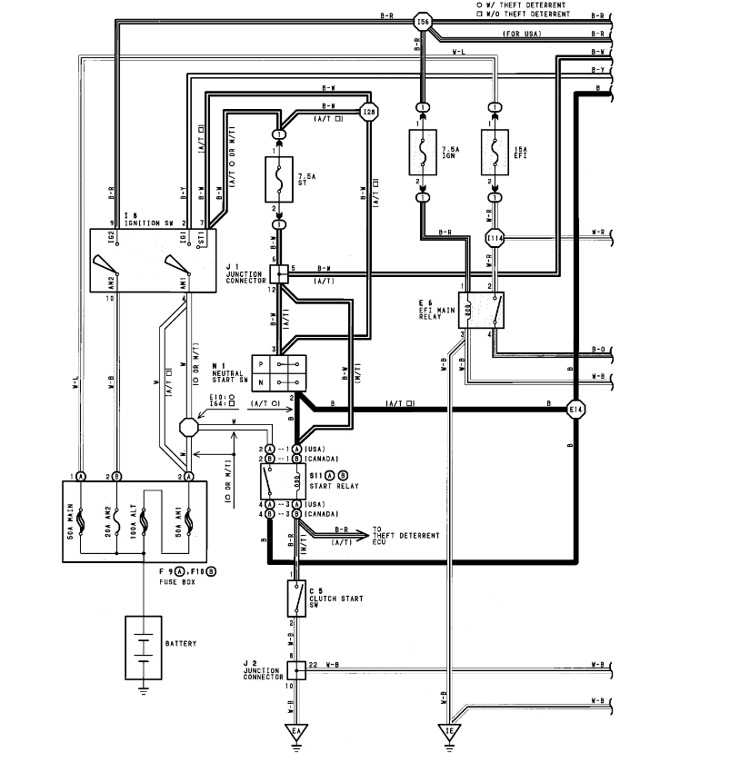
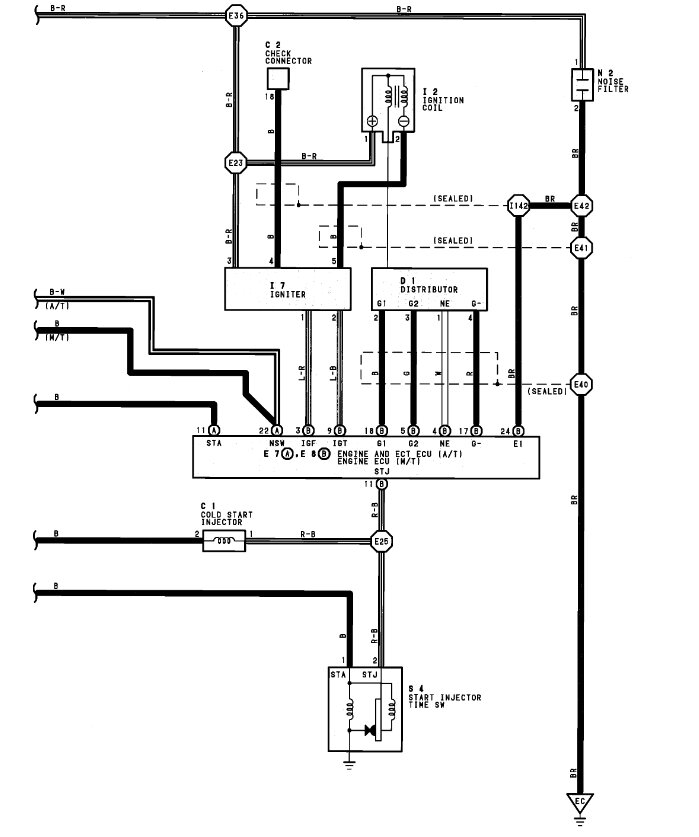
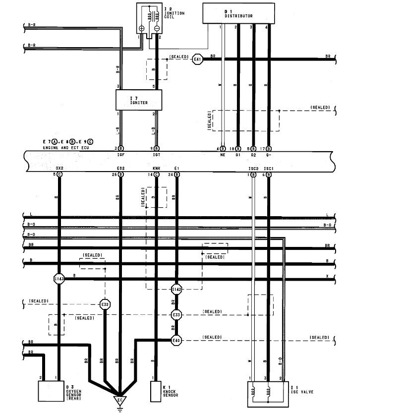
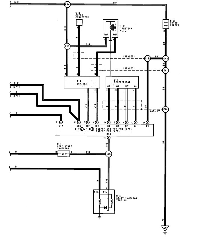
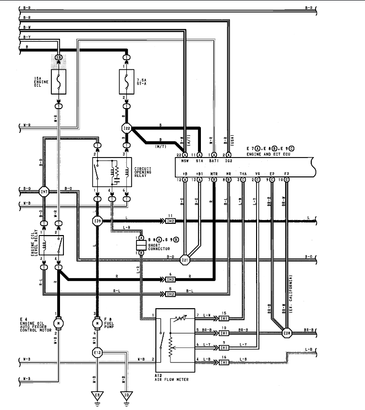
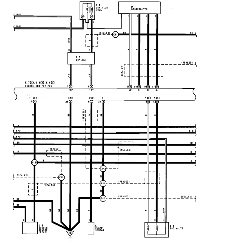
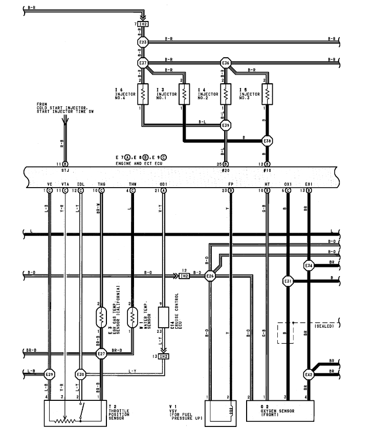
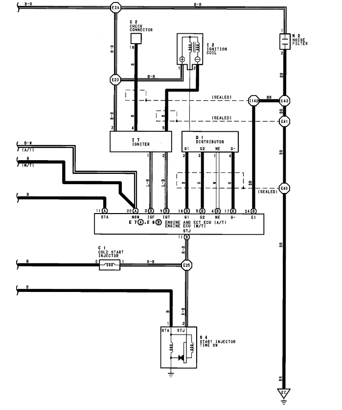
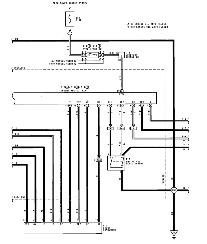
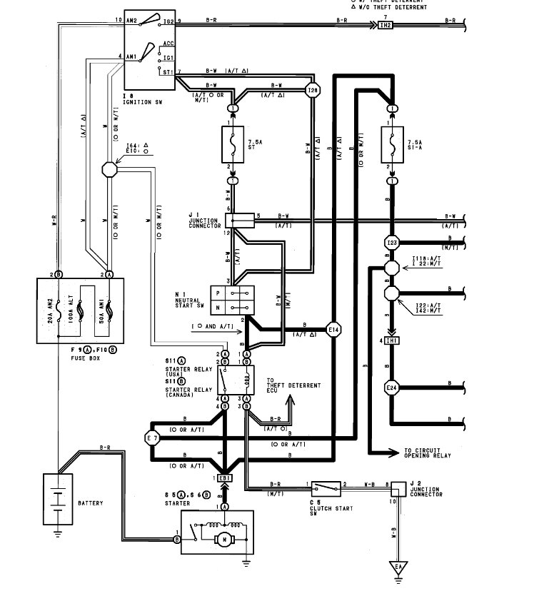
Sorry, they do not show us the engine wiring diagrams for 1991. It sounds like the voltage driver inside the ECU has gone bad or you have corrosion on the connector of the ECU. You may want to try to disconnect the coils and injectors in case one is shorted which can cause the ECU operational voltage to drop as well. Located under the driver's seat these can get wet and cause issues like this one. Check out the images (below). Please let us know what you find. We are interested to see what it is.
Nov 11, 2022 at 1:52 PM
Avatar
NOBRUSH
  • MEMBER
  • 7 POSTS
So, I already tried another ECU that I had from a previous Previa and got the exact same 9V signal that shows up for a second and then disappears. I'm guessing then that it's not rust on the pin unless there's a very slim chance the exact same pin is rusted on the other ECU, unless it's the female connector pin on the harness which I doubt it'd be because it tested continuous when I put a paperclip in there and ran the other lead to the RSO pin.

When you say disconnect the coils and injectors, do you mean turn the car on (without starting) and test the voltage then, and if any of those are the cause then I'll see the correct voltage on the RSO connector pin?
Nov 19, 2022 at 6:40 PM
Avatar
STRAILER
  • CERTIFIED EXPERT
  • 53,855 POSTS
Yes, that is correct, we are looking for something shorted out which can deplete the voltage inside the ECU. I would also disconnect the oxygen sensors as well.
Nov 20, 2022 at 12:27 PM
Avatar
NOBRUSH
  • MEMBER
  • 7 POSTS
Thanks, but I tried disconnecting the coil, o2 sensors, and injectors and the same problem is there.

I do have the schematics (2) but this site is stating that the Filetype is not allowed as it's an Adobe Acrobat .pdf. I'll have to figure out what file to convert it to.

On a side note, I did have a driver side taillight that was so hot awhile back that it burned through the housing. I'm guessing maybe that was a bad intermittent ground that may be related as it appears gone now. The reason I bring it up is because I had a jeep that had the same rear driver light get bright when I hit the brakes (passenger side would go out completely) and at the same time it also affected the cruise control by shutting if off when I put the left turn signal on. I just rotated the bulb housing in the reflector, and it fixed both issues...maybe that's not the case here. The reflector casing on this van is plastic, whereas the jeep was metal and a 1 wire system with the reflector being the ground vs. the Previa 2 wires system to the bulb but still, maybe there's a grounding issue...

Nov 20, 2022 at 11:13 PM
Avatar
STRAILER
  • CERTIFIED EXPERT
  • 53,855 POSTS
Yep, that could be, I found the engine and ECU wiring diagrams which show the grounds.

here is a guide to help you check it out and the diagrams in the images below:

https://www.2carpros.com/articles/how-to-check-wiring

Check out the images (below). Please let us know what happens.
Nov 21, 2022 at 10:38 AM
Avatar
NOBRUSH
  • MEMBER
  • 7 POSTS
Thanks, I have these in color, and I'm happy to upload them for others but I don't know what file type they need to be in. Do you? I'll have to figure out where they are in the car physically, not just electrically.
Nov 22, 2022 at 7:59 PM
Avatar
STRAILER
  • CERTIFIED EXPERT
  • 53,855 POSTS
That would be great we support most file types, let me know if you have issues uploading them.
Nov 23, 2022 at 12:22 PM
Avatar
NOBRUSH
  • MEMBER
  • 7 POSTS
I do have issues uploading them. They're in .PDF format. What format do they need to be in?

I did just find a rats nest on top of the engine under the shift lever but it appears that no wires have been chewed through surprisingly. I'm still digging into this...
Apr 29, 2023 at 6:42 PM
Avatar
STRAILER
  • CERTIFIED EXPERT
  • 53,855 POSTS
It need to be an image or video file.
Apr 30, 2023 at 10:39 AM
Avatar
NOBRUSH
  • MEMBER
  • 7 POSTS
It turned out that it was the connector on the MAF sensor. It was the last thing I'd worked on, and it worked fine for months and then started to act funny before finally losing the idle. Maybe it's rust from being near the ocean surfing once in a while but it definitely helped after I tested it and plugged it back in.
Jul 15, 2023 at 12:57 PM
Avatar
STRAILER
  • CERTIFIED EXPERT
  • 53,855 POSTS
Thanks for letting us know, we are here to help, please use 2CarPros anytime.
Jul 16, 2023 at 9:58 AM