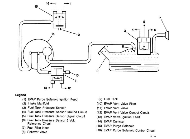
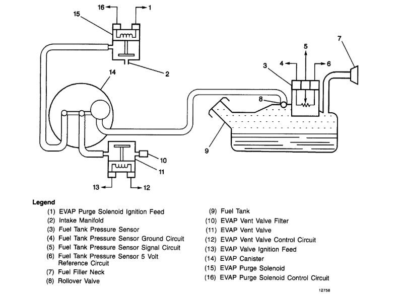
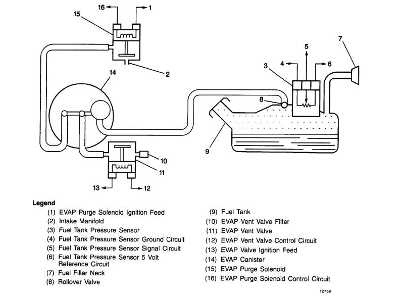
Need to how to install it. if this hose is on the side it's supposed to be on, and where the other side of this hose is supposed to go? I know where its sensor plug is coming off the wire harness and where one of the sides of it plugs in under the carburetor. When I bought the truck the hose hanging off of this had its end melted off.
Any help would be appreciated.
Thank you.
Any help would be appreciated.
Thank you.
Jan 26, 2020 at 10:37 PM






