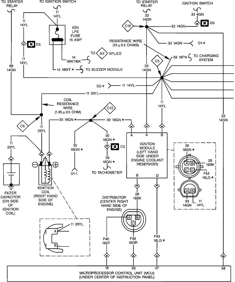
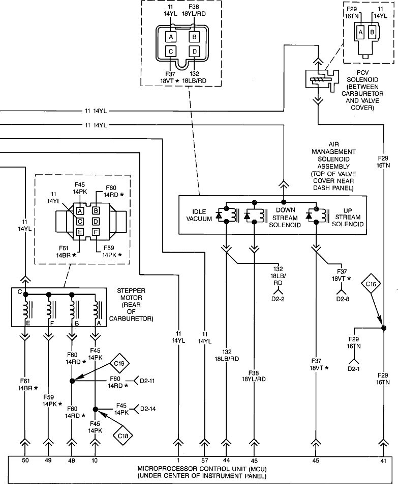
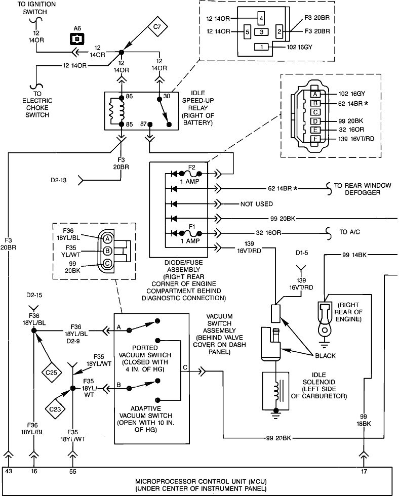
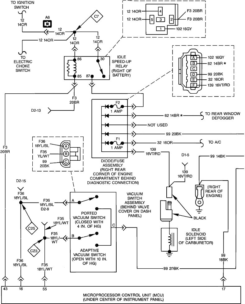
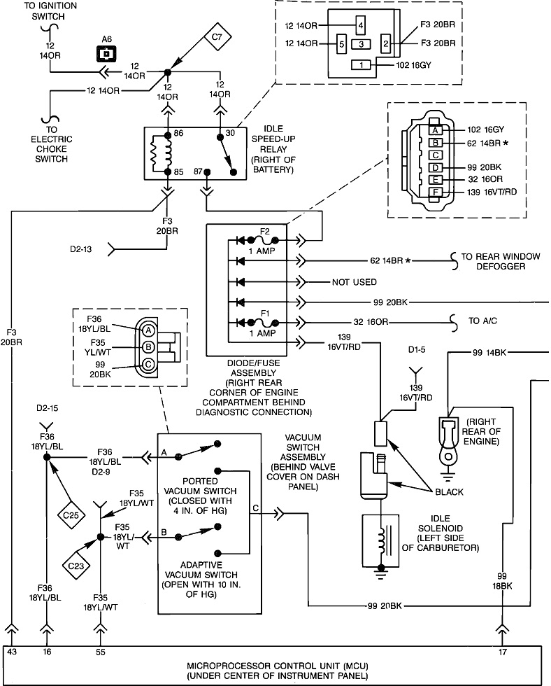
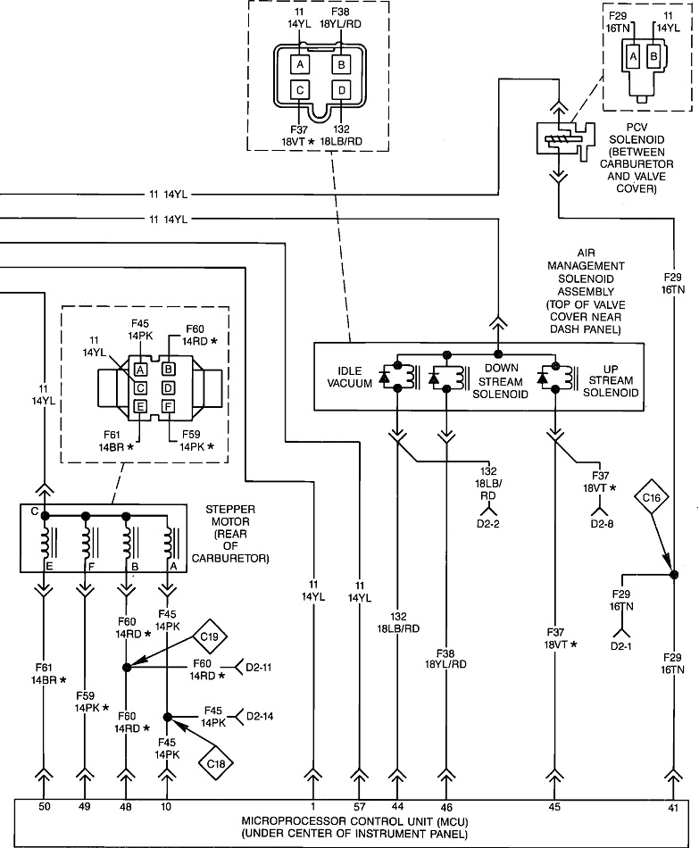
I need an engine control wiring diagram and charging diagram. My engine was swapped out before I bought the jeep and there are multiple hoses and wires That go seemingly nowhere the mechanics told me to get the Engine control wiring diagram and a charging diagram, and he can figure out the rest maybe.
If you can help me, I will likely be right back with a multitude of questions. Thank you and advance for your help.
The vehicle listed above is a Sahara model.
If you can help me, I will likely be right back with a multitude of questions. Thank you and advance for your help.
The vehicle listed above is a Sahara model.
Nov 1, 2023 at 11:43 AM





