A/C only blows air out the floor and defrost vents

1993 CHEVROLET LUMINA
98,000 MILES
Avatar
SURESS NOLAND
  • MEMBER
  • 1 POST
My air does not blow out through my dashboard but out of the bottom of my car on my feet and through my defrost vents. The air blows cold just not through my vents.
Apr 23, 2018 at 7:26 AM
Advertisement
Avatar
STRAILER
  • CERTIFIED EXPERT
  • 53,854 POSTS
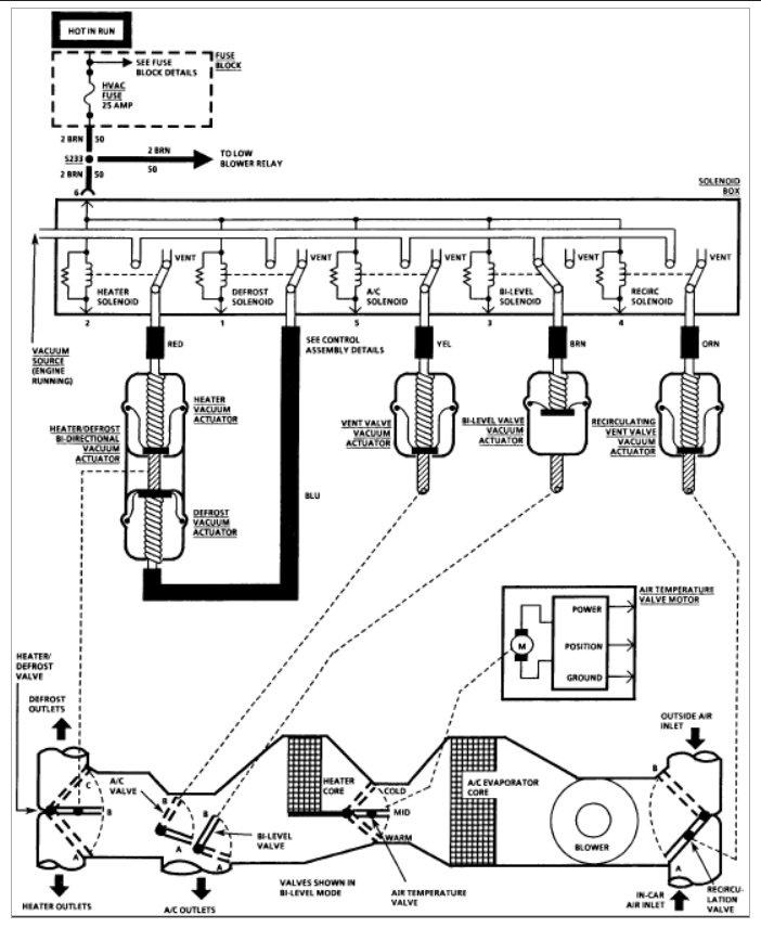
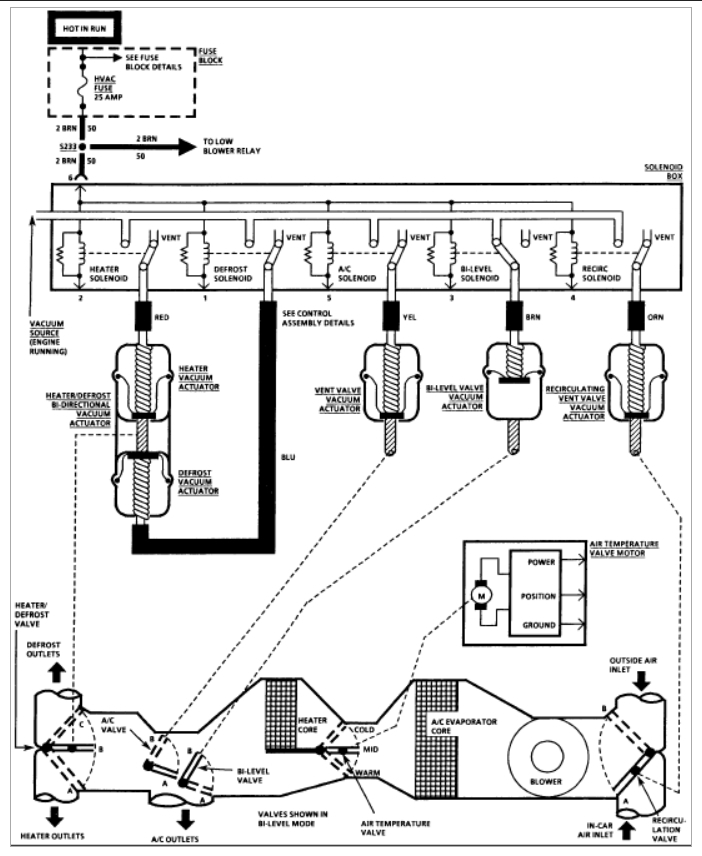
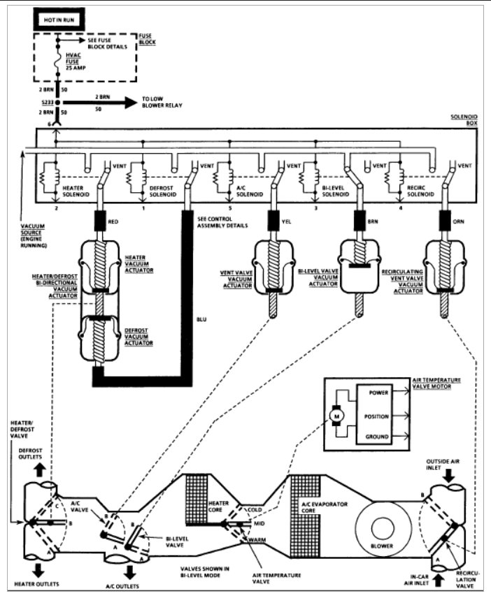
This sounds like one of two problems. either you lost the vacuum supply from the engine to the HVAC system or the vacuum rotation valve has fallen apart.

Here is a guide and a diagram to show you what to look for:

https://www.2carpros.com/articles/air-vents-stay-in-the-defrost-position

Check out the diagrams (below).

Please let us know what happens.

Cheers, Ken
Apr 25, 2018 at 10:19 AM