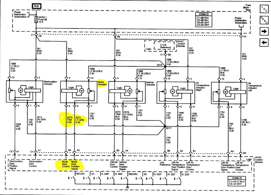
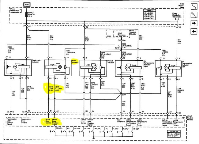
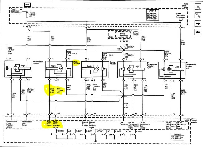
Okay, so battery was replaced for the vehicle listed above, the HVAC actuators do not work on panel setting, they worked before battery pull. I’ve tried pulling battery and draining caps by tying the negative and positive together off of the battery for 3 minutes. I’ve tried pulling fuse 39 under rear seat for HVAC module and allowing it to sit for a couple minutes with key on, and I’ve tried the re-calibrate actuators feature on my Snap On scanner. It says the calibration worked but still nothing from the front vents. Every other vent works. Any suggestions? There’s no blown fuses. I do hear the actuators moving around during this calibration process.
The battery was changed by our customer, not us, we’re just trying to help him get it working, he does state they worked prior to battery disconnect.
The battery was changed by our customer, not us, we’re just trying to help him get it working, he does state they worked prior to battery disconnect.
Jul 28, 2020 at 3:12 PM
