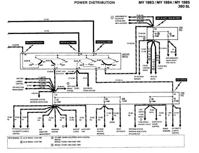
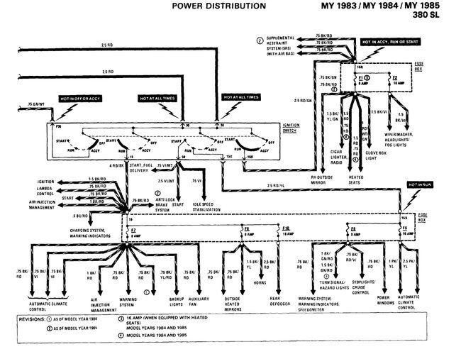
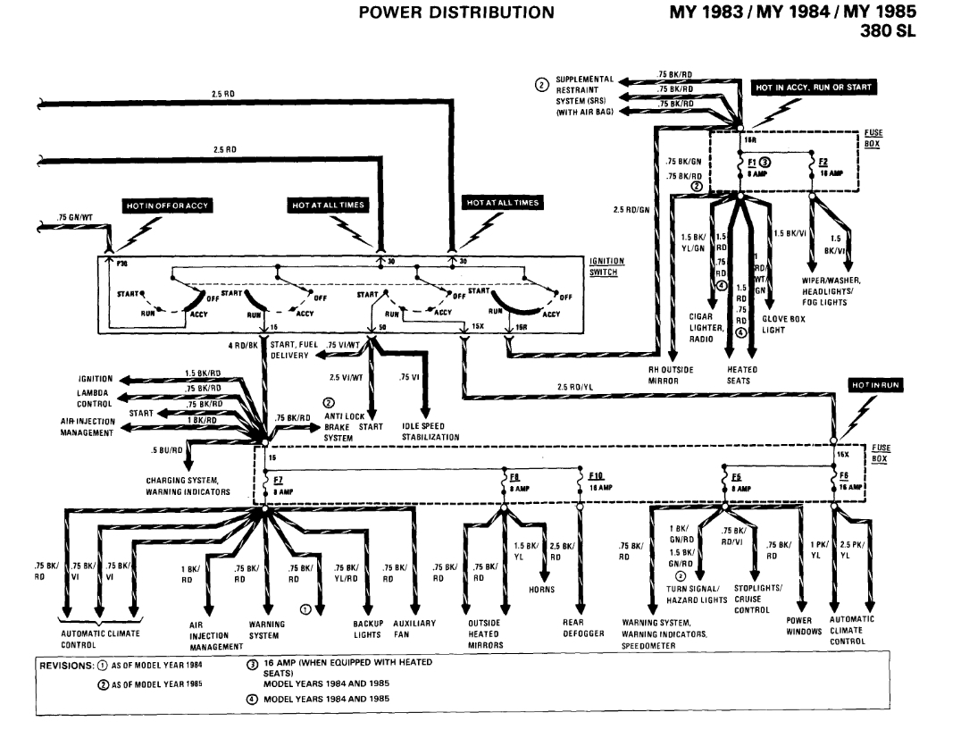
There are fuse slots that have no current. I disconnected the battery and cleaned each terminal thoroughly. Only a couple of them have current now, so I have ordered a replacement fuse box. I need to be able to swap wires from the old fuse box to the replacement. Thanks.
Jul 20, 2022 at 7:36 PM



