My starter is not crank the engine over?

2013 DODGE AVENGER
207,345 MILES • 2.4L • 4 CYL • 2WD • AUTOMATIC
Avatar
LJIYOTTE
  • MEMBER
  • 1 POST
I recently had my car break down. I try to start the car and the only thing that happens is my lights dim and the engine clicks. We had changed the starter. The alternator and battery both have tested out to be in very good condition. Is there any other way to tell what could be wrong? The car will start with a jump, or boost, but when I turn it off, it will not start again.
Aug 5, 2019 at 9:09 AM
Advertisement
Avatar
SCGRANTURISMO
  • CERTIFIED EXPERT
  • 4,897 POSTS
Hello,

It sounds like the battery is weak or the starter has gone out but to be sure lets check out these guides, they can help us fix it

https://www.2carpros.com/articles/starter-not-working-repair

and

https://www.2carpros.com/articles/car-battery-load-test

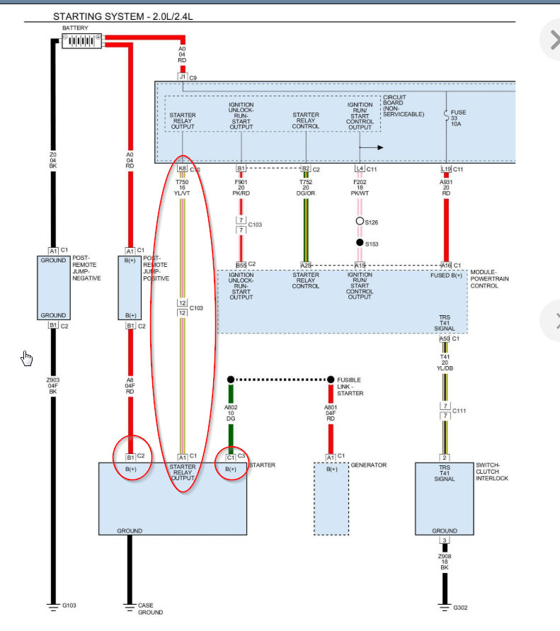
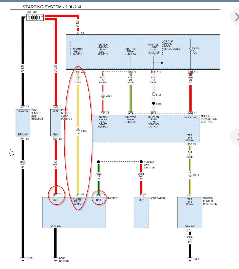
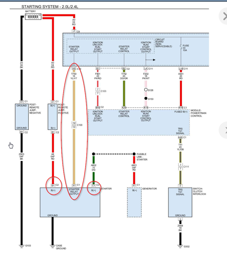
Please run down these guides and report back and if okay this could be a problem with your vehicle's starter relay. In the diagrams down below I have included a wiring diagram of your vehicle's starting circuit and a factory troubleshooting guide for your no start condition. This will require you to use a multi-meter so I have included this link below for you to go to if you are unfamiliar with how to use one.

https://www.2carpros.com/articles/how-to-use-a-voltmeter

Please go through these guides and get back to us with what you are able to find out.

Thanks,
Alex
2CarPros
Aug 6, 2019 at 9:53 AM
Avatar
SBODS1
  • MEMBER
  • 2 POSTS
My car would shut off several times immediately after starting then start up and stay running. It did this off and on for several months. After putting in a new ignition switch it started then died about 5 times then started having the current problem and would not start at all:
When I put my key in, everything turns on and lights up. When I turn it to try and start it, the dash lights all shut off and it won’t start. When I let go of the key the lights come back on and the starter makes some noise. We replaced the starter and had no change to how it was acting. I charged the battery completely and no change.
I have replaced the fuel pump, MAF sensor, spark plugs, ignition switch, and just put in a new starter. Battery and terminals get a good reading (around 12.9) on the multi-meter.
What else can I check or replace?
Jan 26, 2021 at 8:29 AM (Merged)
Advertisement
Avatar
JACOBANDNICKOLAS
  • CERTIFIED EXPERT
  • 110,175 POSTS
Hi,

Based on your description, it sounds like you simply have a bad connection. Keep in mind, the starter places a heavy load on the battery and electrical system. If there is something loose, corroded, or simply broken, this can happen.

Take a look through this link. It is very basic, but I need to start at this point and need to confirm that everything is good. Also, keep in mind that although the battery shows 12.9V, often time a load test will show that it fails when placed under a heavy load. I don't know how old the battery is.

https://www.2carpros.com/articles/everything-goes-dead-when-engine-is-cranked

Let me know what you find.

Joe
Jan 26, 2021 at 8:29 AM (Merged)
Avatar
SBODS1
  • MEMBER
  • 2 POSTS
I read over the link you provided and checked the battery and terminals. The battery was a few years old so I went ahead and put in a new one. All the terminals look good, have no corrosion, are not loose.
Jan 26, 2021 at 8:29 AM (Merged)
Avatar
JACOBANDNICKOLAS
  • CERTIFIED EXPERT
  • 110,175 POSTS
Okay, if the connections are all tight, the starter itself may be bad even though it's new. Is it possible for you to record the sound it makes and upload it for me to hear? Since it is making a noise, we know it's getting power to some extent.

Next, confirm there is no issue with the remote + battery post under the hood. See pic 1.

If that is good, then we need to check for power at the yellow wire on the starter motor. That wire comes from the totally integrated power module (TIPM). See pic 2. You may get enough power to cause a noise, but not engage the starter.

Also, are you able to turn the engine by hand and is the ground cable from the battery have a solid ground on the body / engine? If I recall, the main ground is on the transmission bell housing. Check that.

Let me know what you find and if possible the answers to my questions. Also, if you can record the sound, it may help me.

Joe

Jan 26, 2021 at 8:29 AM (Merged)
Avatar
KEVIN BOAZ
  • MEMBER
  • 6 POSTS
I have the vehicle listed above r/t model. it will not crank or or anything replaced ECM/ECU replaced TIPM got it out of a 2011 Chrysler Sebring installed it and everything works as it should. Did a hard reset. haven't had it taken to dealer for them to reprogram it or whatever they need to do.. What next i have read a lot about the camshaft sensor but will this cause a no crank no start? Also read a lot about the win module or WCM module my fob still works locks and unlocks car and everything the security light is not flashing or on. any further help would be greatly appreciated.
Jan 26, 2021 at 8:32 AM (Merged)
Avatar
KASEKENNY
  • CERTIFIED EXPERT
  • 18,907 POSTS
Just so I understand you replaced the PCM and it still will not restart? You said everything was working so I am not sure of current status. However, if you replaced this and have not programmed it then yes, you will have to flash this module before it functions. Basically you have to tell it how the vehicle is equipped.

Just an FYI the TIPM out of another vehicle may be an issue for this as it is based on the VIN.

Here is the entire process in case you want that but unfortunately you will need a scan tool capable of performing this. Let me know if you have questions or if you can clarify the issue if I am missing something. Thanks
Jan 26, 2021 at 8:32 AM (Merged)
Avatar
KEVIN BOAZ
  • MEMBER
  • 6 POSTS
I bought the ECM refurbished and programmed i did get the TIPM out of a 2011 Chrysler Sebring. Everything still works as it should but could it be that i need to get the TIPM a factory restore?
Jan 26, 2021 at 8:32 AM (Merged)
Avatar
KEVIN BOAZ
  • MEMBER
  • 6 POSTS
I was told the only reason you would need a factory restore on the TIPM would be because of features my car has that the other car may not bit all the inside stuff works as it should power windows sunroof seat warmer radio ect...
Jan 26, 2021 at 8:32 AM (Merged)
Avatar
KASEKENNY
  • CERTIFIED EXPERT
  • 18,907 POSTS
Correct. You do not want to do a factory restore on that TIPM now because you have a VIN mismatch and it will cause issues. When you swap TIPMs it operates except when you try to communicate with the main server at Chrysler headquarters which is done through a restore configuration.

As for the PCM, you bought it refurbished and they programmed it before they sent it? Was this the same issue before you replaced these parts or is this a no crank no start after this replacement parts?

Have you checked for codes? We need to find out what codes are there.

When you turn the key does everything power on as normal and the starter just doesn't click?
Jan 26, 2021 at 8:32 AM (Merged)
Avatar
KEVIN BOAZ
  • MEMBER
  • 6 POSTS
No codes i have checked it. Yes they programmed the PCM. Everything powers on as normal don't hear anything from the fuel pump. I don't hear anything from the starter no click nothing.
Jan 26, 2021 at 8:32 AM (Merged)
Avatar
KEVIN BOAZ
  • MEMBER
  • 6 POSTS
So i shouldn't have a restore done on the TIPM now?
Jan 26, 2021 at 8:32 AM (Merged)
Avatar
KASEKENNY
  • CERTIFIED EXPERT
  • 18,907 POSTS
Okay. Let's back up a step and cover how this stuff works and then cover the no start.

The TIPM is a learned VIN module so when you get a new one (or used) you need to plug it in and do a restore configuration at that point. This will cause the scan tool to pull the VIN out of the PCM and program the TIPM.

If you replace the PCM with a used/refurbished PCM then you need to do what is called a PCM replacement procedure. This basically programs the vehicle info into the PCM and transfers the secret key information from the WCM to the PCM as a back up only.

So if you had a PCM programmed with your VIN and you plug it in, it should work. You should not replace the WCM without performing a PCM replacement procedure because if you have not transferred the secret key info to the PCM, then it will not be there to transfer to the new WCM and your keys will not work. Then you will be required to replace both the PCM and WCM at the same time and select a new secret key information.

So this means you can have a restore config done only if the PCM VIN is the correct VIN for you vehicle. Meaning the VIN tag on the dash matches what the VIN is in the PCM. The only way to know this is to hook up a scan tool and get what is called a scan report or they go into the PCM with the scan tool and read what the VIN is. If the VIN was entered wrong from this refurbished PCM supplier then if you do the restore config it will mess up the vehicle.

As for the no start. Was this the same issue from the very beginning that caused you to replace the TIPM and PCM? Does the theft light turn off when putting the key to the on position or does it stay on or flash?

Worst case, we need to get that scan report from the dealer or some other shop that can pull it. This will tell us the current VIN's in the vehicle to make sure that is not causing out issue.
Jan 26, 2021 at 8:32 AM (Merged)
Avatar
KEVIN BOAZ
  • MEMBER
  • 6 POSTS
Yes, the no start issue is why i replaced these. i have done a lot of research and found that these are pretty common in these vehicles. yes, the theft light turns off when i turn the key.
Jan 26, 2021 at 8:32 AM (Merged)
Avatar
KASEKENNY
  • CERTIFIED EXPERT
  • 18,907 POSTS
Okay. Let's at like we have done nothing and start from square one because everything that has been replaced as not changed the issue. Correct?

So check out the wiring diagram and go to the starter and tell me what the voltages are on each wire when you are cranking the engine.
Jan 26, 2021 at 8:32 AM (Merged)
Avatar
FIREFIGHTER8816
  • MEMBER
  • 1 POST
Someone broke in to my car with a slimjim and now my keyless entry does not work. Also when you open the doors with the keyvthe alarm does not go off and lastly it will not start or turn over. Everything like battery and starter checks out OK. Does this car have an engine kill switch and how do I reset it.
Jan 26, 2021 at 8:32 AM (Merged)
Avatar
HMAC300
  • CERTIFIED EXPERT
  • 48,601 POSTS
check online if no manual on how to reset. the thief may have damaged something in car when he slim jimmed it.if it still doesn't start after resetting have it scanned for an anti theft problem.
Jan 26, 2021 at 8:32 AM (Merged)
Avatar
BSCAVGRT2010
  • MEMBER
  • 2 POSTS
Everything was fine since I've bought the car UNTIL now! my Avenger won't start nor crank/turn-over. I've called the dealership service department the technician try to disconnect the battery for five minute to see if the system reset itself. No luck.. My fob lite-up every time I insert my key into the ignition it's go power cause everything work I've even charge the battery thinking weak battery. I've been reading posting/thread from previous similar problem could this be a starter solenoid and/or starter relay in the TIPM that need replacing or something else like WIN module.
Jan 26, 2021 at 8:32 AM (Merged)
Avatar
JACOBANDNICKOLAS
  • CERTIFIED EXPERT
  • 110,175 POSTS
Is the starter engaging at all? If not, have you checked to see if there is power to the starter when the key is in the start position? If the starter doesn't work, does it make any kind of noise?

Here is a guide that should help you.

https://www.2carpros.com/articles/car-cranks-but-wont-start
Jan 26, 2021 at 8:32 AM (Merged)
Avatar
BSCAVGRT2010
  • MEMBER
  • 2 POSTS
I've check the starter engaging cause I can hear a double clicking noise under the hood.

By removing the two fuse for 30 sec, key out and reinsert fob and try to start no luck, what I'm thinking that it may be the Alarm System Immobilizer might have something todo with it because I can't start the darn car my transponder/fob work just fine alarming and disarming even opening the trunk for the remote.

I'm even thinking of even getting EVO-ALL with a dodge t-harness to plug-in the Immobilizer to by-pass even comes with an remote start function..

Then I checked the battery and it was weak, I replaced it and it now works great! Thanks 2CarPros you guys are the best.
Jan 26, 2021 at 8:32 AM (Merged)
Avatar
STRAILER
  • CERTIFIED EXPERT
  • 53,854 POSTS
It sounds like the battery is dead, here is a guide on how to test it.

https://www.2carpros.com/articles/car-battery-load-test

Please let us know what you find so it will help others.

Best, Ken

Jan 26, 2021 at 8:32 AM (Merged)
Avatar
ANTONIE1984
  • MEMBER
  • 1 POST
Hello so the issue I am having is sometimes my car start and sometimes it domt I have taken it to the dealer and they put a new battery new electronic throttle body and alternator on so with my car I can drive somewhere to in for a little while come out and the car dont start I can wait a few hours go back out side and the car starts right up I have had it put on the machines by shops and it seems the computer and everything is working fine and not giving off any error codes
Jan 26, 2021 at 8:36 AM (Merged)
Avatar
JOETECHPRO
  • CERTIFIED EXPERT
  • 705 POSTS
Hey ANTONIE1984,

What you will need to do is to check at the starter motor to see if you have voltage on the exciter wire when cranking and it is not starting.

There will be two wires going to the starter, the smaller of the two is the power for the solenoid which switches the starter on. You need to find out if you have power here.

You can use a test light to perform this check.

If you are not getting power to this wire then you have a control system fault. If you are getting power here then you either have a ground issue or the starter is bad.

I would suspect your starter. Please read the guide below on starter motor issues.

https://www.2carpros.com/articles/starter-not-working-repair

Regards, Joe
Jan 26, 2021 at 8:36 AM (Merged)
Avatar
TIAMARIE01
  • MEMBER
  • 1 POST
Okay so I went to start my car and it wouldn't start or turnover so I had someone jump it off and it worked. I let it run for a while turned it of and it crunk right up. Came outside a few hours later and it wouldn't start again. Now it won't jump either? I just got this car three months ago.. New battery.. Can someone help please.. I heard it could be the starter relay needs to be replaced could that be true?
Jan 26, 2021 at 8:36 AM (Merged)
Avatar
CARADIODOC
  • CERTIFIED EXPERT
  • 34,306 POSTS
Starter relay would be very uncommon. First you have to look at the rest of the symptoms and clues. Do the interior lights and head lights work? Does the instrument cluster come to life? If everything else works, the neutral safety switch / transmission range sensor would be a good suspect. If everything is dead, follow the smaller battery positive wire to where it bolts to the under-hood fuse box. Be sure that connection is clean and tight.
Jan 26, 2021 at 8:36 AM (Merged)
Avatar
HENRY MENDEZ
  • MEMBER
  • 1 POST
I had just got home turned the car off was working gone had just drove three hours out of town when I got back in and tried to start it was like a power surge everything came on then two seconds later it would not start. Everything was weak power when I was able to get a jump all I hear was a clicking noise when I pulled the jumper cables off it loses power again.
Jan 26, 2021 at 8:36 AM (Merged)
Avatar
HMAC300
  • CERTIFIED EXPERT
  • 48,601 POSTS
check battery for condition including load test most places do for free. if it is a bad battery you may have set security system off so try a reset. See link.
https://www.2carpros.com/articles/how-to-reset-a-security-system
Jan 26, 2021 at 8:36 AM (Merged)
Avatar
RENEE L
  • CERTIFIED EXPERT
  • 1,260 POSTS

Hello Henry,

Here is a link to helpful information from this site that features written instructions, pictures and a video explaining how to load test your battery yourself. If you need further assistance please come back to 2CarPros.com. We are always happy to help.

https://www.2carpros.com/articles/how-to-check-a-car-battery

Thank you for visiting 2CarPros.

Kindest regards,

Renee
Admin
Jan 26, 2021 at 8:36 AM (Merged)