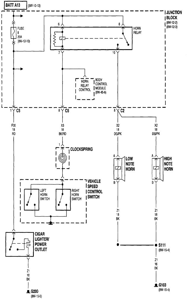
Start by listening for the click of the horn relay. That divides the system in half, with part of the relay in each half. If you don't hear that click, the clock spring is the best suspect. If you do hear the click, the better suspect is both horns are defective.
Horns often short, but that causes the fuse to blow. When that happens, the relay won't click either. We know your horns aren't shorted because you found the fuse to be okay.
A quick test of the horns is to remove the horn relay from its socket, then use a stretched-out paper clip to connect the two terminals shown with the red arrows together. If the horns work and sound normal, we'll have to pursue the clock spring.
The clock spring is a wound-up ribbon cable in a plastic housing under the steering wheel. If that cable is coming apart, eventually other systems will be affected. Specifically, the "Air Bag" warning light will turn on, and the cruise control system will not work.
Images (Click to enlarge)
Mar 27, 2021 at 2:40 PM