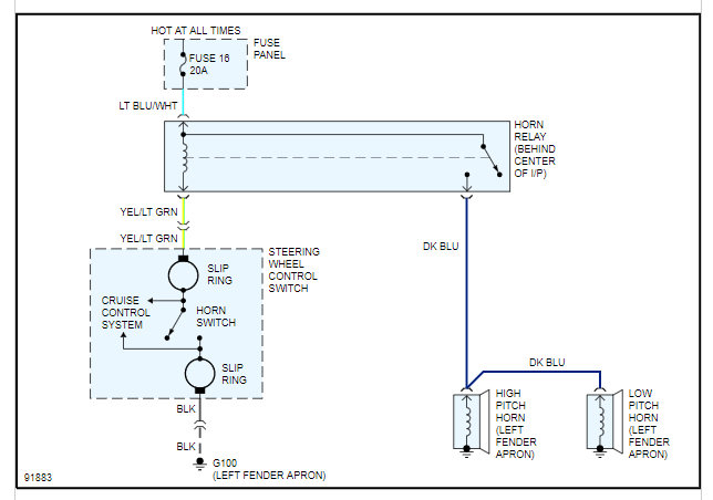
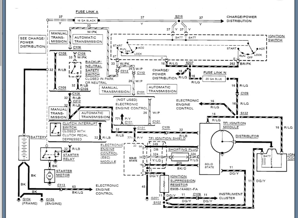
Okay. If you replaced the switch and this issue was there before and still there then I suspect you have a wiring issue. More then likely you have wires that are rubbed through and touching which means they are shorted together and when you press the horn it tells the PCM to shut the engine off.
The way to test this is to check the continuity between the wiring of the horn and relay to the ignition switch wiring. Just back probe each one of these wires in all combinations and set your meter on continuity or resistance and then start the engine and press the horn. You may not have to do this if they are touching all the time as if you have any continuity or resistance then that means they are touching.
Clearly you should have no continuity between them.
Let us know if you have questions on this. Thanks
Sep 6, 2021 at 5:57 AM