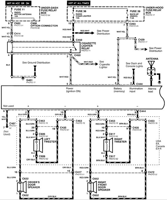
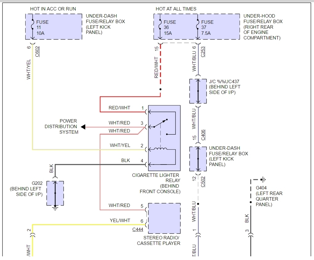
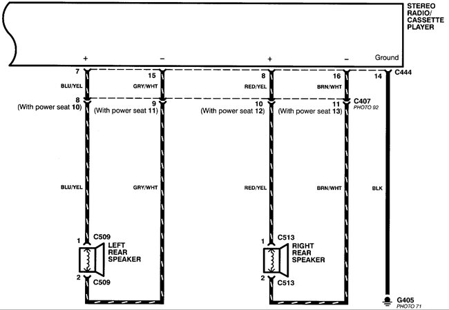
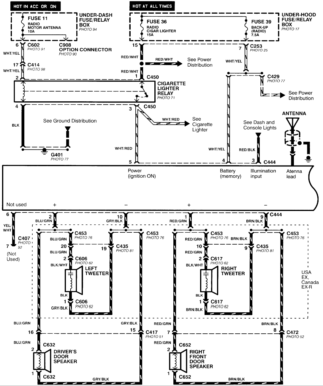
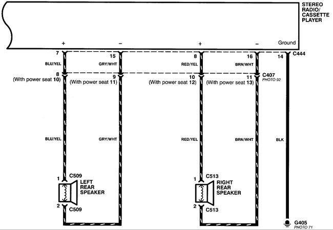
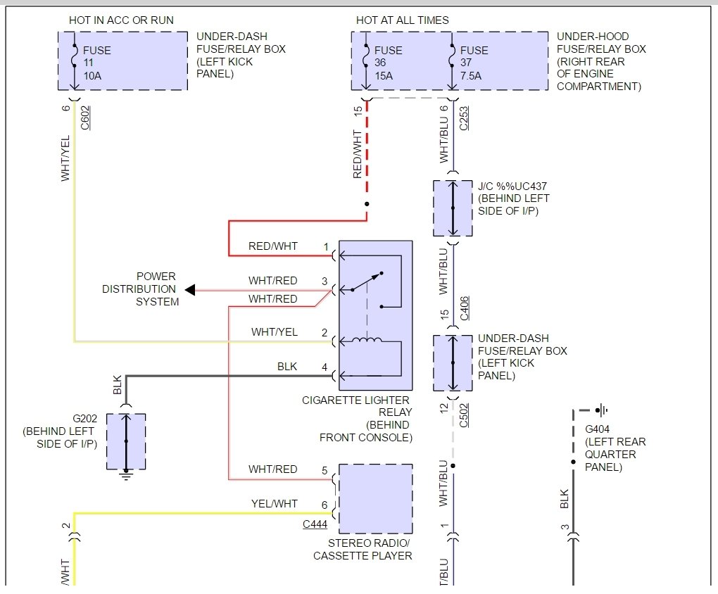
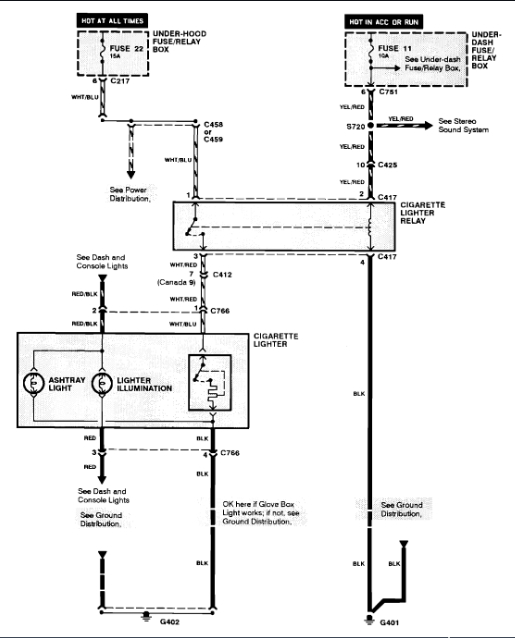
I need to replace my cigarette lighter so I can charge my phone in the car..
I noticed the wire was not connected and tried to reconnect but when I reassembled it It caused more electrical problems.
Now the overhead light, courtesy lights, and things are not working...
I bought, what I thought was the replacement for the cigarette lighter, and new bulb for the dome, but apparently I picked up the wrong lighter component, and the new bulb did not work in the dome.
I am getting ready to check and replace all the fuses, but if anyone could give any additional advice and or information about this or anything I should be aware of, due to electrical Issues (I have replaced the alternator and battery, in both of my 1993 Honda Accords, one is the 10th year Anniversary Edition) and they have been tested at O'Reilly's, but the batteries keep losing their power.
Thankfully I own two different jump boxes as well and keep them on hand but, it's very frustrating to have to keep jump starting your car, just about every day. please help.
Oct 14, 2020 at 11:51 AM
(Merged)