Hold light on most of the time now?

2007 CHEVROLET OPTRA
90,000 MILES • 1.6L • 4 CYL • 2WD • AUTOMATIC
Avatar
TED JONES
  • MEMBER
  • 5 POSTS
Hold light on most of the time now and car jerks when put in to drive, when light goes off the car drives normally. Can l disable the function at all l don't need it, thank you.
Jan 3, 2025 at 1:18 AM
Advertisement
Avatar
STEVE W.
  • CERTIFIED EXPERT
  • 15,113 POSTS
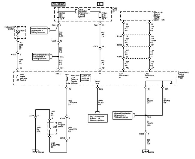
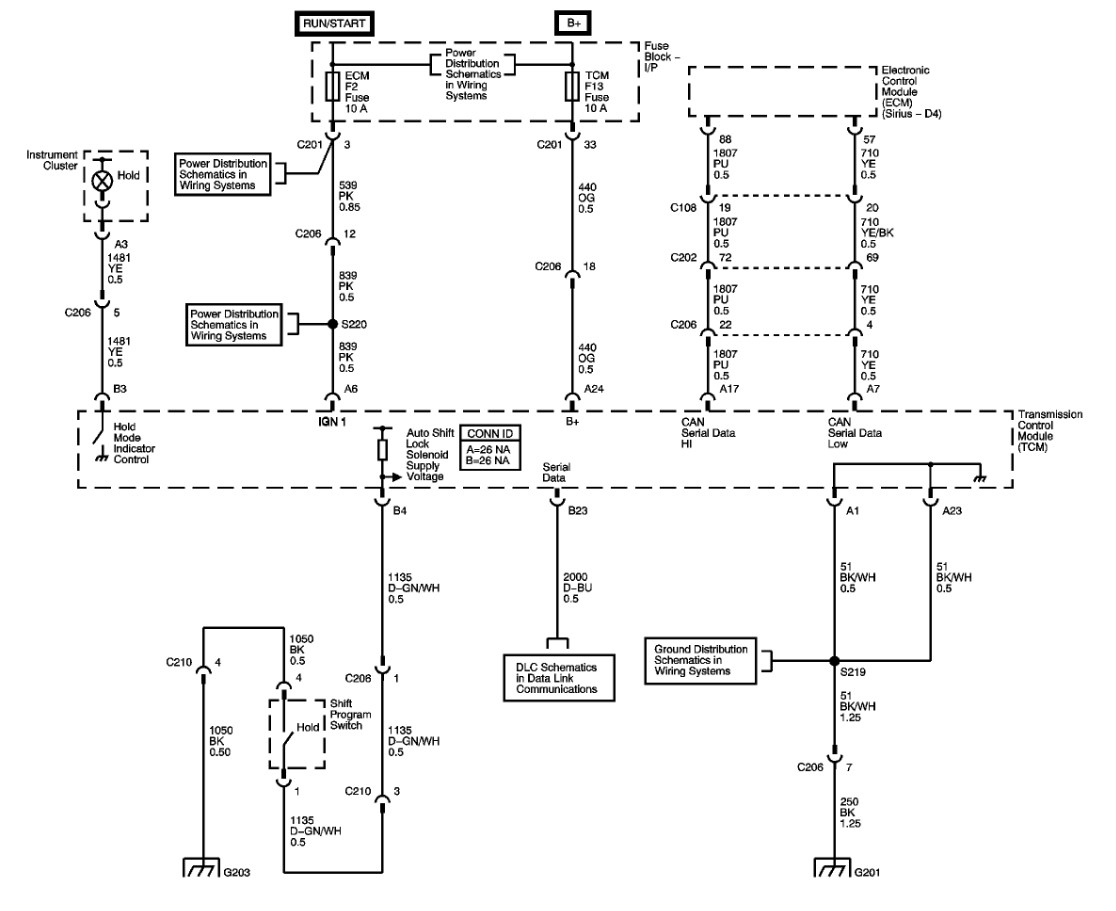
Looking at the wiring diagram it looks like a simple switch that grounds the input to the TCM and lights the light. The TCM controls its operation. It might be able to be programmed out, but it would depend on what is causing the fault. Because the switch simply grounds the TCM pin 4 in connector B it's possible that the wire has rubbed through somewhere and that is why it is staying engaged. The best way to test this would be to use a scan tool and see if the TCM is getting the hold signal when the light is on, and you haven't touched the switch. The next step would be to go to the TCM located behind the dash near the steering column and pull the B connector and de-pin the Dark Green and white wire on pin 4. Plug it back in and see if the light stays off and if it shifts correctly. If it does, then the wire has an intermittent short. It then becomes your choice to run a replacement to the switch or leave it off. If the light still comes on and it shifts badly, then it is more likely a bad TCM.
Jan 3, 2025 at 12:09 PM
Avatar
TED JONES
  • MEMBER
  • 5 POSTS
Thank you for your answer to my problem but the light has gone off now and the car drives normally now after 3 frustrating months. l don't know if the problem is fixed or not, but if the problem happens again l will try your suggestions, once again, thank you.
Jan 4, 2025 at 9:50 PM
Advertisement
Avatar
STEVE W.
  • CERTIFIED EXPERT
  • 15,113 POSTS
That sounds a lot like the wire is pinched or rubbed through and it's now either corroded through or moved enough that it isn't touching.
Jan 5, 2025 at 12:37 AM
Avatar
TED JONES
  • MEMBER
  • 5 POSTS
I think l will disconnect it from TCM anyway in case of any future problems, thanks again.
Jan 5, 2025 at 12:48 AM
Avatar
STEVE W.
  • CERTIFIED EXPERT
  • 15,113 POSTS
That should stop it as long as the issue is in the wire. Let us know if it acts up again.
Jan 5, 2025 at 6:36 PM
Avatar
TED JONES
  • MEMBER
  • 5 POSTS
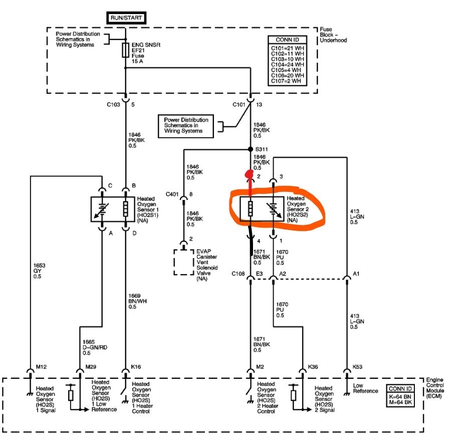
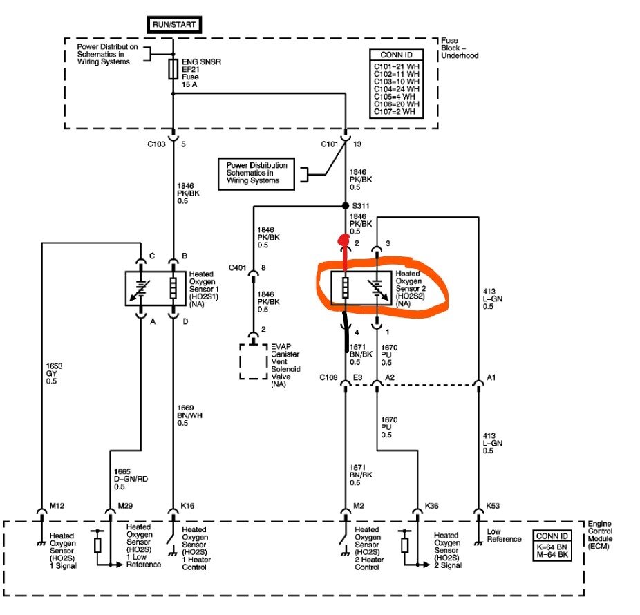
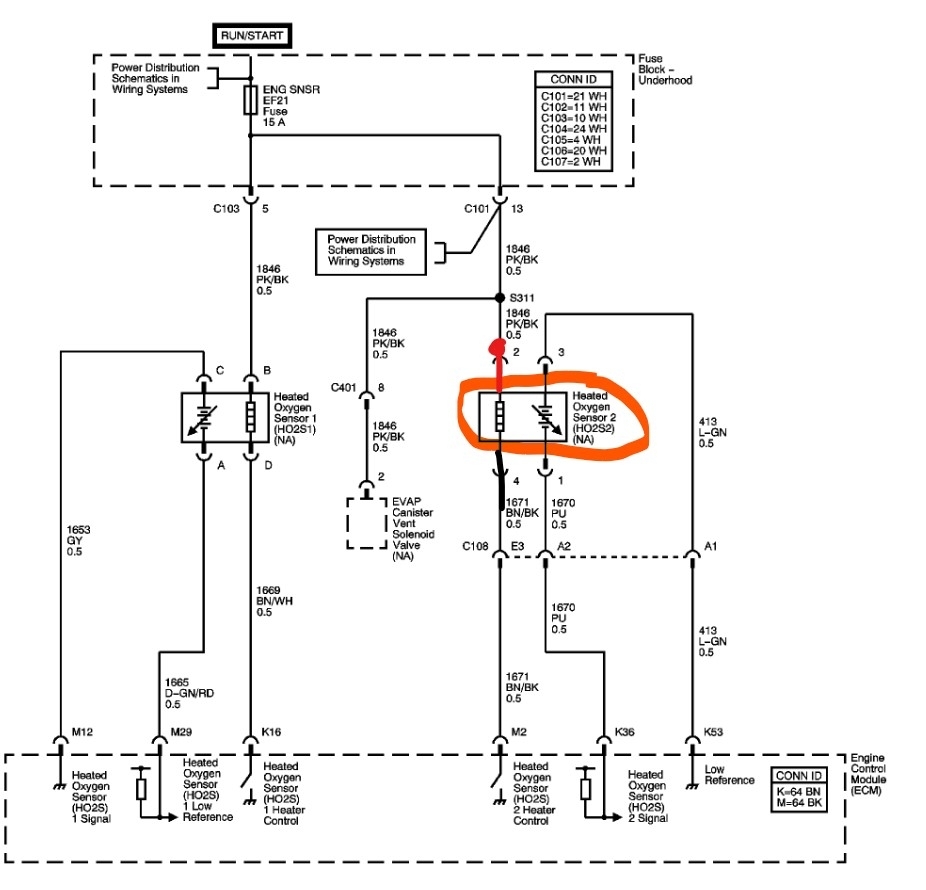
Had code P0141 code on scanner but car is running fine, but could it still be the sensor?
Jan 8, 2025 at 7:46 PM
Avatar
STEVE W.
  • CERTIFIED EXPERT
  • 15,113 POSTS
P0141 is bank one sensor 2 heater circuit failure. That would be the sensor after the converter. Shouldn't affect the way it runs just sets a code because it uses that sensor to detect if the converter is working correctly. I don't think it would be related to your earlier issue unless they ran the wires in the same ECM harness, and they are rubbing through under the hood. Oh and in the interests of site searching we usually want you to ask questions about a different problem as a new question. However, this could point at a harness issue which could be related.
Jan 9, 2025 at 12:36 AM