My engine will not turn over?

2005 CHEVROLET VENTURE
60,000 MILES • AUTOMATIC
Avatar
CARRIANN STONE
  • MEMBER
  • 1 POST
Just bought this car and it will not turn over. Battery is good and interior lights come on when key is turned. What could it be?
Jul 14, 2017 at 8:20 AM
Advertisement
Avatar
MHPAUTOS
  • CERTIFIED EXPERT
  • 31,937 POSTS
Check to see if you have power at the solenoid wire at the starter with the key on crank. if yes and power at the main terminal the starter will be faulty. if no check the range switch on the transmission and also the ignition switch as well. It sounds like the battery is weak or the starter has gone out but to be sure lets check out these guides, they can help us fix it

https://www.2carpros.com/articles/starter-not-working-repair

and

https://www.2carpros.com/articles/car-battery-load-test

Please run down these guides and report back.
Jul 15, 2017 at 2:24 AM
Avatar
PEGASUSKAT1
  • MEMBER
  • 4 POSTS
I was in an accident in January and damaged front driver's side headlights and parking lights area. Problem was caused by alternator failure. All damaged parts have been repaired and alternator replaced. Also have a new battery? Please help!
Jan 25, 2021 at 9:41 AM (Merged)
Advertisement
Avatar
ASEMASTER6371
  • CERTIFIED EXPERT
  • 52,796 POSTS
This sounds like the starter is bad, this guide can help us fix it

https://www.2carpros.com/articles/starter-not-working-repair


Roy
Jan 25, 2021 at 9:41 AM (Merged)
Avatar
PEGASUSKAT1
  • MEMBER
  • 4 POSTS
the starter was replaced, all fixed thank you.
Jan 25, 2021 at 9:41 AM (Merged)
Avatar
  • MEMBER
  • 1 POST
I'm not sure if it is the computer or battery. Used it 2 times during the day - normal usage. Went to move it 10 hours later about 10 p.m. and it wouldn't start at all - not even turn over. The dash lights and radio came on but nothing else. The red indicator warning light flashed but didn't catch its message. Then tried it in the morning and no lights came on and wouldn't turn over either. Tried charging the battery and the charger said it was charged but still it wouldn't do anything when turned the key. Replaced the starter and that didn't do anything either. Have no idea what it could be. Please help.
Jan 25, 2021 at 9:42 AM (Merged)
Avatar
JDL
  • CERTIFIED EXPERT
  • 16,098 POSTS
Welcome, did you try cranking in neutral? Check the circuits at the starter relay, underhood, passenger side front, on radiator support. Wiring colors if you can see them, red-- orange with black tracer-- purple-- yellow with black tracer. The voltage for switch side of relay is usually hot all the time, voltage for coil side of relay goes hot with the key in the crank position. That circuit does go through the neutral switch. Did you check the crank fuse?
Jan 25, 2021 at 9:42 AM (Merged)
Avatar
DEEHIGHTOWER
  • MEMBER
  • 1 POST
2002 Chevy Venture 6 cyl Automatic 171000 miles

The security light is on, radio won't work and it will not crank. What can I do.
Jan 25, 2021 at 9:42 AM (Merged)
Avatar
JACOBANDNICKOLAS
  • CERTIFIED EXPERT
  • 110,175 POSTS
If the security light is staying on when you try to start it, then it has the car shut down. If you have a different key, try it. If it doesn't help check out this guide.

https://www.2carpros.com/articles/how-to-reset-a-security-system


Jan 25, 2021 at 9:42 AM (Merged)
Avatar
JOHNNALLY
  • MEMBER
  • 1 POST
My 2002 venture van will not start, all of the electrical components are dead. the van was working fine until this morning, I noticed the clock had reset to 12:00. I reset the clock and went on. I started the van for the second time and the clock was back to 12:00 I reset again and drove the vehicle. I did not notice any performance issues. When I shut the van off this time it will not restart, no inside lights, radio nothing, no clicking sound when you turn the key. I attempted to jump start but no luck nothing, no sound etc. Does this problem sound familiar? What do you think it is?
Thanks
Jan 25, 2021 at 9:43 AM (Merged)
Avatar
DENNYP
  • CERTIFIED EXPERT
  • 1,824 POSTS
check your battery connections. Have the battery tested. You might find the battery leaking from the positive terminal. If it's leaking, replace it. Make sure all connections are good and clean.
Jan 25, 2021 at 9:43 AM (Merged)
Avatar
AZARIA
  • MEMBER
  • 1 POST
All dash lights and headlights come on no start at all. had new ignition switch installed last summer at time it was done mechanic disarmed it. didn't hear it come on drove car up until now and last night up until today it won't start. Any suggestions on what shall I do? I live too far from town need vehicle badly.
Jan 25, 2021 at 9:43 AM (Merged)
Avatar
ASEMASTER6371
  • CERTIFIED EXPERT
  • 52,796 POSTS
Good evening,

I will attach a wire diagram for you to view.

You need to do some voltage checks to see why it will not start.

https://www.2carpros.com/articles/starter-not-working-repair

The fuse block is under the hood by the battery and you need to check all those fuses.

Roy
Jan 25, 2021 at 9:43 AM (Merged)
Avatar
CLAIBORNE1002
  • MEMBER
  • 1 POST
My low oil pressure light came on and a digging noise. Now when I try to start it it just makes a clicking noise.
Jan 25, 2021 at 9:43 AM (Merged)
Avatar
STEVE W.
  • CERTIFIED EXPERT
  • 15,113 POSTS
If the red light came on for low oil pressure it may be that the engine has already locked up from a loss of oil pressure. The sign of it only clicking when you try the key adds more to that. However, the first thing to do will be to see if you can rotate the engine by hand, either using the drive belt or by putting a wrench on the crankshaft bolt and trying to rotate the engine. If the engine will not move with either method it may have already failed and the only repair will be to rebuild it or replace it depending on the amount of internal damage.
Jan 25, 2021 at 9:43 AM (Merged)
Avatar
MITCH35 OHIO
  • MEMBER
  • 4 POSTS
So I was driving a few days ago and van kept shutting off. got it home checked everything determined fuel pump was bad. installed a new fuel pump it tried to start twice now it will crank once or click then make a swoosh sound and door locks lock and unlock and CD player tries to eject all the lights and stuff work correctly.
Jan 25, 2021 at 9:43 AM (Merged)
Avatar
JACOBANDNICKOLAS
  • CERTIFIED EXPERT
  • 110,175 POSTS
Hi and thanks for using 2CarPros.

Based on your description, it sounds like the battery is weak. That is the first thing I suggest checking. Also, most likely you had the battery disconnected when doing the work. Make sure the cables are clean and tight.

Here is a quick and easy way to test the battery:

https://www.2carpros.com/articles/car-battery-load-test

If this isn't the issue, let me know. Also, let me know if the starter is properly cranking the engine.

Take care,
Joe
Jan 25, 2021 at 9:43 AM (Merged)
Avatar
MITCH35 OHIO
  • MEMBER
  • 4 POSTS
Starter is good. I have battery charging.
Jan 25, 2021 at 9:43 AM (Merged)
Avatar
JACOBANDNICKOLAS
  • CERTIFIED EXPERT
  • 110,175 POSTS
Welcome back:

Okay. Let me know what you find.

Joe
Jan 25, 2021 at 9:43 AM (Merged)
Avatar
MITCH35 OHIO
  • MEMBER
  • 4 POSTS
So got new battery it cranks like it should, but can't here fuel pump come on. so going to try to replace fuel relay.
Jan 25, 2021 at 9:43 AM (Merged)
Avatar
MITCH35 OHIO
  • MEMBER
  • 4 POSTS
So I got it running, but rough idle. I cleaned TPS and back to no start again. any ideas?
Jan 25, 2021 at 9:43 AM (Merged)
Avatar
JACOBANDNICKOLAS
  • CERTIFIED EXPERT
  • 110,175 POSTS
Welcome back:

Do me a favor before you do anything else. See if it will start for a couple seconds if you use starting fluid. If it does, then the problem is fuel related. If it doesn't, then it is ignition. Once we identify which system is the problem, we will be able to easier find the problem.

Try that and let me know what you find.

Take care,
Joe
Jan 25, 2021 at 9:43 AM (Merged)
Avatar
FDIPIETRO
  • MEMBER
  • 6 POSTS
I have an issue with my 2001 Chevy Venture, last winter our van would not start most of the time, it was garage kept, but would not start 90% of the time. We would need to charge the battery at least twice a week. We had a friend look at it and he found the "fuse wire" running form the battery to the fuse box inside (below the dashboard) on the passenger side, was corroded. Which he cleaned up and the van ran great until the winter. We had a new battery installed about 2 months ago, my brother in law found that the positive cable of the battery was not tightened properly (which he tightened), now we have another issue: We went to go start the van, and heard one click and that was it. Waited about an hour and the van started right away, the next day started like a champ, the next day turned the ignition the rear air compressor went on and heard one click, waited for the compressor to go off and it started. Today same thing...turned the ignition, compressor on / off, after about 5 minutes it started. Any thoughts? I'll gladly replace the starter if it saves me the hassle of guessing from day to day if the van will start.
Jan 25, 2021 at 9:43 AM (Merged)
Avatar
JDL
  • CERTIFIED EXPERT
  • 16,098 POSTS
Hi, thanks for the donation. I'd have to make sure the battery has a full charge and the connections are good. Did you try cranking in neutral, when the problem occurs? Is the security lite on, when the problem occurs? The purple wire at the starter solenoid should be hot with the key in the crank position, if it isn't, you need to backtrack the circuit. Some of the national brand autostores will test your starter for free,but, you have to take it off and take it to them.
Jan 25, 2021 at 9:43 AM (Merged)
Avatar
FDIPIETRO
  • MEMBER
  • 6 POSTS
Hi thanks for the response, I'd have to hook at battery tester up to the battery to find out if it's at full charge. The battery is only a little over a month old, and when the doors open I hear the dinging and the security led is flashing on top of the dashboard. When the key is inserted and turned slightly all the dash lights go on, radio turns on, air compressor fills, AC or heat turn on....The first time this occured the Security message on the alert system did come on. We have not tried starting from the neutral position when this occurs. When you say in the cranked position the purple wire to the solenoid should be hot, do you mean the engine is running or the key is turned just before starting? I'm sorry I'm not much of a car guy....I have someone willing to install a new starter, but first I'd like to try to eliminate anything I can prior to making the purchase.

thanks
Jan 25, 2021 at 9:43 AM (Merged)
Avatar
JDL
  • CERTIFIED EXPERT
  • 16,098 POSTS
When/if the starter refuses to crank, with key in the crank position, the purple wire should be hot.

Have the trouble codes checked, both generic and manufacturer specific. We need something to point us in the right direction? It may not be the starter at all, I can't tell yet?
Jan 25, 2021 at 9:44 AM (Merged)
Avatar
FDIPIETRO
  • MEMBER
  • 6 POSTS
Hi, I did bring the car to AutoZone today to have it checked out. They gave me two codes, P0442, and P0128, they also did a check on my starter and alternator and both came back ok. They said the voltage on the starter came back around 12v ( i believe that was the number) which was within the limits of still being good. One of the guys there mentioned it might be the solenoid that was sticking.
Jan 25, 2021 at 9:44 AM (Merged)
Avatar
JDL
  • CERTIFIED EXPERT
  • 16,098 POSTS
Those codes shouldn't have anything to do with the starter circuit. I'd have to check the wiring circuits, when it refuses to crank.
Jan 25, 2021 at 9:44 AM (Merged)
Avatar
FDIPIETRO
  • MEMBER
  • 6 POSTS
How would I go about getting you that information?
Jan 25, 2021 at 9:44 AM (Merged)
Avatar
JDL
  • CERTIFIED EXPERT
  • 16,098 POSTS
You would have to check the starter wiring circuits, when the problem occurs. Find out which circuits are hot and which isn't. Then just post-up, on the original post.
Jan 25, 2021 at 9:44 AM (Merged)
Avatar
FDIPIETRO
  • MEMBER
  • 6 POSTS
Ok, another issue that could or could not be related....the next day after going to Autozone to have my starter and alternator checked, the car started fine, but ran horribly. When pressing on the accelerator, the car sputtered (never stalled), took a long time to accelerate, the check engine light started flashing, then went solid as it has before due to the codes previously mentioned. The only thing that was moved (screw taken out and fuse box moved over) at AutoZone was the engine fuse box, since the battery poles are in a very difficult spot to get to. Once we got to where we were going I opened the hood and started to jiggle the wiring going into the fuse box and battery. After doing the the ride home was smooth. Could this be related to my starting issue? If so, how would I go about determining how to fix this...assuming i have a short somewhere in the fuse box wiring.
Jan 25, 2021 at 9:44 AM (Merged)
Avatar
JDL
  • CERTIFIED EXPERT
  • 16,098 POSTS
I'd have to check the connections on the back of the fuse box.

Read this guide, it will help you figure out why tit wont start sometimes

https://www.2carpros.com/articles/starter-not-working-repair
Jan 25, 2021 at 9:44 AM (Merged)
Avatar
NEIL COPPER
  • MEMBER
  • 1 POST
Put a brand new battery in vehicle, can hear fuel pump kicking in, lots of power to controls , cluster lites all work, as soon as u turn ignition key too "start" there is nothing, no turning over, no " click" from starter..
Jan 25, 2021 at 9:44 AM (Merged)
Avatar
ASEMASTER6371
  • CERTIFIED EXPERT
  • 52,796 POSTS
make sure the battery cables are clean and tight

the small purple wire on the solenoid has 12 volts in the start position. if it does, you need a starter, if not then you may need either a ignition switch or a neutral safety switch

Roy
Jan 25, 2021 at 9:44 AM (Merged)
Avatar
DAVESPRINGS
  • MEMBER
  • 1 POST
when you turn switch to on position lights work...radio works...clicks when u turn key but wont start...u can bump from starter silenoid and it will start...put differnt starter on but that didnt fix the problem...put new ignition switch in but that didnt fix either. any ideas would be appreciated. it wont start even in neautral...so its not the nutreal safety switch. had ignition coil tested...said it was fine.
Feb 1, 2021 at 10:15 AM (Merged)
Avatar
KASEKENNY
  • CERTIFIED EXPERT
  • 18,907 POSTS
If this is clicking and not starting then that is either the starter, battery, or the connections of either one. Basically you are loosing voltage and do not have enough to turn it over.

So we need to test the battery using this guide.

https://www.2carpros.com/articles/car-battery-load-test

Here is guide that will give more info on this issue.

https://www.2carpros.com/articles/starter-not-working-repair

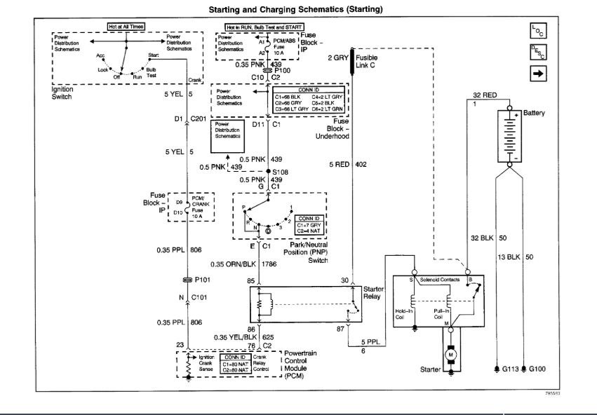
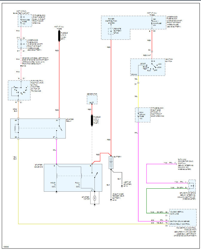
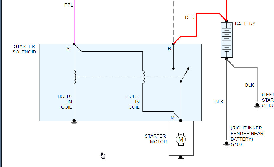
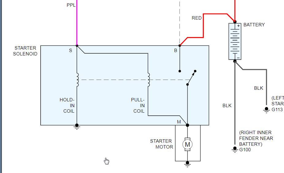
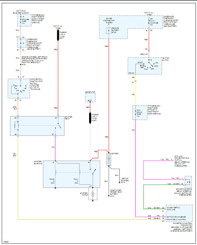
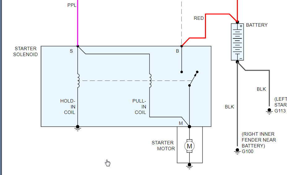
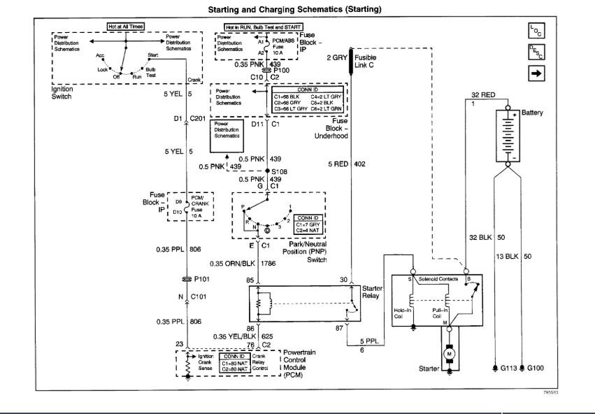
The last thing we need to do is check the voltage at the starter and find out what the voltage is at the starter. I attached below the complete diagram and a close view of the starter. Let us know what you find with this and we can go from there.

Thanks
Feb 1, 2021 at 10:15 AM (Merged)