vacuum hose diagrams?

2002 HONDA ACCORD
2.3L • AUTOMATIC
Avatar
LISA SLUSHER
  • MEMBER
  • 1 POST
I've tried pulling up vacuum hose diagrams but I'm not able to figure it out where the hose in the picture below goes. If anyone can help me I would be so grateful. Please
Jun 27, 2019 at 12:37 PM
Advertisement
Avatar
STRAILER
  • CERTIFIED EXPERT
  • 53,854 POSTS
Hello,

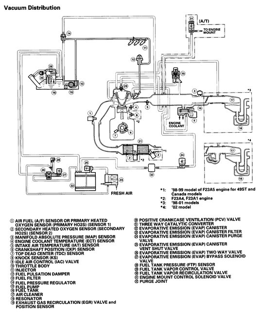
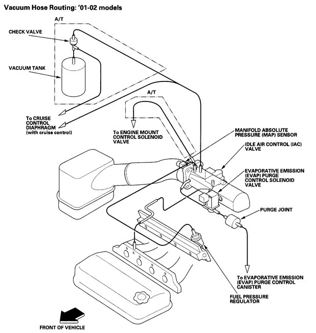
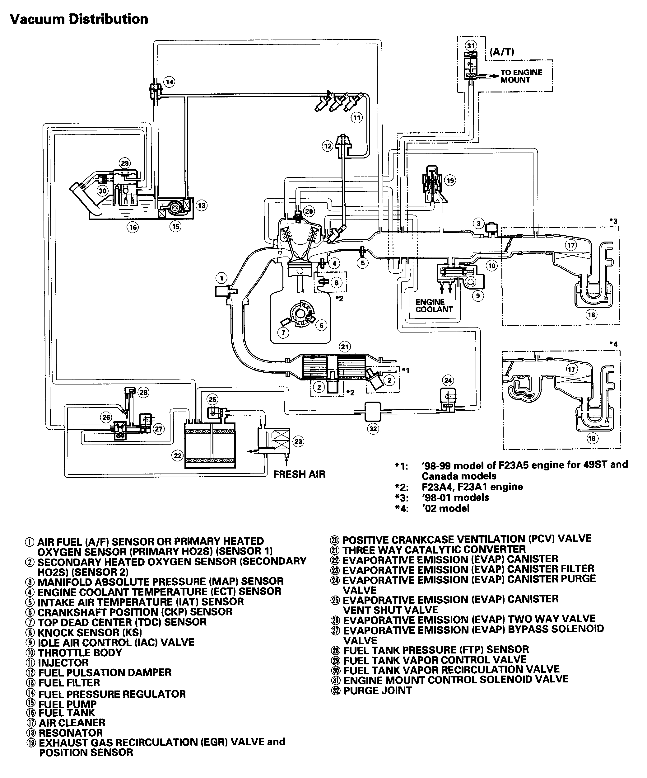
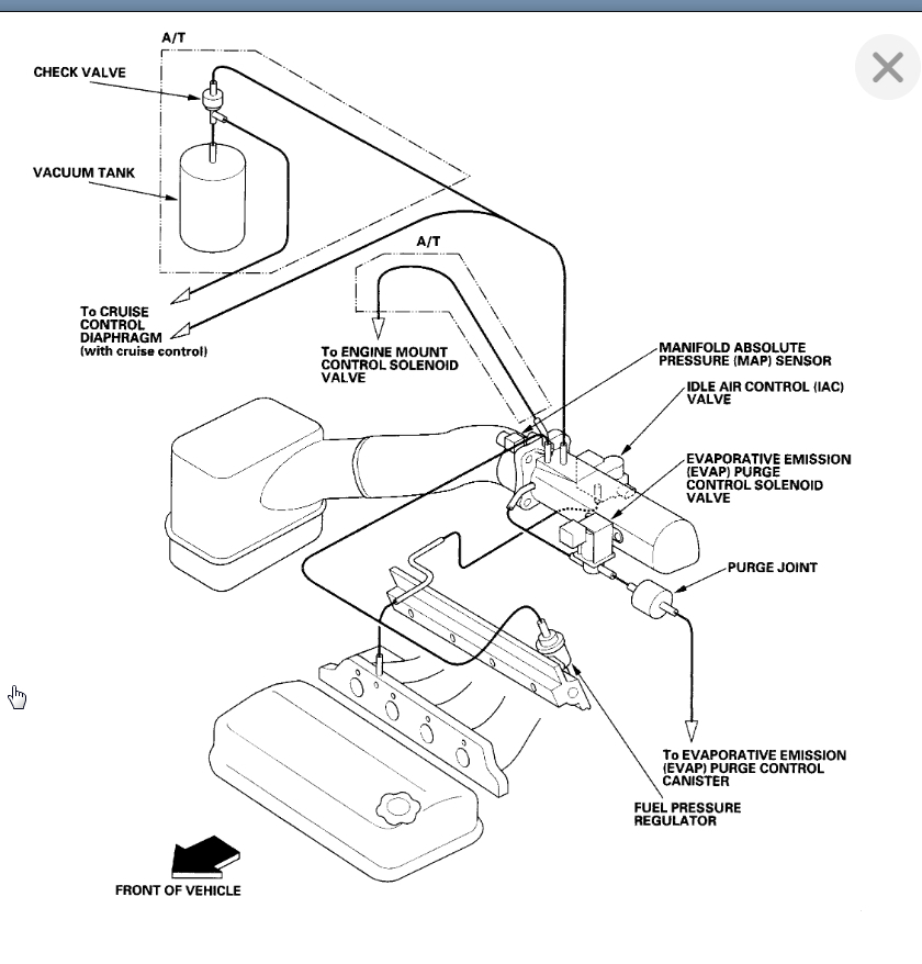
It looks like a vent tube. can you please shoot a quick video with your phone of the engine compartment so we can see what's going on? that would be great. You can upload it here with your response. Also, here are the vacuum diagrams so you can figure out where is goes. Check out the diagrams (below). Please let us know what happens.
Jun 29, 2019 at 6:45 PM
Avatar
  • MEMBER
  • 2 POSTS
Where does it plug into?
Jan 4, 2021 at 10:00 AM (Merged)
Advertisement
Avatar
JACOBANDNICKOLAS
  • CERTIFIED EXPERT
  • 110,175 POSTS
Hi and thanks for using 2CarPros.

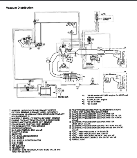
It could be any vacuum hose, so that is nearly impossible for me to tell you with any certainty. However, if I had to guess, there is one that runs to the engine mount which could be it. It is for the engine mount control solenoid valve (see number 31 in picture 2). I have a feeling that is it, but can't be sure. And yes, these motor mounts are controlled by the computer via vacuum and electronics. Often times, people will get a rough idle or other driveability issue and techs will tune the engine to find the same problem. It isn't a commonly known component. There will be two wires running to it too.

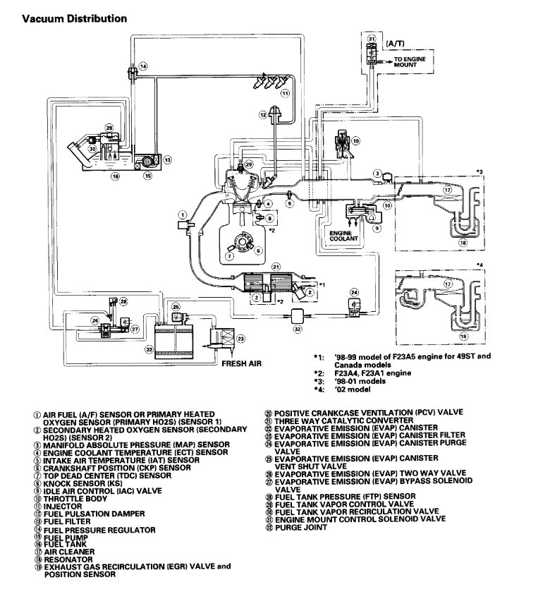
Additionally, there are hoses which run back to the fuel tank. What I have done is attached two vacuum hose schematics. These two schematics show all vacuum hoses on the vehicle.

Take a look through it. Since you see one side of the hose, you may have to follow it back to see where it attaches on the other end. Then you can look at the schematic to help. If it is the motor mount control solenoid valve, vacuum will be supplied back to the intake manifold.

Let me know if you run into trouble or have any questions.

Take care,
Joe

Jan 4, 2021 at 10:00 AM (Merged)
Avatar
  • MEMBER
  • 2 POSTS
Thank you so much. would any of those cause a no start?
Jan 4, 2021 at 10:00 AM (Merged)
Avatar
JACOBANDNICKOLAS
  • CERTIFIED EXPERT
  • 110,175 POSTS
Usually a vacuum leak will cause a rough idle or stalling problem. Is the vehicle not running?
Jan 4, 2021 at 10:00 AM (Merged)
Avatar
ALEX GATLIN
  • MEMBER
  • 47 POSTS
I have a vacuum hose on the passenger side coming from what looks to be a motor/transmission mount and I cannot find where it goes. Please help.

Thanks,
Alex
Jan 4, 2021 at 10:00 AM (Merged)
Avatar
KASEKENNY
  • CERTIFIED EXPERT
  • 18,907 POSTS
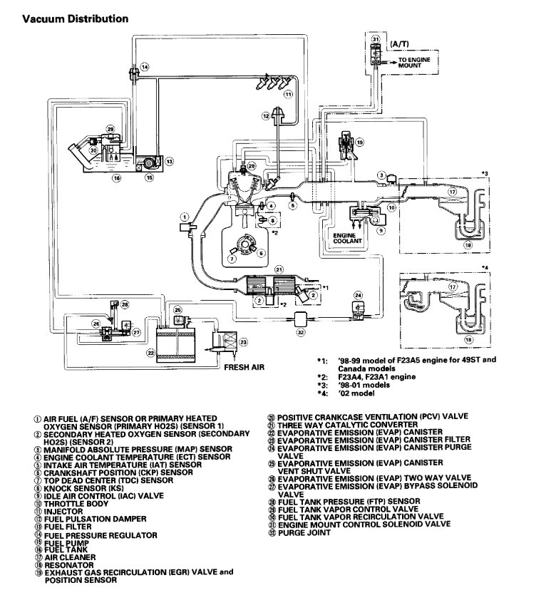
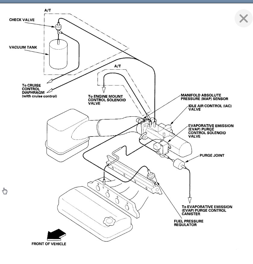
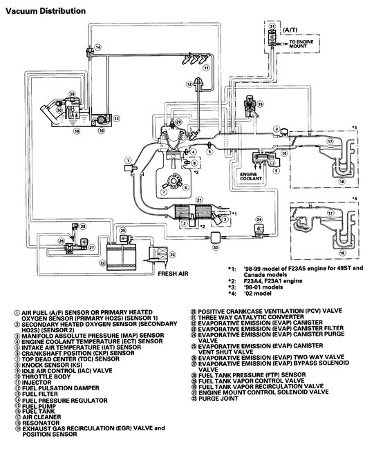
Here is the diagram from the manual. Let me know if you need more info. If you don't see it here, try getting a picture of the hose and we will see if we can identify it. Thanks
Jan 4, 2021 at 10:00 AM (Merged)
Avatar
ALEX GATLIN
  • MEMBER
  • 47 POSTS
Hello guys, buttoning up my friend's car listed above 2.3L VTEC from replacing her burnt exhaust valve. I have a vacuum hose coming from the transmission and for the life of me I can't find where it goes to. If I could get a vacuum hose diagram, or where it goes to that would be great.

Thanks,
Alex
Jan 4, 2021 at 10:00 AM (Merged)
Avatar
KASEKENNY
  • CERTIFIED EXPERT
  • 18,907 POSTS
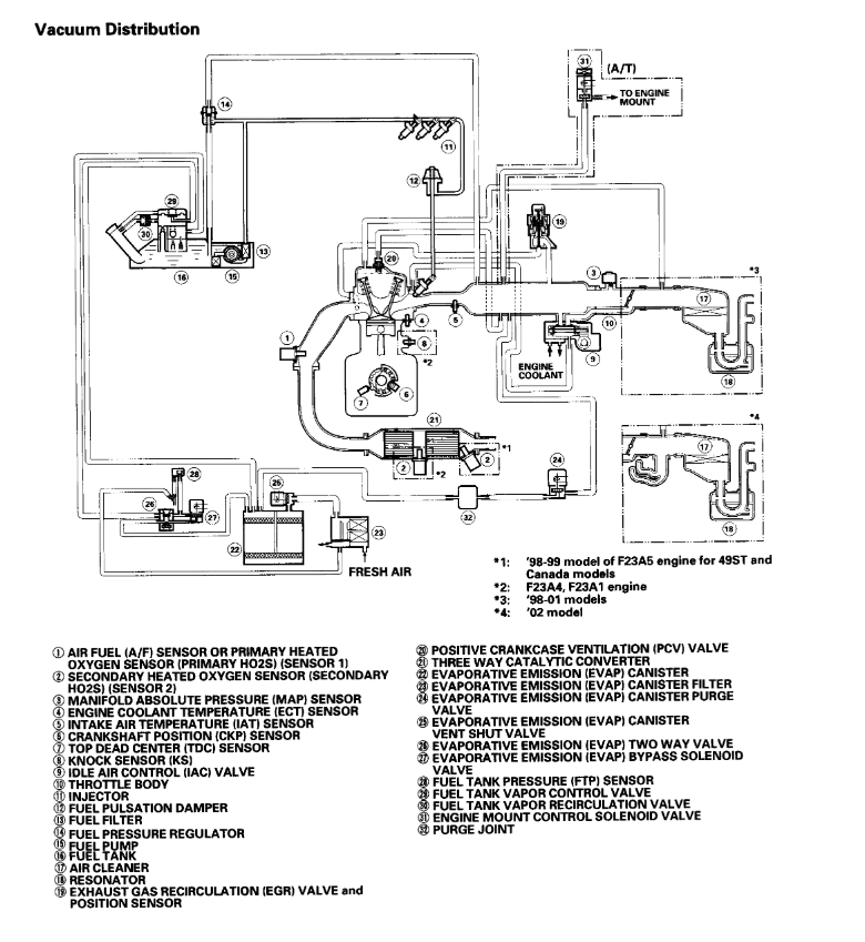
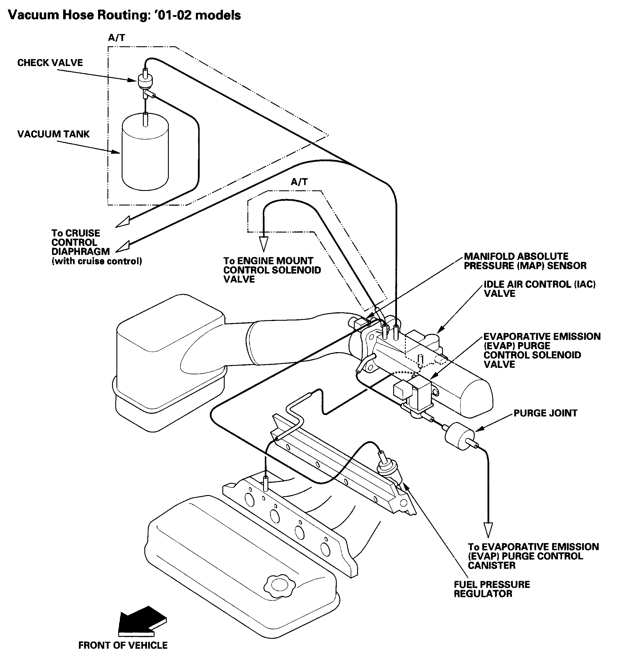
I attached a couple documents that I suspect will help. I suspect the line goes to the engine mount control solenoid. Let me know if you need more help. Thanks
Jan 4, 2021 at 10:00 AM (Merged)
Avatar
FARRELL1850
  • MEMBER
  • 3 POSTS
I am having trouble finding a vacuum diagram for a 1999 honda accord dx. I have a vacuum line hanging loose by the intake manifold yat I can not find where it goes. Do you have a vacuum diagram?
Jan 4, 2021 at 10:00 AM (Merged)
Avatar
WRENCHTECH
  • CERTIFIED EXPERT
  • 20,761 POSTS
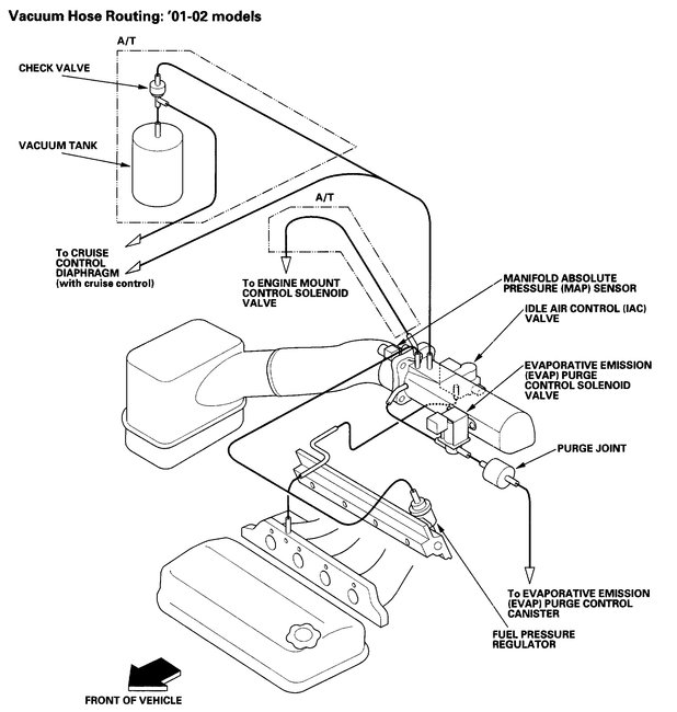
Here's a diagram
Jan 4, 2021 at 10:00 AM (Merged)
Avatar
FARRELL1850
  • MEMBER
  • 3 POSTS
Thank you for the diagram it is a big help.
Jan 4, 2021 at 10:00 AM (Merged)
Avatar
WRENCHTECH
  • CERTIFIED EXPERT
  • 20,761 POSTS
You're welcome
Jan 4, 2021 at 10:00 AM (Merged)
Avatar
RAMAIRSS
  • MEMBER
  • 1 POST
I am trying to find where to attach the same exact hose. Could you please tell me where you found the hose is supposed to be attached to. My Accord quits every once in a while and I found this hose hanging loose and believe it is the cause
Jan 4, 2021 at 10:00 AM (Merged)
Avatar
EL SOLITO
  • MEMBER
  • 1 POST
I Need a vacuum line Diagram for A 2002 Honda Accord 2.3l F23A1.
Jan 4, 2021 at 10:00 AM (Merged)
Avatar
DANNY L
  • CERTIFIED EXPERT
  • 5,648 POSTS
Hello, I'm Danny.

I've attached 2 pictures below of the vacuum diagrams you requested.Hope this helps and thanks for using 2CarPros.
Jan 4, 2021 at 10:00 AM (Merged)
Avatar
MMC2011LM
  • MEMBER
  • 8 POSTS
Does anybody have a vacuum line diagram & also a voltage diagram for the engine compartment wiring for a 1999 Honda Accord EX with a 2.3L4 motor.
Jan 4, 2021 at 10:00 AM (Merged)
Avatar
HMAC300
  • CERTIFIED EXPERT
  • 48,601 POSTS
for the engine compartment diagram repost as i'm not going to be here to answer questions. You also need to know if it has ultra low emissions or not. there are 4 diagrams for each one. also these are the only two pics that ican find of vacuum diagrams we have no others.
Jan 4, 2021 at 10:00 AM (Merged)
Avatar
MMC2011LM
  • MEMBER
  • 8 POSTS
Thanks.
Jan 4, 2021 at 10:00 AM (Merged)
Avatar
MCG1238
  • MEMBER
  • 1 POST
I need a vacuum diagram for my car.

Thanks!
Jan 4, 2021 at 10:01 AM (Merged)
Avatar
SATURNTECH9
  • CERTIFIED EXPERT
  • 30,869 POSTS
Here is the vacuum diagram.
Jan 4, 2021 at 10:01 AM (Merged)
Avatar
FOGUIE MCKINNIE
  • MEMBER
  • 51 POSTS
need vacuum diagram for 1996 honda accord with 4 cyc
Jan 4, 2021 at 10:01 AM (Merged)
Avatar
RASMATAZ
  • CERTIFIED EXPERT
  • 75,992 POSTS
Here is the engine vacuum line diagrams Check out the diagrams (Below). Please let us know if you need anything else to get the problem fixed.................

Cheers
Jan 4, 2021 at 10:01 AM (Merged)
Avatar
BRIANNC20
  • MEMBER
  • 1 POST
Engine Mechanical problem
1989 Honda Accord 4 cyl Front Wheel Drive Manual

i need a vacuum hose diagram for a 89 honda accord 2 door 5 speed A motor
Jan 4, 2021 at 10:02 AM (Merged)
Avatar
F4I_GUY
  • CERTIFIED EXPERT
  • 3,302 POSTS


https://www.2carpros.com/forum/automotive_pictures/276698_vacuum_89_accord_1.jpg

Jan 4, 2021 at 10:02 AM (Merged)