A/C not working

2001 SATURN SC1
140,000 MILES • 4 CYL • 2WD • AUTOMATIC
Avatar
MIAMIH01
  • MEMBER
  • 4 POSTS
My A/C stopped working today. I hooked a gauge up to it that came on one of the recharge cans. It is reading all the way in the red, but I also noticed the clutch was not engaging either. I keep all to fuses and they are fine. I do not know about the relay. what we should I all check or is there something wrong that requires a professional?

Aug 9, 2017 at 11:19 PM
Advertisement
Avatar
SATURNTECH9
  • CERTIFIED EXPERT
  • 30,869 POSTS
Without the A/C clutch engaged the pressure will read high. Is your radiator cooling fan working?
Aug 10, 2017 at 12:50 AM
Avatar
MIAMIH01
  • MEMBER
  • 4 POSTS
It comes on when the vehicles temperature gauge read in the middle.
Aug 10, 2017 at 10:13 AM
Advertisement
Avatar
STEVE W.
  • CERTIFIED EXPERT
  • 15,113 POSTS
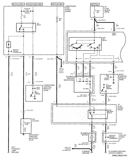
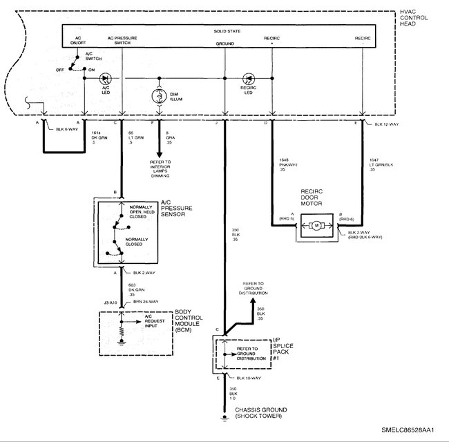
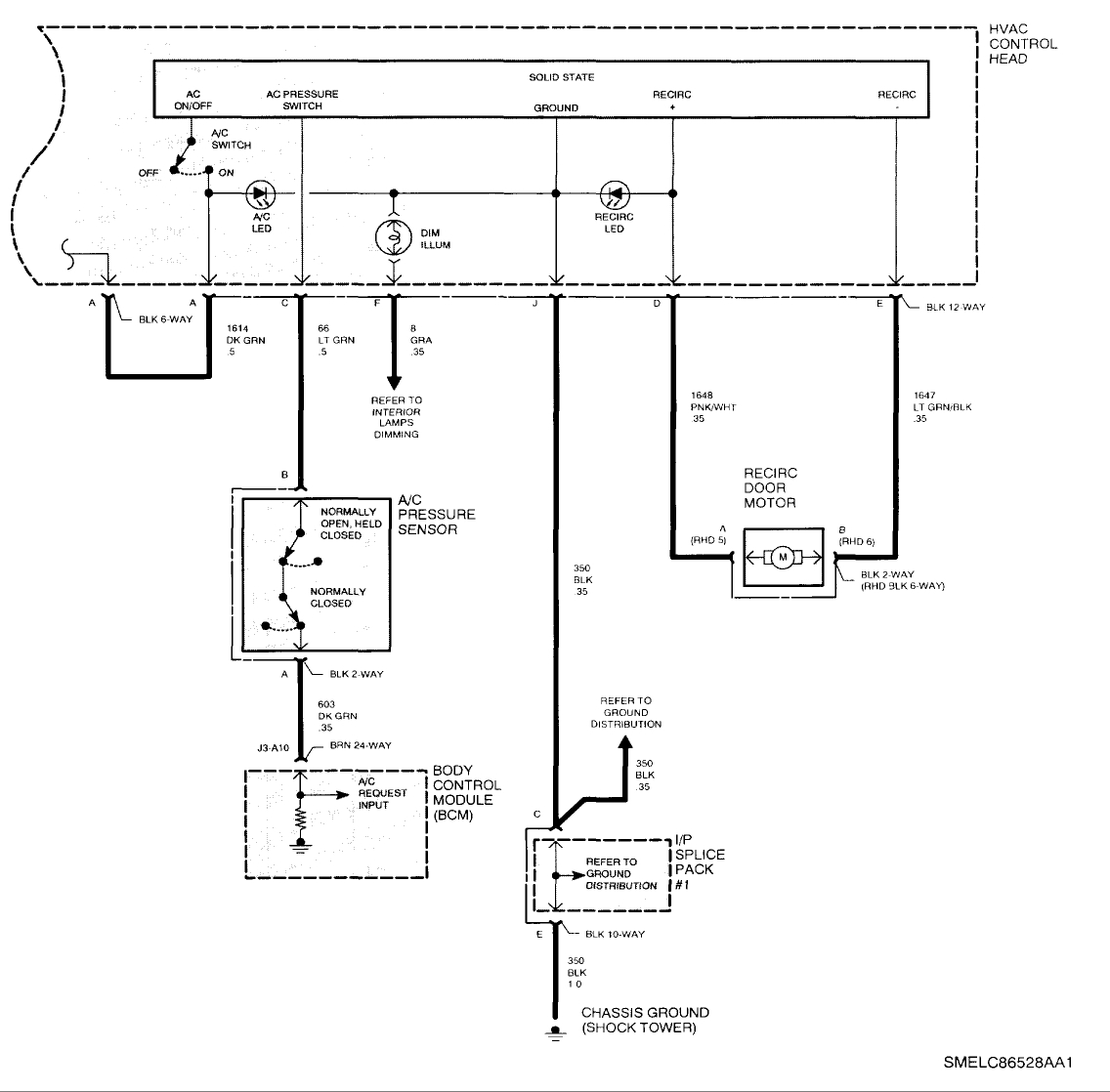
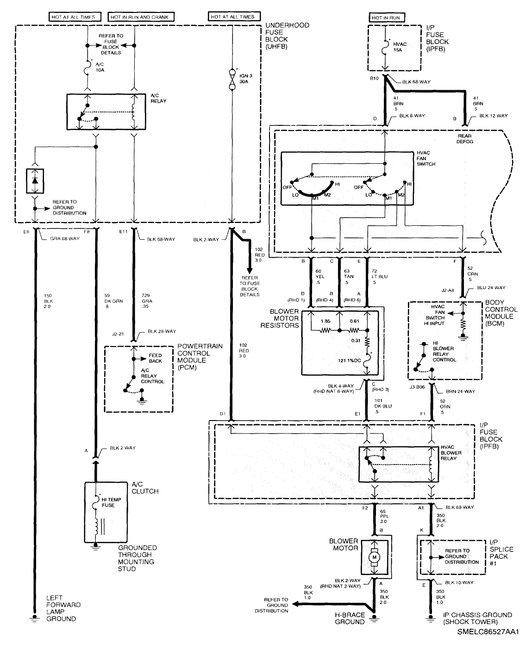
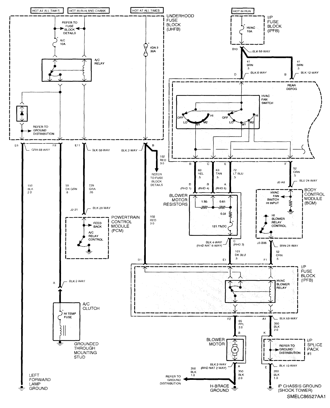
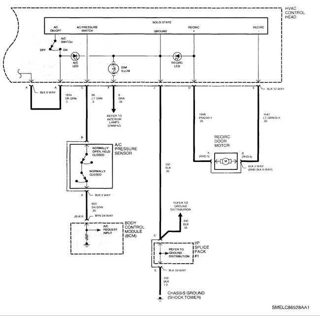
Compressor not engaging can be the result of many things, bad clutch coil, excessive air gap, bad low/high pressure switch, low refrigerant charge, faulty control head, faulty relay being the majority.

To test the system requires a $100,000 dollar test tool.... NOPE, you can test most of it with a few very simple items. Namely a test light and a few feet of jumper wire.

https://www.2carpros.com/articles/how-to-use-a-test-light-circuit-tester

First thing is to actually TEST the fuses, this is easy to do. Open the fuse box and use the test light to actually make sure that the fuses that have power, have it on both sides, you just touch the metal tab at the top of the fuse, if the light turns ON check the other side. The light should come on for both sides, one side only = bad fuse.

For the relay, an easy test is to put your finger on it and have someone turn the AC on, you should hear and feel it click. If you don't then either the relay is bad OR the control side is not getting a signal. Now if you do feel it click you can skip a couple things like the pressure switch test, it has to be passing power for the BCM to turn the relay on. BUT just because it clicks doesn't mean that it is passing power to the clutch. The easiest way to test that is to swap the relay with a working/new one. You can pull it and test the pins but that can get ugly if you probe the wrong pin.

To test the air gap, start the car, turn the AC on HIGH, now CAREFULLY reach down and tap the front of the clutch plate. If the clutch has excessive air gap this may be enough to turn it on and make it work. If it comes on the air gap on some clutches can be adjusted by using a puller and removing the plate, then removing a shim under the plate and reinstalling it. Others are not adjustable, you just replace the clutch.

Clutch power test - If that doesn't work - Unplug the clutch and use the test light to see if you are getting 12 volts in the connector. IF you are getting 12 volts but no clutch engagement it is likely a burnt out clutch coil. Replace it and you should be OK. 90% of the time you can get a complete compressor for less than a new replacement clutch. IF you have the ability to discharge and recharge the system it can be easier.

Limit switch test - If you are not getting 12 volts to the pin you will need to test the limit switch. In your case it is a single switch that responds to both a low (under 40 psi) or high (over 400 psi) and is in the high side line. If things are "normal" the switches are both closed, to test if it's the problem, simply unplug the connector and jumper the two pins. If the compressor comes on , the switch is faulty OR the charge is low. As the gauge you put on went into the red and most of those the red area is over 50 psi the charge should be high enough that the switch is closed.

If you do all these and still have no AC operation then you might want to take it to a shop as the issue could be the control head or the BCM and testing those takes a scan tool.


Aug 11, 2017 at 11:22 AM
Avatar
MIAMIH01
  • MEMBER
  • 4 POSTS
I checked it again yesterday with the car was cold and everything work fine. I check the Freon levels and it was good. Idk what happened. But now when the car has been driving for awhile the clutch stops engaging again!?
Aug 11, 2017 at 11:37 AM
Avatar
SATURNTECH9
  • CERTIFIED EXPERT
  • 30,869 POSTS
That's a 2000 and up s model saturn there known for bad a.c. clutches.Turn on the a.c. see if the radiator fan comes on?If it does see if there is power at the a.c. clutch connector?If so you have a bad a.c. clutch on your a.c. compressor.
Aug 11, 2017 at 12:50 PM
Avatar
STEVE W.
  • CERTIFIED EXPERT
  • 15,113 POSTS
Yeah intermittent operation sounds like the clutch or bad air gap.
Aug 11, 2017 at 12:55 PM
Avatar
SATURNTECH9
  • CERTIFIED EXPERT
  • 30,869 POSTS
They changed a.c. clutch vendors in 2000 to 2002 saturn s model Saturn's and what happens is the a.c. clutch electromagnetic coil fails on those.I have seen a ton of them go bad.
Aug 11, 2017 at 12:57 PM
Avatar
MIAMIH01
  • MEMBER
  • 4 POSTS
With the ac on and the clutch not engaging the cooling fan is not running. It only comes on when the cars temp is reading in the middle or the clutch is engaged.
Aug 11, 2017 at 1:24 PM
Avatar
STRAILER
  • CERTIFIED EXPERT
  • 53,854 POSTS
It sounds like you have an electrical failure like a relay or fuse. Did you do some testing as mention in the post by Steve W. above?

Cheers, Ken
Aug 16, 2017 at 11:33 AM
Avatar
STEVE W.
  • CERTIFIED EXPERT
  • 15,113 POSTS
If the fan isn't turning on AND the clutch isn't engaging you need to check the limit switch. It is the part that carries the signal to the BCM that you want the AC on. No signal = BCM doesn't turn on the fan or the AC clutch.
Aug 16, 2017 at 12:55 PM