Reverse light switch location needed

1998 BUICK LESABRE
1,400 MILES • V6 • 2WD • AUTOMATIC
Avatar
CHRIS SECREST
  • MEMBER
  • 1 POST
I can't find the reverse light switch. When i go in reverse it blows my turn signal fuse.
Jun 5, 2020 at 9:22 AM
Advertisement
Avatar
ASEMASTER6371
  • CERTIFIED EXPERT
  • 52,796 POSTS
Good afternoon,

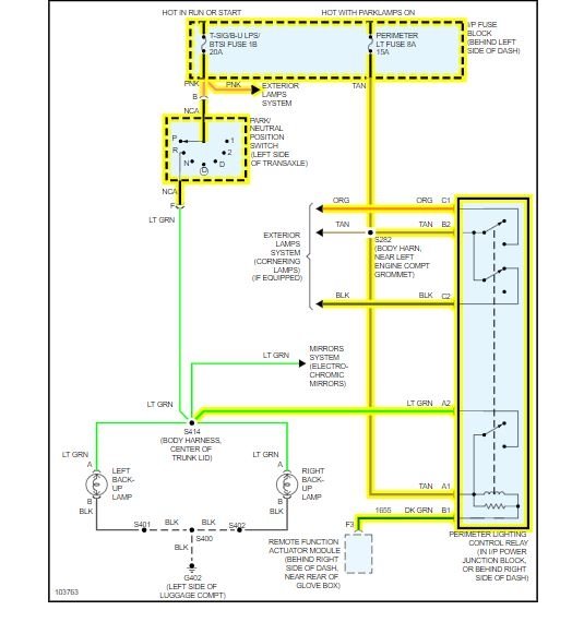
I attached a wire diagram for you to view. Please tell me the exact fuse that fails when you put it in reverse.

https://www.2carpros.com/articles/how-to-check-wiring

https://www.2carpros.com/articles/how-to-check-a-car-fuse

I also attached the location of the reverse switch location.

Roy
Jun 5, 2020 at 10:27 AM