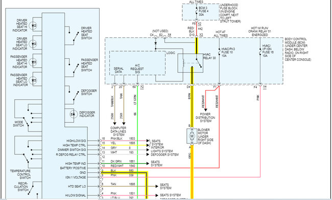
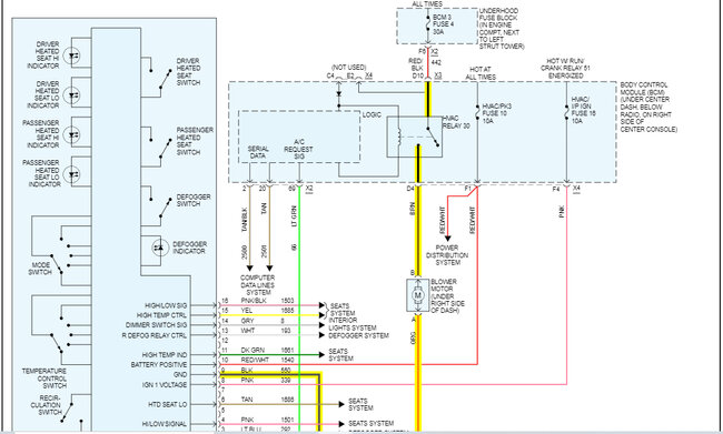
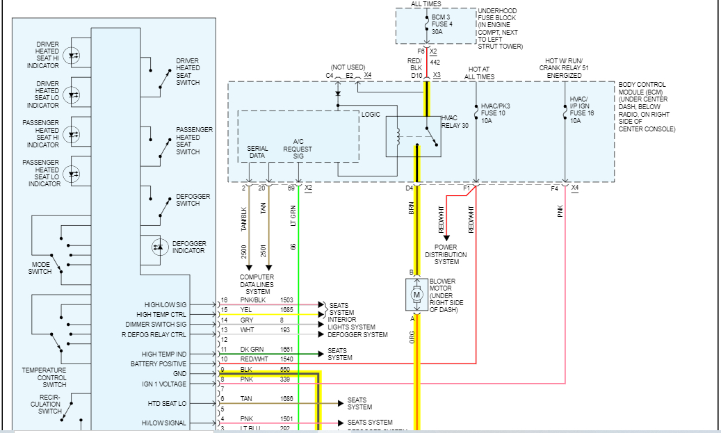
The blower was only working on high, picked up used motor, relay, and resistor. Swapped out relay, not fixed. Swapped out resistor, not fixed. Unplugged the old motor without taking out of housing and plugged in different motor but it didn't spin like it did on my daughter's Ford. Do you think it is a bad motor I picked up or a bad control panel?
Jul 8, 2023 at 2:15 PM

