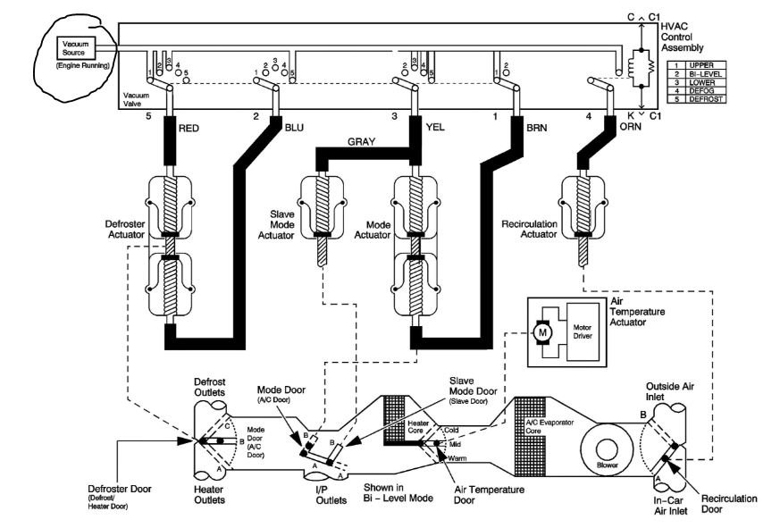
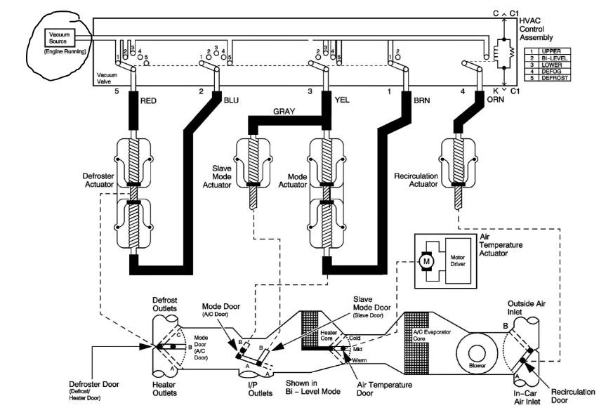
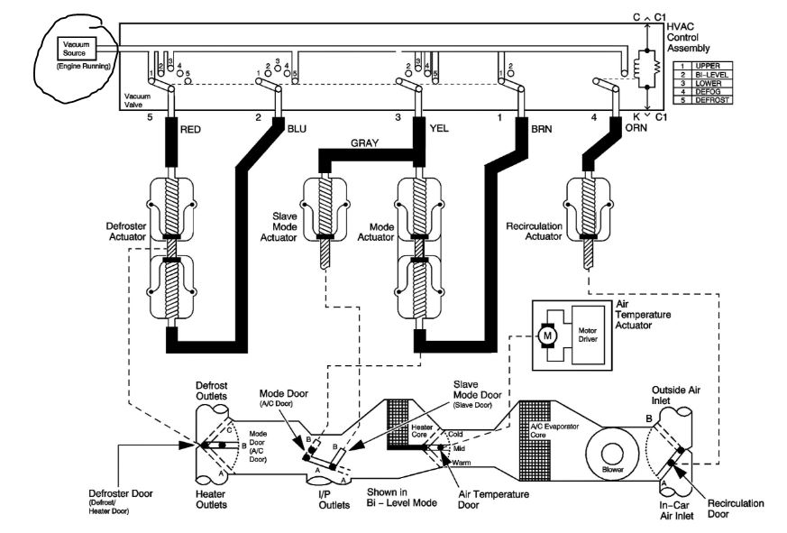
when I turn on the select switch to have the blower blow heat to the bottom,which has a little man in the seat with the arrow pointing to the feet, blows heat to the top air vents and not the bottom. I checked in the glove box and all the vacuum lines are connected and pulled the whole switch out of the dash, and they are okay. Is there any way to find out "why" it is not blowing heat from the bottom and stop it from coming out the top vents? I don't know where to start on this problem,since winter is coming soon, like to get this fixed. Also, do you have a vacuum diagram of the vacuum lines that run to all these doors and vents? this would be very helpful. thank you for all the help you can pass on to me, and God bless all of you on what you do.. hope to hear from you soon..
Sep 13, 2019 at 9:00 AM
