Heater control panel replacement

1996 DODGE DAKOTA
250,000 MILES • 3.9L • V6 • 2WD • MANUAL
Avatar
EVAN WARD
  • MEMBER
  • 2 POSTS
I just do not know where to disconnect the vacuum lines.
Feb 5, 2017 at 1:18 PM
Advertisement
Avatar
STEVE W.
  • CERTIFIED EXPERT
  • 15,113 POSTS
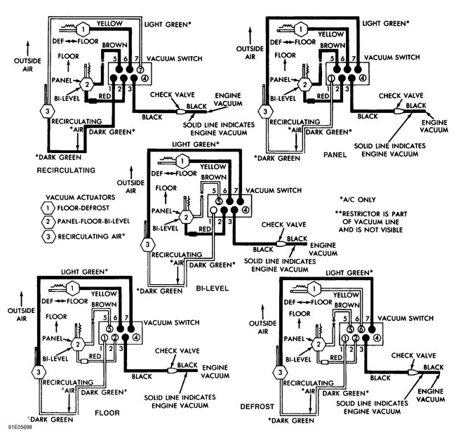
Should be a large connector block with the lines molded into it that plugs onto the back of the control panel. Here is a diagram showing the line colors and locations.
Feb 5, 2017 at 1:58 PM
Avatar
EVAN WARD
  • MEMBER
  • 2 POSTS
So I just pull them from the back of the unit? I can not slide it out far enough to see and I do not want to damage anything.
Feb 5, 2017 at 3:33 PM
Advertisement
Avatar
STEVE W.
  • CERTIFIED EXPERT
  • 15,113 POSTS
Work them a bit and the unit should slip out enough to get the lines off. It will be tight.
Feb 5, 2017 at 6:05 PM