HVAC not working?

2005 TOYOTA CAMRY
110,000 MILES • 4 CYL • 2WD • AUTOMATIC
Avatar
RAYKRAYK
  • MEMBER
  • 2 POSTS
Both the heater/AC do not work no heat/cool. the blower is okay. this has the auto temperature system.
Dec 6, 2017 at 11:57 AM
Advertisement
Avatar
STEVE W.
  • CERTIFIED EXPERT
  • 15,113 POSTS
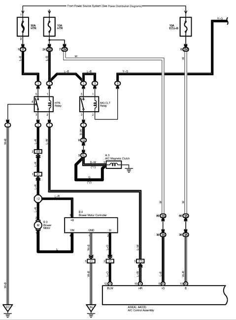
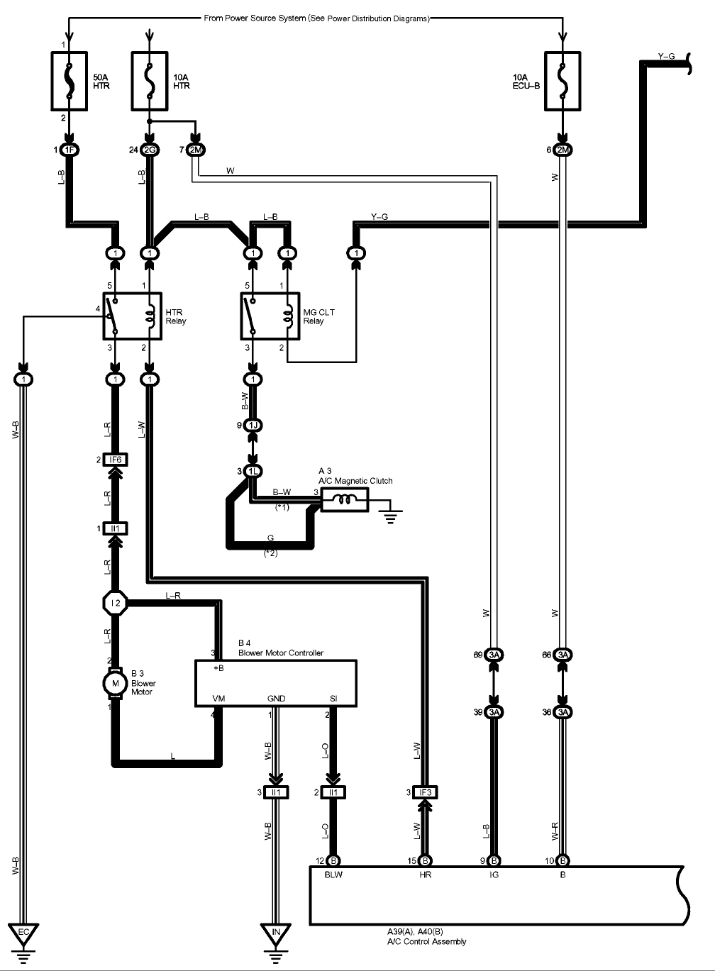
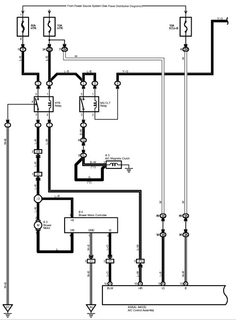
As the blower motor is working the first items to check will be the two fuses in the system that provide power to the control head.
Quick way to test fuses AND verify that there is actually power at them is to use a test light. https://www.2carpros.com/articles/how-to-use-a-test-light-circuit-tester Connect it to a good ground and just touch the small tabs on each side of the fuse to see if there is power on both sides. Power on one side only = blown fuse.

There is a 10amp HTR fuse in the panel at the left end of the dash and a 10amp ECM-B fuse in there as well. Test both of those.

If both test OK then it is most likely a bad control head. That is because failure of one of the temperature sensors won't shut the system completely off.
Dec 8, 2017 at 3:19 PM
Avatar
RAYKRAYK
  • MEMBER
  • 2 POSTS
Steve: Thanks for the info.,My heater seem to be working now but no ac cooling, I will check out the fuses next week, From the owner manual, I couldn't locate the ECM-B fuse Ray
Dec 9, 2017 at 11:16 AM
Advertisement
Avatar
STRAILER
  • CERTIFIED EXPERT
  • 53,854 POSTS
Hello,

Here is a guide and a diagram to help you get the job done sorry for the delay.

https://www.2carpros.com/articles/how-to-check-a-car-fuse

Please let us know if you need anything else to get the problem fixed.

Cheers, Ken
Dec 16, 2017 at 12:48 PM