Heater

1999 PONTIAC SUNFIRE
147,000 MILES • 4 CYL • AUTOMATIC
Avatar
MRS NORTH
  • MEMBER
  • 1 POST
I turned off heater before turning off car,when i turned on car heater no longer working no blower no heat changed fuse still no power was working on 2 settings high and med high only
Apr 5, 2017 at 4:58 PM
Advertisement
Avatar
STEVE W.
  • CERTIFIED EXPERT
  • 15,113 POSTS
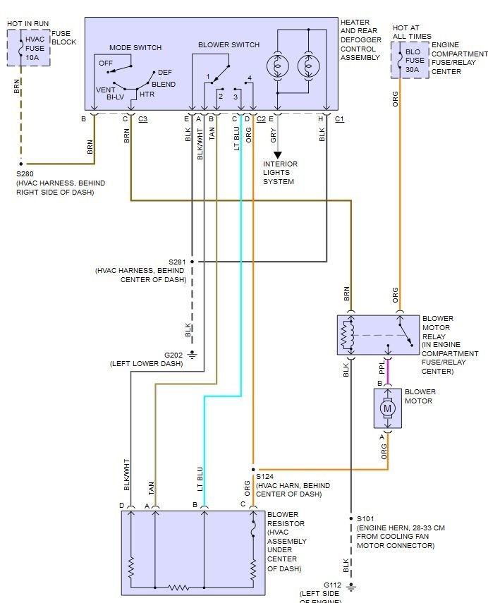
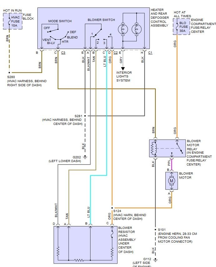
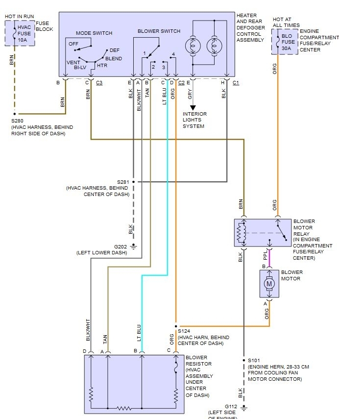
Sounds like the blower speed resistor (this is the loss of low/med speeds) and the blower speed switch or blower relay or blower motor itself.

First double check that both fuses are good. One is a 10 amp tagged as HVAC fuse in the internal fuse block. The other is in the under hood fuse block and is a 30 amp unit tagged as blo fuse.

To test what items have failed you need to access the blower motor, blower resistor and the blower relay.
You need a simple test light, short jumper wires two long jumper wires, a 6mm and 7mm socket/nut driver.

The blower relay is under the hood in the fuse block. We'll test it first. Put your finger on it while someone turns the blower on/off using the mode switch. Turned to off the relay is off, turned to any other spot the relay is on. If you're not sure unplug it and swap it with the ABS relay. Test for blower operation again. If it now works (except the lower speeds) swap them back and replace the blower relay.

The blower motor and resistor are in the same place. Remove the plastic cover above the passenger foot well using the 7mm tool to unscrew three screws that secure the cover. One it is removed you will see the blower motor and behind it the resistor.

OK, So you have dropped the cover and have access to the blower motor and resistor.
Disconnect the blower motor first. use a couple small wires pushed into the motor connector to connect the test light. Turn on the key and select high speed on the blower. If the switch and blower relay are OK the light should light up bright. Now rotate the blower speed down, the light should get dimmer at each step.
If this all works (except for the lower speeds where your resistor is burnt out) but you still have no blower, replace the blower motor and the resistor.

If you get no light we will test the ground side of the system. Simply connect the test light to a good ground and use it to touch both leads when the key is on and the blower is on high. If you now have a good light on one wire, the other is the ground so it shouldn't light on it. You need to hunt down the bad ground.

If you get nothing at the wires and the key is on and the blower controls are on then you need to test the control head for operation. That requires the dash trim be removed.
If that is required post back and we can type you through that testing (or you can just replace the control head if the other testing shows nothing)
Apr 6, 2017 at 2:46 AM