heat on passenger side cool/cold on driver side?

2004 FORD EXPLORER
120,000 MILES • 4.0L • 4 CYL • 4WD • AUTOMATIC
Avatar
BROKENEXPLORER
  • MEMBER
  • 13 POSTS
I have the vehicle listed above base model, single temperature control front only. for some reason the vent in the dash and floor blows different temperatures. I'm trying to use the heat. If I use the dash vents only, the 2 vents next to each other have different temperatures. what's going on? always colder on the driver's side.
Oct 27, 2023 at 9:37 AM
Advertisement
Avatar
STRAILER
  • CERTIFIED EXPERT
  • 53,855 POSTS
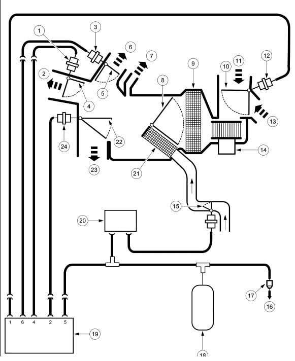
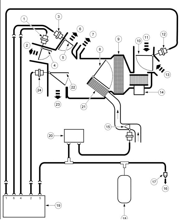
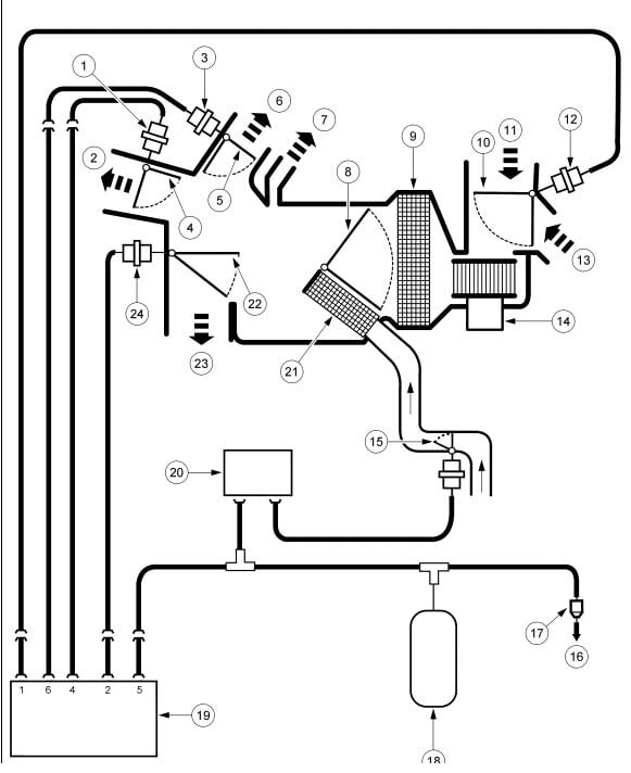
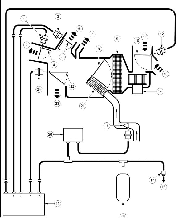
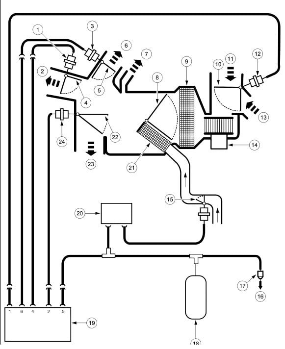
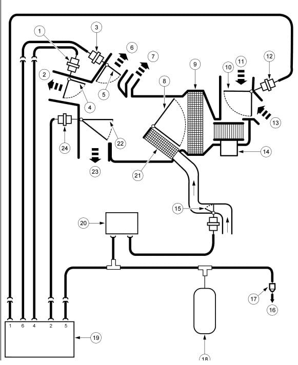
Even though it is a single system it uses two temperature blend door actuators. Here are the locations of both and how to change the driver's side out, which sounds like it is bad.

Check out the images (below). Please let us know how it goes.
Oct 27, 2023 at 1:58 PM
Avatar
BROKENEXPLORER
  • MEMBER
  • 13 POSTS
i replaced this and it did not solve the problem. It looks to me like there is another door that is stuck. possibly floor vent door. Is there a vacuum control valve for this?
Oct 29, 2023 at 5:00 AM
Advertisement
Avatar
BROKENEXPLORER
  • MEMBER
  • 13 POSTS
i replaced this and it did not solve the problem. looks to me like there is another door that is stuck. possibly floor vent door. is there a vacuum control valve for this?
Oct 29, 2023 at 5:47 AM
Avatar
BROKENEXPLORER
  • MEMBER
  • 13 POSTS
i need to know where #24 is located.
Oct 29, 2023 at 5:48 AM
Avatar
BROKENEXPLORER
  • MEMBER
  • 13 POSTS
this door / flap does not move in any control position, heat, A/C, vent, defrost. There is plenty of hot air behind it, but it can't get past it. what is this door and should it be controlled somehow. it's at the very bottom of the HVAC, floor heat comes out of this opening.
Oct 29, 2023 at 7:22 AM
Avatar
STRAILER
  • CERTIFIED EXPERT
  • 53,855 POSTS
Does the HVAC system have vacuum, these can break the vacuum supply line under the hood which will cause the vacuum actuators not to get vacuum, please check out this guide to see what I am talking about:

https://www.2carpros.com/articles/air-vents-stay-in-the-defrost-position

Also, try to work the actuator by hand with the system on to see if anything changes. Please go over this guide and get back to us.
Oct 30, 2023 at 9:20 AM
Avatar
BROKENEXPLORER
  • MEMBER
  • 13 POSTS
Thanks Ken, all the vacuum actuators are working, and they push or pull the levers they are hooked up to. Then blend door servo did help, but now
I'm off on a tangent here, looking into why this truck does not have good heat.
I can't find any lever or way that door can be moved with an actuator. It's spring loaded and I can push it with my finger, but I see nothing sticking out the side of the housing that would connect to an actuator. Any diagrams or help will be appreciated.
Oct 30, 2023 at 12:30 PM
Avatar
BROKENEXPLORER
  • MEMBER
  • 13 POSTS
The door i'm talking about is under the blend door, in front of the heater core. I believe the door opens to allow air to pass through the heater core. When the door is closed air passes over the heater core.
Oct 31, 2023 at 6:56 AM
Avatar
STRAILER
  • CERTIFIED EXPERT
  • 53,855 POSTS
Yes, I have seen the heater core partially clogged which can cause this issue as well, if the blend doors are working let's remove the heater hoses and use a garden hose to help flush the core out. Please check out this guide:

https://www.2carpros.com/articles/car-heater-not-working

Please go over this guide and get back to us.

Oct 31, 2023 at 9:54 AM
Avatar
BROKENEXPLORER
  • MEMBER
  • 13 POSTS
Hi Ken, I took your advice and read this guide. I bought a cooling system flush and also used a hose to flush out the core. looking over the entire system it seems i am retracing the previous owners attempt to resolve the lame heating. i see there is a newer water pump, thermostat housing and a new small hose. Also, the blend door actuator i took out was the same aftermarket actuator i bought and installed. I'm still wondering about the spring-loaded door in the front of the heater case. i have not been able to find any pictures or diagrams showing it. the temperature gauge on the dash reads normal.
Any other ideas?
Nov 2, 2023 at 8:12 AM
Avatar
STRAILER
  • CERTIFIED EXPERT
  • 53,855 POSTS
Can you remove the temperature actuator and work the control arm by hand to see if you hear a small thump when the door reaches the end of its travel? I have seen the blend door break off of its pivot or there is something blocking the door to hinder its travel.
Nov 2, 2023 at 8:52 AM
Avatar
BROKENEXPLORER
  • MEMBER
  • 13 POSTS
when i changed the blend door actuator i was able to move the door back and forth by hand using the old actuator arm from the old unit.
Nov 2, 2023 at 9:04 AM
Avatar
STRAILER
  • CERTIFIED EXPERT
  • 53,855 POSTS
When you have the blend door manually moved to the full heat position can you start the engine (warm) and see if the heat fully returns? If not, it sounds like the heater core is clogged up. Also are both heater hoses hot?
Nov 2, 2023 at 1:16 PM
Avatar
BROKENEXPLORER
  • MEMBER
  • 13 POSTS
Ken,

Thanks for the advice, I've been looking at YouTube videos and digging around under the dash and found the problem. I found the air recirculate door fell off the arm and was laying on top of the fan. This blocked most of the air flow through the system. I just removed it, not sure i need to put it back in place. for now, i'm just going to gorilla tape over the recirculate intake vent side so the outside air can't come straight in behind the glove box. I hope this will solve the issues.

Thanks again
Nov 8, 2023 at 6:11 AM
Avatar
STRAILER
  • CERTIFIED EXPERT
  • 53,855 POSTS
Thanks for letting us know, we are here to help, please use 2CarPros anytime.
Nov 9, 2023 at 7:22 AM
Avatar
BROKENEXPLORER
  • MEMBER
  • 13 POSTS
Hi Ken, thanks for all the great advice. still, something not right. Do you have any information on where the defrost vacuum actuator is located on the driver's side? I'm trying to trace where the yellow vacuum line goes from the HVAC door mode selector.
Feb 6, 2024 at 8:03 AM
Avatar
STRAILER
  • CERTIFIED EXPERT
  • 53,855 POSTS
The defrost vacuum actuator works for both sides, it is not controllable from side to side. it sounds like something is stuck inside the HVAC plenum not allowing the door to work freely. Here is the location of the defroster actuator so you can check it out. Check out the images (below). Let us know what you find.
Feb 6, 2024 at 10:54 AM
Avatar
STRAILER
  • CERTIFIED EXPERT
  • 53,855 POSTS
anything?
May 10, 2024 at 5:31 PM