HVAC stuck on defrost/floor, where is the Heater Vacuum Control Manifold located?

1999 CHEVROLET LUMINA
116,000 MILES • 3.1L • V6 • 2WD • AUTOMATIC
Avatar
SCOTT MCLOUTH
  • MEMBER
  • 2 POSTS
Looking for Heater vacuum control manifold. (Under glove box?)
May 3, 2023 at 12:58 PM
Advertisement
Avatar
AL514
  • CERTIFIED EXPERT
  • 5,465 POSTS
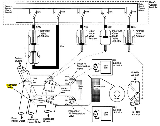
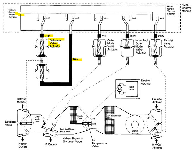
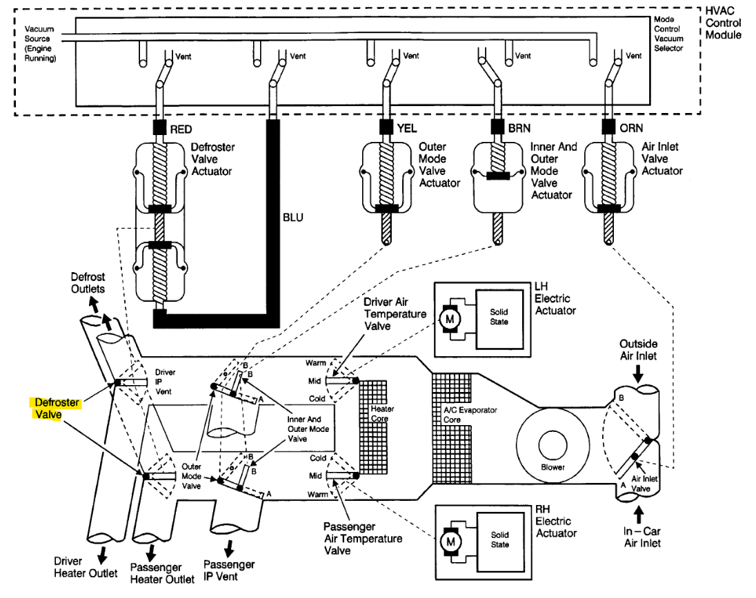
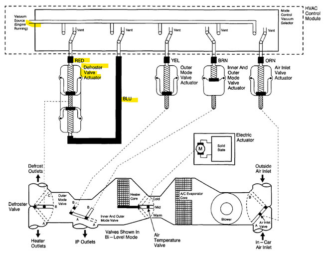
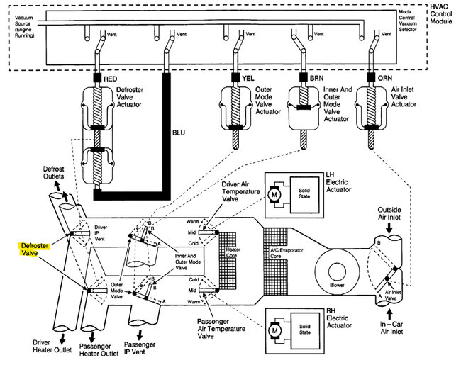
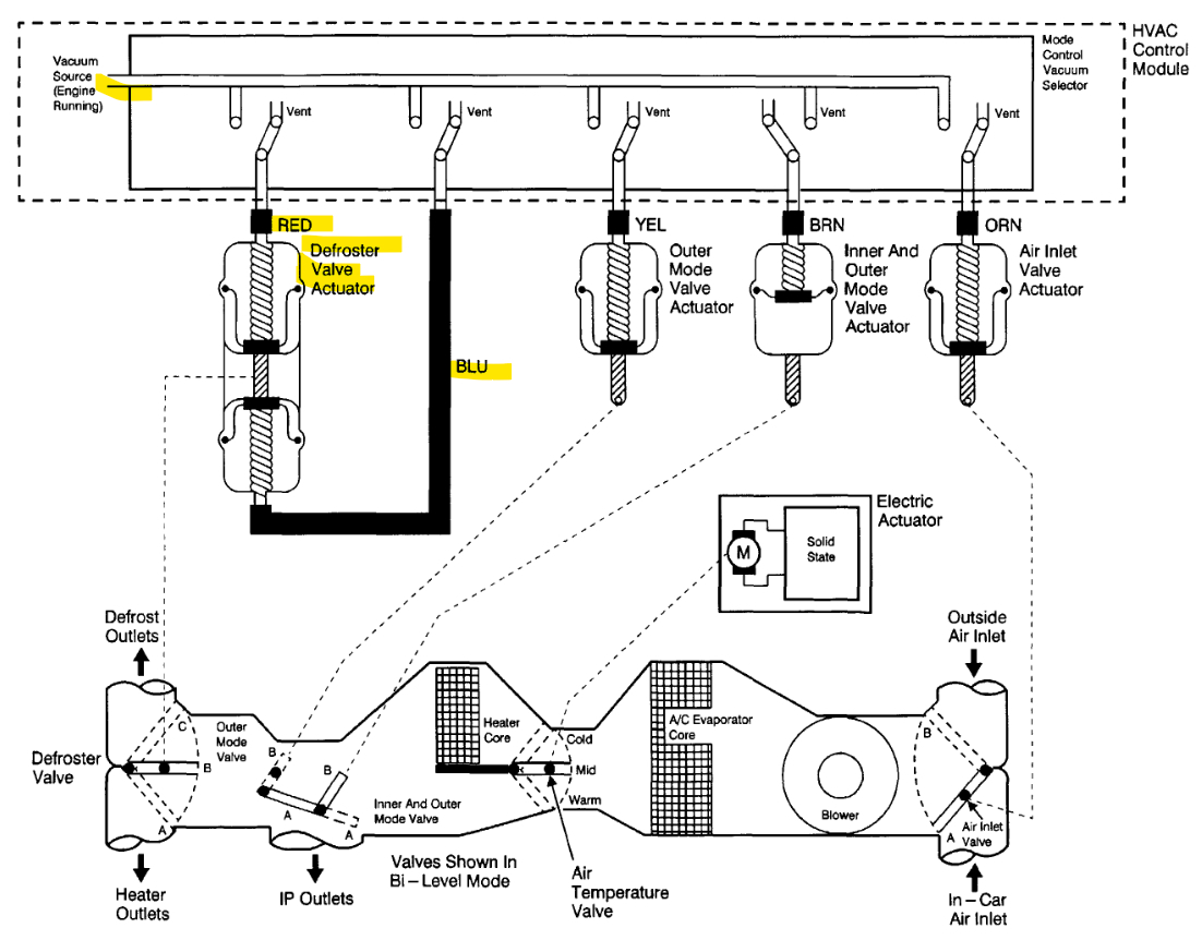
Hello, yes, the vacuum controlled section is under the right-side dash (passenger side). Verify you have vacuum coming to that module with the engine running, if there is no vacuum then there is a leak somewhere. I'll post the electrical connector to the vacuum solenoid module as well. So, you can check that there is a 12volt feed coming into it.
Pin 6 in the corrector (3rd diagram brown wire) is a 12volt feed, I'm not sure why they label it as an Output. But there should be 1 vacuum hose coming to the solenoid module with constant vacuum while the engine is running. If that solenoid for the Defrost has shorted out, it should pop the Fuse 4 15amp. But if there is a vacuum leak causing the issue, it will usually affect the engine too causing it to run lean due to the extra air being drawn in.
The last vacuum diagram is if you have Dual Air delivery, so temperature setting for both driver and passenger side. Although it looks to use the same type of vacuum solenoid setup.

https://www.2carpros.com/articles/air-vents-stay-in-the-defrost-position

https://www.2carpros.com/articles/how-to-check-a-car-fuse
May 3, 2023 at 6:14 PM