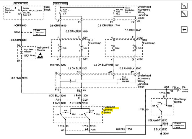
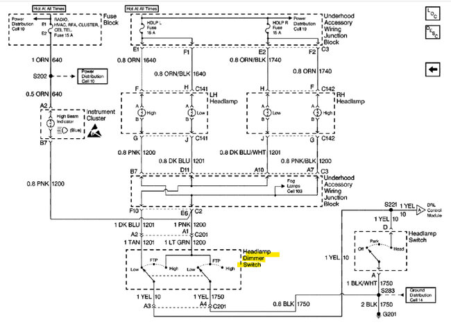
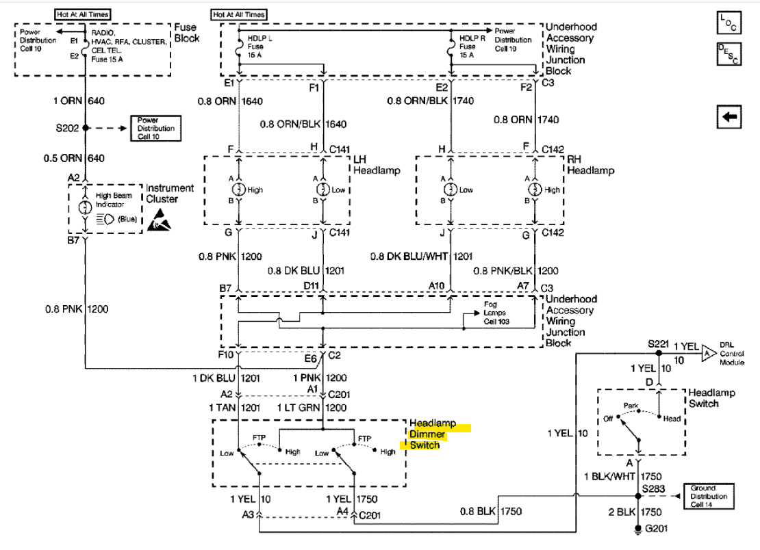
Basically, the headlights and high beams all failed. The only thing I can do is pull the high beam flash switch on the multifunction / turn signal switch and hold it while driving. Taillights, brake lights, hazards, turn signals all work fine. No one else likes that. No blown fuses. There are no daytime running lights, so no DRL relay to check. There is a photosensor for automatic lights. I pulled one bulb and swapped it with my other 1999 Century and no changes in either car. I swapped the headlight pull switch with one that I had on the shelf (was working fine a couple years ago) and no change.
The lights have come on once or twice after hitting the high beams 50ish times. They were still delayed. My guess is a failed multifunction switch. Before I go spending and digging, any other thoughts?
If it's not a super big pain, I might pull that switch from the other car just to check it. I guess it depends on if I have to pull the wheel. I need to check what's going on with the horn anyways. It's been replaced with a button on the side and there's an airbag light on. Different problem, I know.
Anyways, help!
The lights have come on once or twice after hitting the high beams 50ish times. They were still delayed. My guess is a failed multifunction switch. Before I go spending and digging, any other thoughts?
If it's not a super big pain, I might pull that switch from the other car just to check it. I guess it depends on if I have to pull the wheel. I need to check what's going on with the horn anyways. It's been replaced with a button on the side and there's an airbag light on. Different problem, I know.
Anyways, help!
Feb 25, 2024 at 10:10 AM




















