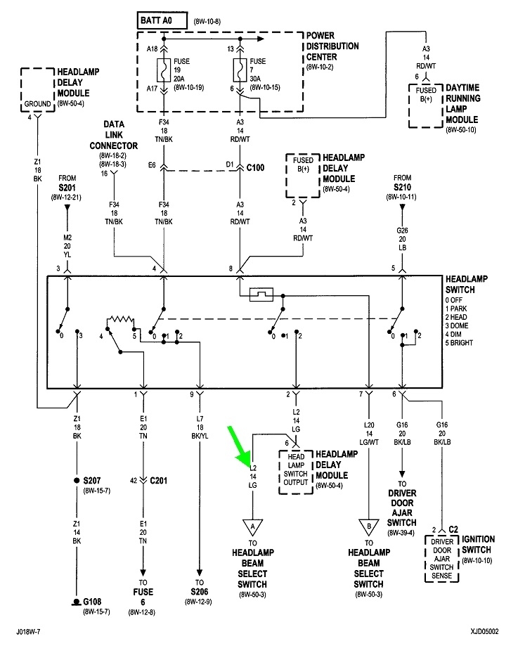
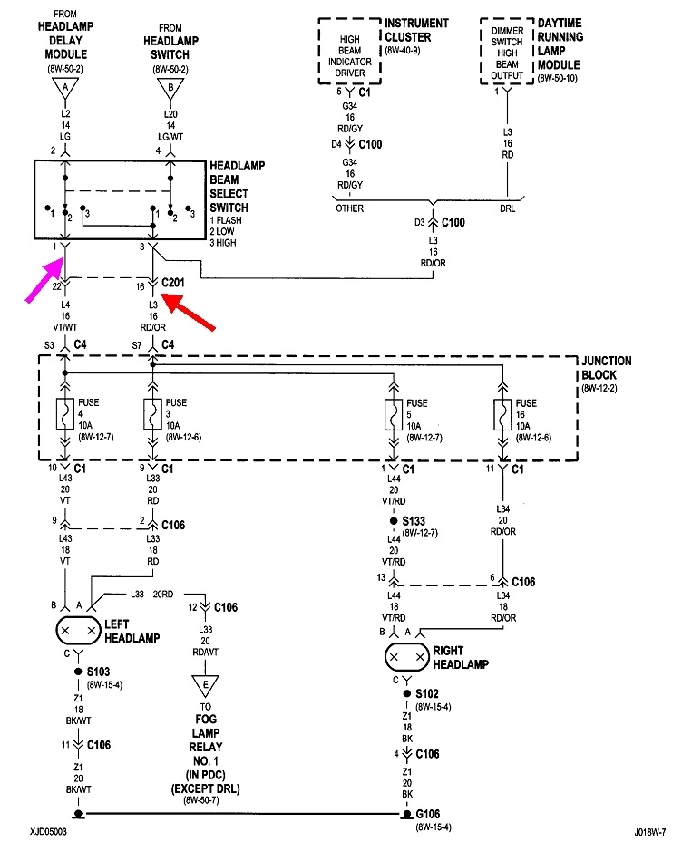
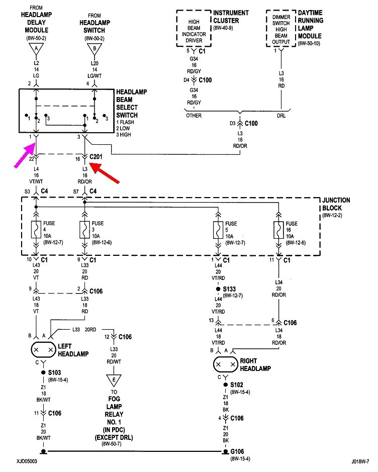
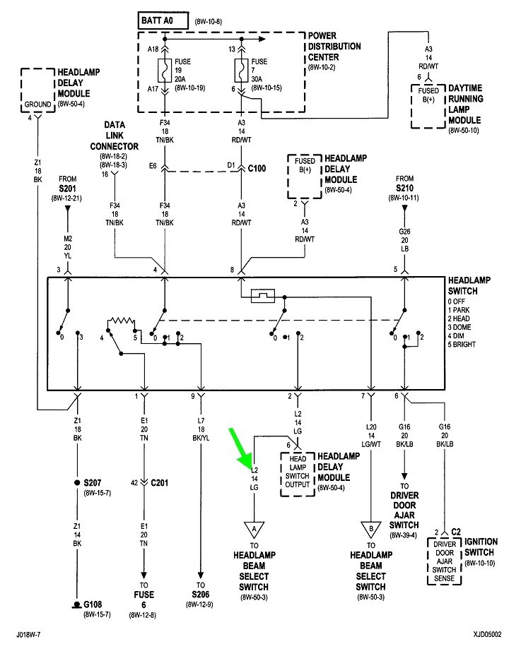
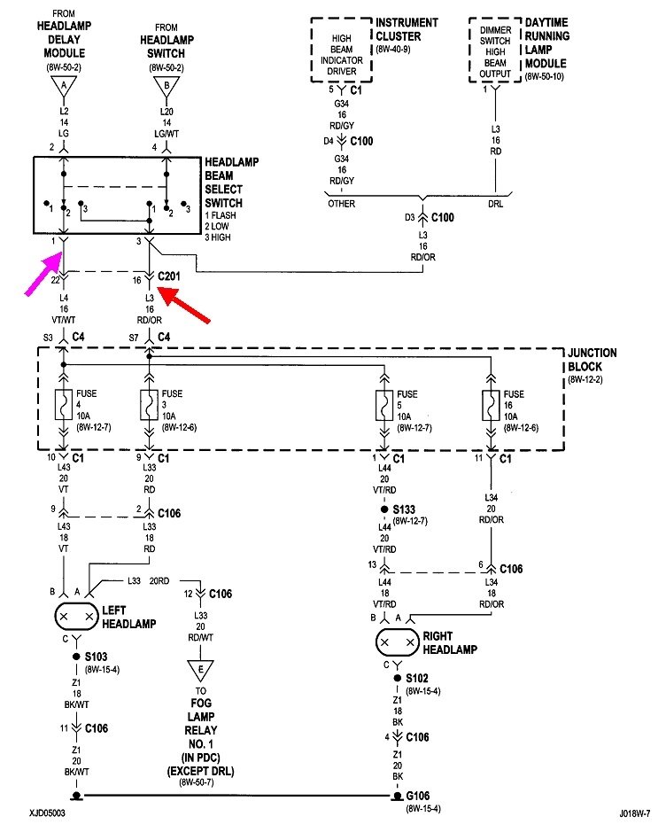
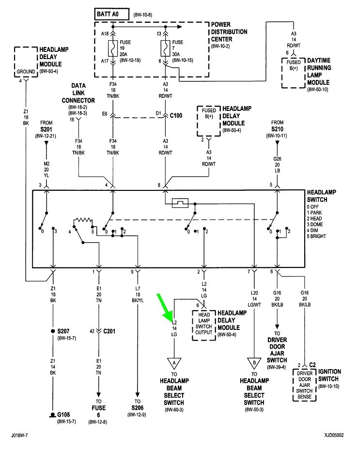
You're three steps ahead already, and it appears you have it narrowed down to there has to be a break in one wire. These are the diagrams related to the high beams. We know everything has to be okay up to triangle "A" at the top left of the second diagram because the low beams work.
The red / orange wire, (red arrow), feeds the two high beam fuses where you found the 12-volts to be missing. That points to that wire, and a better suspect in connector C201. The terminals in that connector should make good test points.
I can offer two clues. First, the way the diagram is drawn, it shows the wire for the high-beam indicator on the dash comes off the dimmer switch before connector C201, so the indicator will still work if there is indeed a break in the red / orange wire.
Second, I don't see connector C201 being involved anywhere in this circuit other than that red / orange wire. If that is correct, you may be tempted to disconnect that connector to take voltage readings. If you do that, use a test light instead of a digital voltmeter. The reason is you could have a very high-resistance splice, connection, or break that will not allow enough current to pass to run the lights, but it could easily allow a tiny tickle of current through that is way more than enough for a voltmeter to falsely see that as 12 volts. The standard, inexpensive test lights with an incandescent bulb inside need current flow to make them light up. That can't happen with a high-resistance point in the circuit, so the test light is more accurate for this type of problem. This applies to when you purposely caused a break in the circuit, in this case by disconnecting C201. With everything still connected, the high-beam head lights will load the circuit and make the high-resistance point become evident. That is when it's okay to use a voltmeter.
Images (Click to enlarge)
Mar 16, 2021 at 3:55 PM