headlight problem after changing to LEDs?

2005 MERCEDES BENZ C230
136,000 MILES • 4 CYL • TURBO • 2WD • AUTOMATIC
Avatar
MIKE H R
  • CERTIFIED EXPERT
  • 3,094 POSTS
I had replaced my headlights on my Mercedes with for Mercedes-Benz C230 2002-2007 6PCS Combo LED Headlight + Fog Light Bulbs Kit. Having a problem with the lights, without starting the car the lights work. When I start the car, the lights come on for a minute then go off. They alternate going on and off. On no special order, the high beams do not work. With some of my experience I think it may be in the relays, can anybody send me a picture of the relays under the hood and what each one does and number, if possible? Thanks, Mike
Oct 15, 2022 at 3:41 PM
Advertisement
Avatar
STEVE W.
  • CERTIFIED EXPERT
  • 15,113 POSTS
Your vehicle isn't designed to have LEDs in it, as such the electronics thing you have bad bulbs and possibly shorted bulbs and is shutting them off to protect the electronics. Easy way to test this is to unplug them and plug the original lights back in, If they now work properly you have the answer.
Oct 15, 2022 at 3:55 PM
Avatar
MIKE H R
  • CERTIFIED EXPERT
  • 3,094 POSTS
They work have put the original in and they work also. They are the plug and play type. I may have messed up the headlight relay and would like to know where they are and a diagram of the fuse and relay on the driver's side.
Oct 15, 2022 at 4:07 PM
Advertisement
Avatar
STEVE W.
  • CERTIFIED EXPERT
  • 15,113 POSTS
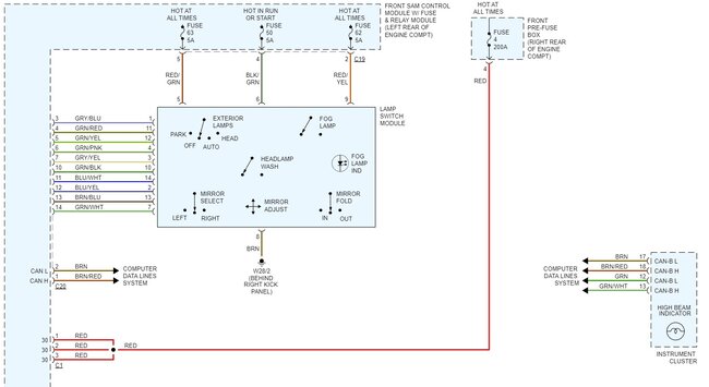
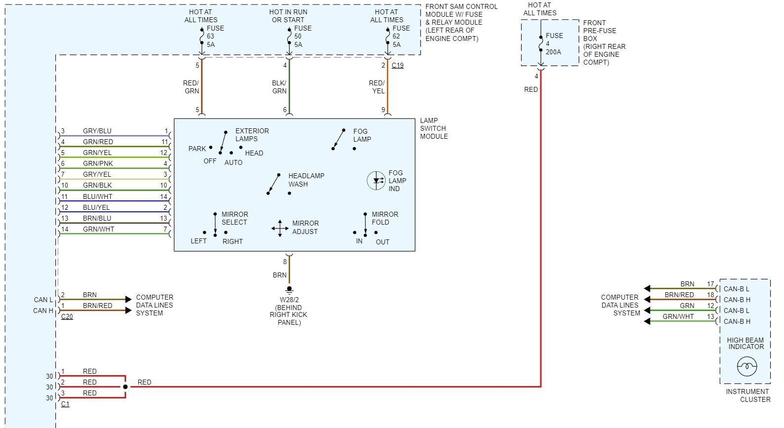
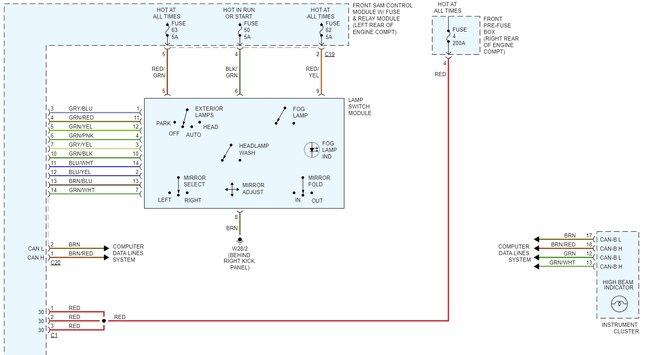
There are no relays in the system, it is fully electronic, controlled through the SAM module that is part of the front fuse panel. . Fuse 4 in the front fuse box is the power supply for all of the lighting with fuses 50, 62 and 63 providing the power to the switch module that sends the CAN signals. Even if they are plug and play there are many of those types of modules that don't work in electronic controlled lighting, They send out what is considered a dirty signal from the internal parts of the lights and that causes issues on the CAN because of it. That is why I suggested switching the lights back to original, if the OE lights operate like they should without turning on and off like you say the LED units do. If the OE come on and work fine without the light show then you know it's something in the LED units that is causing the problem, either they are sending out odd signals or they just are not compatible, that happens a lot with retrofitted lights, especially on vehicles that use CAN controls for the lights.
Oct 16, 2022 at 2:24 AM